☰
Login
Join
×
Home
Answered Questions
Repair Topics
Repair & Service Guides
Popular Questions
Warning Lights
Trouble Codes
How It Works
Testing / Diagnostics
Symptoms
Videos
Login
Become a Member
Home
GMC
Yukon
Ignition
Timing
Several items stopped working at the same time
2007 GMC YUKON
130,000 MILES • 5.7L • V8 • 4WD • AUTOMATIC
GARY EDWARDS
MEMBER
1 POST
FOLLOW
Side mirrors, power windows, heated seats, window washer pump, power locks all went out at same time. Wondering if some master fuse or what?
Nov 8, 2018 at 3:14 PM
Advertisement
ASEMASTER6371
CERTIFIED EXPERT
52,796 POSTS
Good evening.
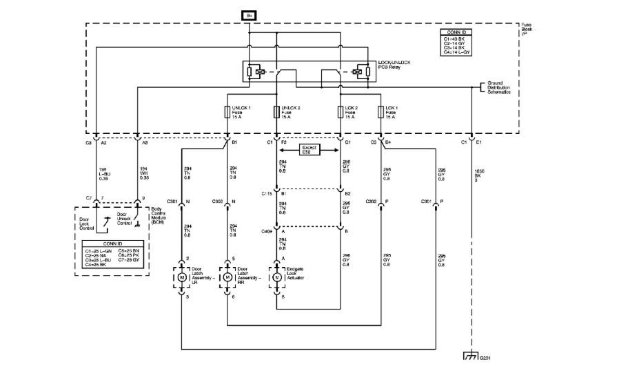
The one thing they all have in common is the body control module. This module controls all the items that you have listed as an issue.
You may need to either have it re-flashed or replaced to get everything back on line.
Roy
Images (Click to enlarge)
Nov 8, 2018 at 3:57 PM