Security light

1999 BUICK CENTURY
155,000 MILES • 3.1L • V6 • 2WD • AUTOMATIC
Avatar
THEMAILMAN
  • MEMBER
  • 102 POSTS
Hello. This is my mail route car. It's ugly. It's loud. No one's going to steal it. Occasionally, the security light comes on. Sometimes the car won't start for several minutes. I've run the relearn process and had my key tested. So, before this becomes a bigger issue, I want to go ahead with the bypass. Again, no one's going to steal this car. I've read a bit about wiring in a resistor, getting a plain (no chip) key cut, and doing the relearn process. Basically, I just need to know how much resistance to wire in and which wire to splice it into.

I know this isn't technically the correct way to fix the problem, but I'm not interested in spending bunches of money or time chasing this minuscule issue.
Jan 31, 2022 at 5:47 PM
Advertisement
Avatar
KASEKENNY
  • CERTIFIED EXPERT
  • 18,907 POSTS
There are many videos on the internet to show how to find out what resistor is needed.

We do not have a video on that but basically you need to measure the resistance in the pellet in the key. So, you put one lead on the pellet and the other on the pellet on the other side of the key. If looking at the black dot, there should be a metal center part and that is where you measure. Each system is different, so we need to check this to find out how many resistors to use.

Here is a guide that will help with checking resistance (ohms).

https://www.2carpros.com/articles/how-to-use-a-voltmeter

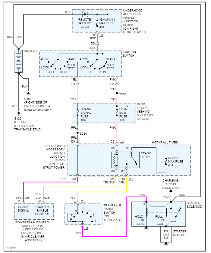
The wiring diagram is below, and I am putting a picture of the key as well.

Let us know what resistance is and we can go from there.
Feb 1, 2022 at 7:00 PM
Avatar
THEMAILMAN
  • MEMBER
  • 102 POSTS
I generally try to avoid forums and YouTube until I'm desperate. That's why I figured I'd check here first. The other factor, of course, is cash. I have this car with no fob and no spare keys. A spare ignition key is about $65.00. Another $4.00 or $5.00 for the door key. After taxes, looking at $75.00. Considering the car is 23 years old, and the technology in the key is ancient (just a resistor, no real "chip" to speak of), I think that's a bit ridiculous. Especially considering I only paid $550.00 for the car, in good running order at that.

If I wire in a cheap resistor to a fairly easy to access wire, I can get a plain key cut at the hardware store and save about $60.00. Plus, I'll probably have about 99 resistors left for future (probably never) use.

Thanks much.
Feb 2, 2022 at 4:56 AM
Advertisement
Avatar
KASEKENNY
  • CERTIFIED EXPERT
  • 18,907 POSTS
Totally understand. I would not use forums at all, but YouTube can help when you are selective on what videos to watch.

However, I would only watch it for a visual of what I was describing above. Measure the resistance of the pellet and then you can select the resistor size.

Let us know how this turns out. Thanks
Feb 2, 2022 at 5:39 AM
Avatar
THEMAILMAN
  • MEMBER
  • 102 POSTS
I'm starting to think maybe the pellet was just covered in invisible crud. I went to measure resistance and kept coming back with infinite readings until I scrubbed it good. Then I got a 0.884. But I've never really delved into reading resistances before, so I'm attaching a pic of my multimeter. I had it set on 20,000. Is that right? Or should it be set somewhere else?
Feb 20, 2022 at 1:28 PM
Avatar
KASEKENNY
  • CERTIFIED EXPERT
  • 18,907 POSTS
Basically, this scale means how much resistance the circuit should have. If you are checking something that is in the range of 500-1500 ohms, then you want to be on the 2000 scale as it is going to be closely matched to the reading you are expecting. This is basically a sensitivity reading so you want to try and match it, so it is accurate. However, once you get up to the higher numbers then you are going to get 1.8 on the 2000k which is really 2 mil, so you are going to have to multiply that by 1 mil to move the decimal to the proper place.

So, if you were on 20,000 and got .884 ohms then that is really 8840 ohms. Which means you have a 13/14 key based on this chart.

However, that may be your issue because these readings should closely match one of these readings. So, what I would do is call a GM dealer and have them check your VIN and they can tell you what key you have.
Feb 21, 2022 at 6:49 AM
Avatar
THEMAILMAN
  • MEMBER
  • 102 POSTS
Ah. I didn't think they'd know. Of course, with the car being 23 years old, it could've been changed and relearned at some point. Either way, I'll call tomorrow and see what they say. At least I'll know what code the car rolled off the line with. If that matches what you and I are thinking, then we're good to go. I'll run the bypass and get on with things. If not, I'll run the bypass when I have 2 days off (in case it should backfire on me) and then do the relearn to make it work with a key without a pellet, which is the end game anyways.
Feb 22, 2022 at 7:43 PM
Avatar
KASEKENNY
  • CERTIFIED EXPERT
  • 18,907 POSTS
Okay. Got it. So, anytime people want to do the bypass, the only issue that you could run into is if the key is defective and gives you the wrong resistance. Clearly if the key is working then that resistance reading is accurate.

However, if the key is not working then it may be a faulty key or another issue in the system. So, the bypass will only work if the key is the issue because all you are doing is giving the system the resistance by adding a resistor to the circuit, which tricks the system to think the correct key is used.

So, to avoid all this, if you call the dealer, they should have a record of what pellet is in the key (assuming it wasn't changed which is rare) then you can add that amount of resistance to the circuit. However, if the key is working then this is not needed as you can just check the resistance.

When the key doesn't work is when we could have these issues. So, let's run through this and see what turns up.

Thanks
Feb 23, 2022 at 6:13 AM