I was driving one night and the truck shut off and came to a rolling stop

1990 FORD F-150
100,000 MILES • 5.0L • V8 • 2WD • AUTOMATIC
Avatar
MICHAEL SCOTT2
  • MEMBER
  • 2 POSTS
I was driving one night and the truck shut off and came to a rolling stop. All accessories (other than headlights) all went of. I turn the key nothing. I run a wire from the battery to the ignition module and jump the solenoid to drive it home. I have already replaced the lock cylinder, ignition actuator, and ignition switch and still am unable to get anything to work. Accessories will work with key only when the wire is ran from the battery to the ignition module.
Mar 3, 2019 at 1:43 PM
Advertisement
Avatar
JDL
  • CERTIFIED EXPERT
  • 16,098 POSTS
It sounds like the crankshaft angle sensor, main control relay or fuel pump is going out but the be sure lets go over these guides to help us fix it the problem. The should scan for codes as well you could have a MAF or MAP sensor going bad which will leave a code (a bad crankshaft sensor will not leave a trouble code FYI). When the engine stalls lift he hood and check to see if any of the relays are hot in the main fuse panel (PDC).

https://www.2carpros.com/articles/engine-stalls

and

https://www.2carpros.com/articles/checking-a-service-engine-soon-or-check-engine-light-on-or-flashing

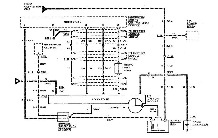
Please run down these guides and report back.Note the diagram, the TFI module and positive side of ignition coil get voltage from same source. Maybe something wrong with wiring circuit to TFI module that carries voltage to module, red wire with lite green tracer. Just to add, any component that doesn't work, check voltage and ground. Make sure battery has a full charge and connections all good. The first part of my post was mainly about voltage to TFI module.
Mar 3, 2019 at 2:06 PM
Avatar
MICHAEL SCOTT2
  • MEMBER
  • 2 POSTS
It is not getting power. But neither is my ignition switch. It only gets power when I have the truck running while hot-wired. I don't think it is the relay because I have already replaced it. Not sure what else it could be. All fuses are good and the battery is definitely fine.
Mar 5, 2019 at 5:02 PM
Advertisement
Avatar
JDL
  • CERTIFIED EXPERT
  • 16,098 POSTS
Did you check for voltage, even at fuses? use a test light. Voltage and ground, both are important. Follow all wiring from positive side of battery, wherever it goes, use the test light.
Mar 6, 2019 at 10:50 AM