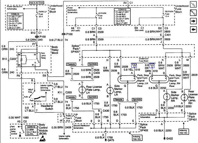
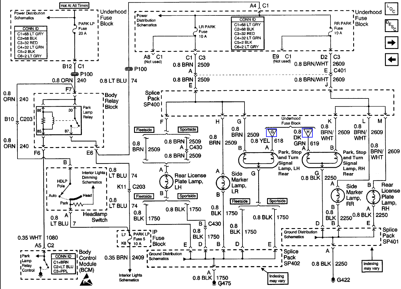
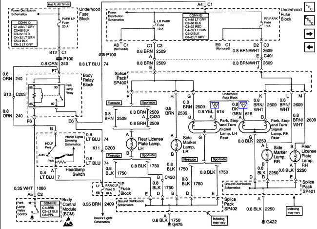
I just put new aftermarket tail lights on my truck. Before I put them on all of the bulbs worked perfectly. Now with the new tail light covers on, the passenger side running tail light only works sometimes. For me to get it to work again I will have to take the tail light cover off and shake the bulb/wiring for it to work again. Is this a wiring problem or do I need a new bulb?
Jul 12, 2017 at 12:09 PM
