Running lights not working on the rear

1995 CHEVROLET SILVERADO
200,000 MILES • 5.7L • V8 • 4WD • MANUAL
Avatar
CHORNE95
  • MEMBER
  • 5 POSTS
Hi, one day I was driving and all a sudden my rear running lights quit working. All turn signals and brake lights are working. The fuse for the running lights keep blowing. I checked the light switch and noticed one of the pins in it got very hot and some wires in the connector got so hot it melted the plastic part where it plugs into the light switch. I saw two of the wires touched each other and was stuck together in the harness as well. I cut about 18" back and spliced in good new wiring harness connector and replaced the turn signal switch. I replaced the fuse and the running lights were working but if you drive the truck it blows the fuse every time. Turn signals and brake lights all work properly. All help is greatly appreciated!
Edit: I just went and checked and all fuses was good when I tested with my light tester. I also cleaned the ground at the rear frame and still didn't fix the running light problem. Turn signals and brake lights are working fine but no running lights and the odometer part of the cluster ain't illuminating either.
Feb 17, 2019 at 4:47 PM
Advertisement
Avatar
CARADIODOC
  • CERTIFIED EXPERT
  • 34,306 POSTS
First of all, you performed the repair perfectly. The overheated wires have to be cut back at least a good 4" because solder will not adhere to that hardened part. The switch also must be replaced because this part of the damage was caused by overheated internal contacts or overheated terminals, and if either one is not replaced, those less-than-perfect connections will overheat again and transmit that heat to the other one, resulting in a repeat failure.

Now we have to figure out why the fuse is blowing. The easiest way to do that is to remove the fuse and replace it with a 12-volt light bulb. For this relatively low-current circuit, a brake light bulb will work well. Plug a pair of universal crimp-type spade terminals into the socket in place of the fuse, then use a pair of small jumper wires to connect them to the light bulb. The bulb will allow the circuit to be energized, but it will limit current to a safe one amp. Now, when the circuit is turned on and the short is present, the bulb will be full brightness. They get hot so don't let it contact the carpet or plastic door panels. I usually hang it over the rear-view mirror so I can see it from behind the vehicle.

Move things around and disconnect various plugs to see what makes the short go away. When it does, the bulb will get dim, and you might see the truck's tail lights start to glow dimly. They won't be full brightness because the test bulb is using up some of the 12 volts.

One of the most common things I used to see at the dealership was a shorted trailer harness. On relatively new vehicles that had an aftermarket harness installed by U-Haul, this usually occurred within a year of that installation. Their plugs had three red LEDs to show which circuit was turned on, to make wiring the trailer easier. Those LEDs would short, then you'd have a short between two circuits. If the ground circuit was one of them, you'd have blowing fuses. If the short was between, say the tail lights and the left turn signal, you'd have both circuits lighting up when only one was turned on.

The second common problem occurred mostly on minivans because they sit lower to the ground. People would wrap the trailer harness around the hitch, then those wires would get torn up from rubbing on the ground. This was common enough that it was the first thing we looked for.

Also look for a trailer harness that was spliced in with Scotch-Lock connectors. Those do not seal out moisture and must never be used on the outside of a vehicle. When you cut them off, you'll find the original wire is dark brown and corroded, often for a couple of feet in both directions. All of that corroded part must be cut away. If those connections overheat, the wires' insulation can melt and allow two or more wires to touch.

Given the age of the truck, look for license plate lamp wires with hardened insulation that has cracked off, exposing the wire. If the truck has a custom exhaust setup, look for anyplace the wire harness fell down onto hot pipes.

You may need to take things apart too. I ran into the fuse blowing intermittently on a full-size van when they bounced over big bumps in the road. The short would also occur when pressing on the left rear tail light lens. Someone had gone behind it to splice in the trailer harness, then when they put it back together, one of the lens mounting screws caught a wire and cut it. I found that one by banging on the van with a rubber hammer.

If you can't find the location of the short, try moving a small compass along the wire harness where it is attached to the frame. The needle will react to the magnetic field that is always set up around a wire that has current flowing through it. If you work toward the back and reach a spot where the needle doesn't move, you are past the short and no current is flowing in that part of the wire. Sometimes the one amp the current is limited to by the test bulb is too small to make the compass trick work. In that case, substitute the brake light bulb for a 9004 or 9007, or similar head light bulb. Those can allow five or six amps to flow, which is still low enough to protect the rest of the wires, but it will create a much stronger magnetic field around the wire..
Feb 17, 2019 at 6:55 PM
Avatar
CHORNE95
  • MEMBER
  • 5 POSTS
I have not checked the rear bulbs yet. Also someone made a mess with a lot of trailer quick connectors all in the rear of the truck. I have not checked them out yet. But the fuse was definitely good when I checked it earlier. Literally all lights are good except the running lights in the rear and the illumination like the odometer part of the cluster. The light switch I put in was used so I will take it out and test for power there and see if it has power going to the switch. I will try to check the bulbs and see how they look and the power test to them and light test the brown wire connector for the headlight switch and update then. I appreciate the help!
Feb 17, 2019 at 8:26 PM
Advertisement
Avatar
CHORNE95
  • MEMBER
  • 5 POSTS
I didn't check the bulbs. but when I disconnect the light switch and put the test light to the brown wire shouldn't it light up? Or would it only when its connected to the light switch and it turned on?
Feb 18, 2019 at 4:08 PM
Avatar
CARADIODOC
  • CERTIFIED EXPERT
  • 34,306 POSTS
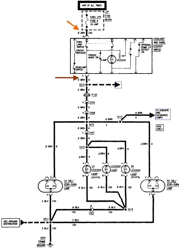
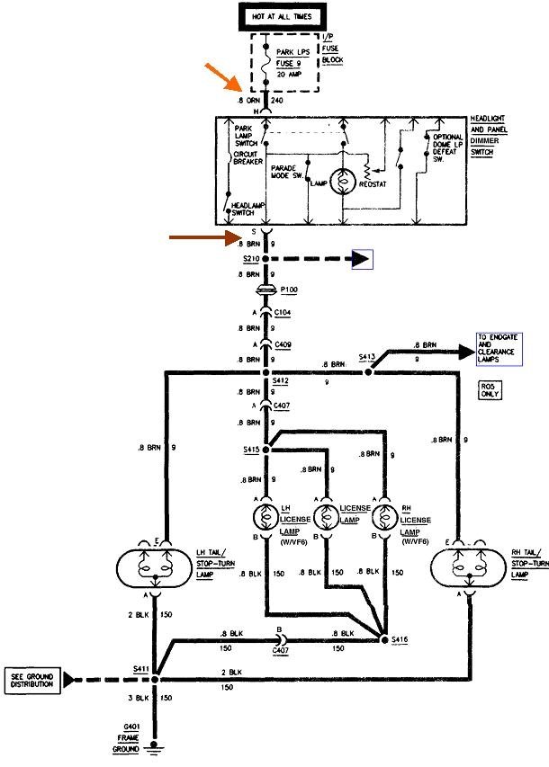
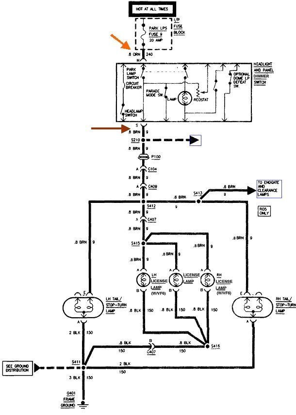
There's six different headlamp circuits depending on with or without fog lights, with or without daytime running lamps, and sealed beam of plastic head lights, but I'm hoping all the tail light circuits are the same.

The brown wire gets 12 volts on it when the head light switch is in the "Parking lights" or "Head lights" positions. You added another clue in the dash lights also do not work. That circuit always feeds from the running lights circuit, so we should be looking at that brown wire, not just the rear lights. The head light circuit uses a totally different part of the switch assembly and a different 12-volt feed wire, so we can't use that for clues.

Check for 12 volts on the orange wire feeding the switch. That should be there all the time. If it's missing, check on the two test points on top of fuse #9, a yellow 20-amp fuse on the left end of the dash. If you find 12 volts on only one terminal, that fuse is blown. If it's missing on both terminals, we'll have to look backward to see where it comes from.

If you have 12 volts on the orange wire, check on the brown wire when the switch is turned on. If it's missing there, the switch is defective or one of the terminals is not making good contact.
Feb 18, 2019 at 5:17 PM
Avatar
CHORNE95
  • MEMBER
  • 5 POSTS
I haven't been able to try to test the orange and brown wire for power at the switch yet. However, I did already check all the fuses associated with the lights and all tested good for sure. When I touched both ends of the terminal on the fuses we definitely have good fuses there and power going to them since the light tester comes on when touching the terminals. I will buy a new headlight switch and see if that fixes it and let you know if that fixes the problem. I appreciate the advice and help!
Feb 18, 2019 at 6:27 PM
Avatar
CHORNE95
  • MEMBER
  • 5 POSTS
Update: I checked the fuse #9 when I made it back to the house and the top part of the fuse does light up on the fuse but the bottom terminal did not light up. The fuse was blown. I took the key out after turning the light switch off and replaced the headlight switch and then I replaced the fuse. I put the key in the ignition and turned it on and turned the headlight switch on and it instantly blew the fuse. The top terminal of the fuse still lights up but the bottom part of the fuse do not light up.
Feb 18, 2019 at 7:52 PM
Avatar
CARADIODOC
  • CERTIFIED EXPERT
  • 34,306 POSTS
Replace the fuse with the light bulb that I described previously. That way you won't waste a pile of money on fuses.

You shouldn't have to turn on the ignition switch to turn on the running lights.
Feb 19, 2019 at 5:21 PM