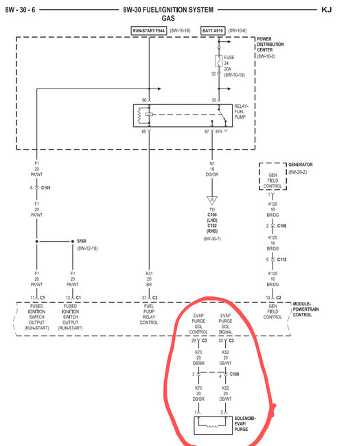
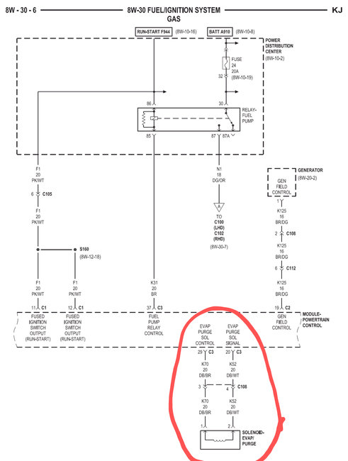
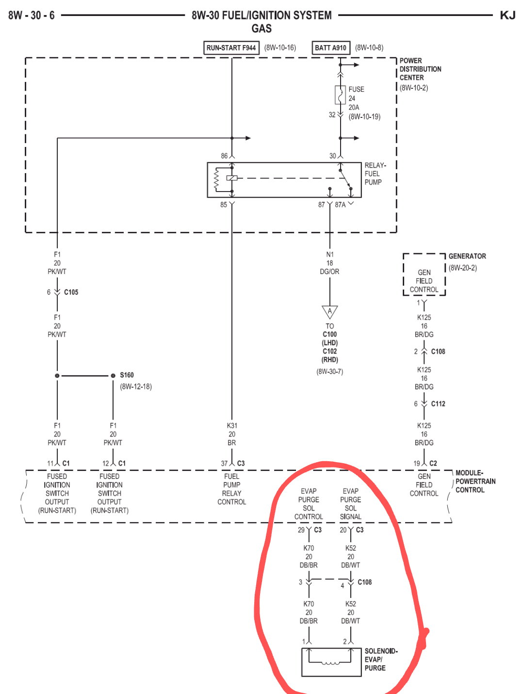
What would/could cause this vehicle to not have enough fuel delivered to start on its own? Only happens after fueling up at a service station, turns over just fine but end up having to give some pedal before it finally fires. Very rough when finally does fire but levels out pretty quickly too, check engine light is on but I can't remember the code at the moment. Any ideas or insight would be appreciated.
Jul 27, 2020 at 6:31 AM



