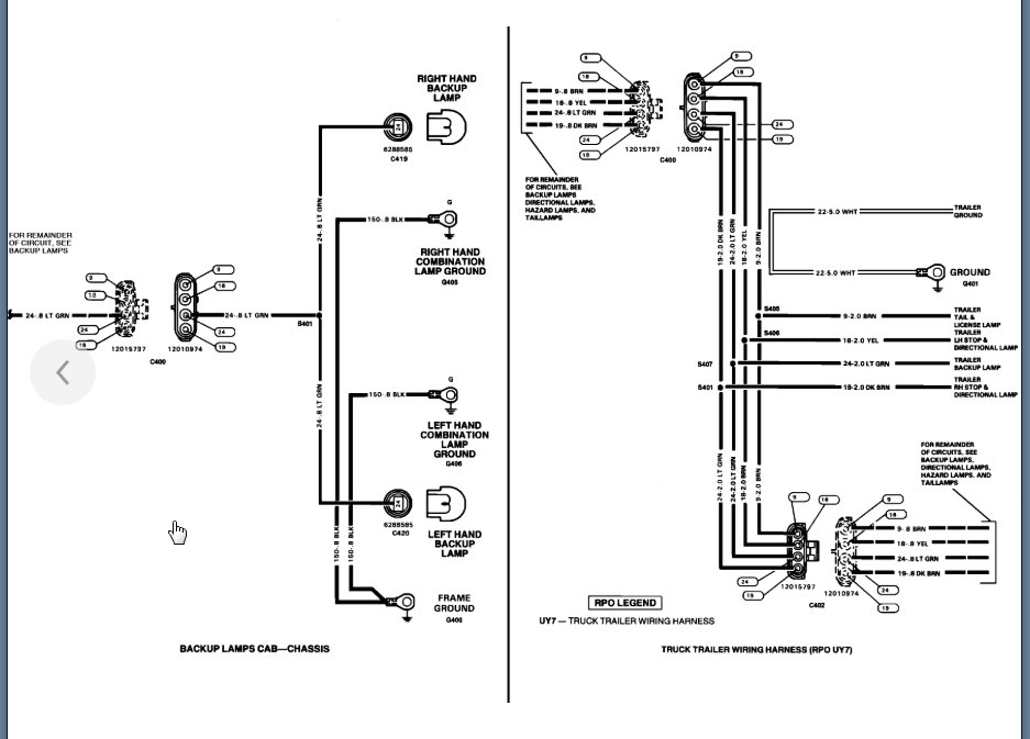
My reverse lights work when they want to, most of the time the chose not to. I have tried adjusting the neutral safety switch by rotating it to the right while it is in low gear and then shifting into park, which worked until the first time I shifted, then it stopped working again.
I just replaced the neutral safety switch with a brand new one that I bought today, and now the lights are not coming on at all.
I have brand new LED light bulbs in there that I put in last month, so I know that isn't the issue.
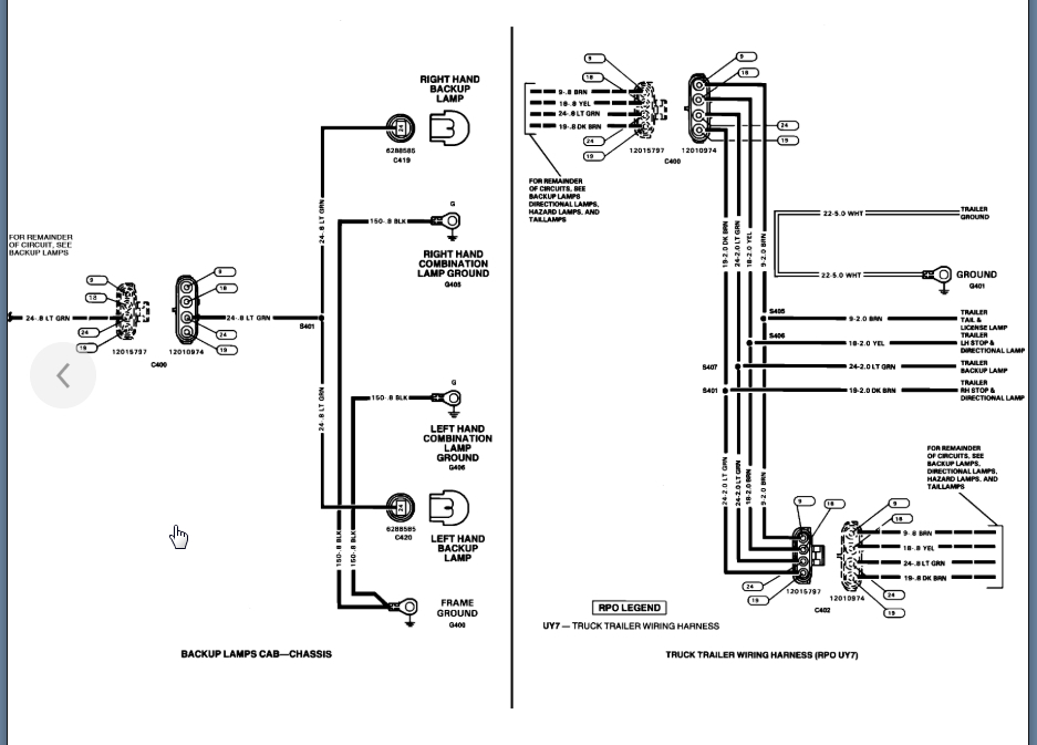
I just replaced the neutral safety switch with a brand new one that I bought today, and now the lights are not coming on at all.
I have brand new LED light bulbs in there that I put in last month, so I know that isn't the issue.
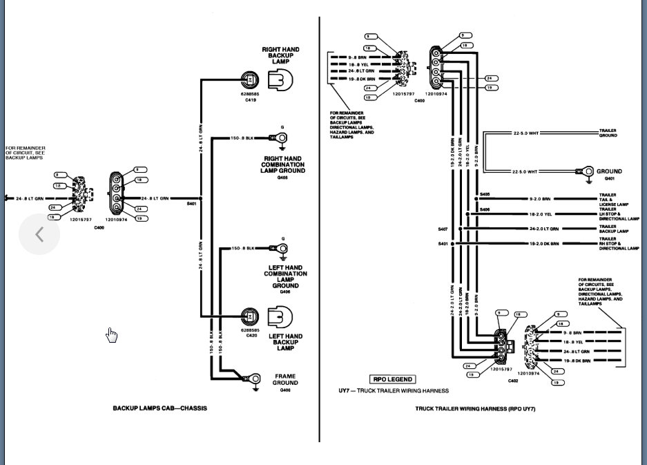
Jun 23, 2020 at 5:51 PM

