☰
Login
Join
×
Home
Answered Questions
Repair Topics
Repair & Service Guides
Popular Questions
Warning Lights
Trouble Codes
How It Works
Testing / Diagnostics
Symptoms
Videos
Login
Become a Member
Home
Ford
Escape
Exterior Light
Reverse Light
Not Working
Reverse lights do not work
2010 FORD ESCAPE
127,050 MILES • 3.0L • 6 CYL • AUTOMATIC
LJ TREMBLAY
MEMBER
1 POST
FOLLOW
Replaced all rear bulbs but still have no back up lights.
Mar 8, 2022 at 10:29 AM
Advertisement
ASEMASTER6371
CERTIFIED EXPERT
52,796 POSTS
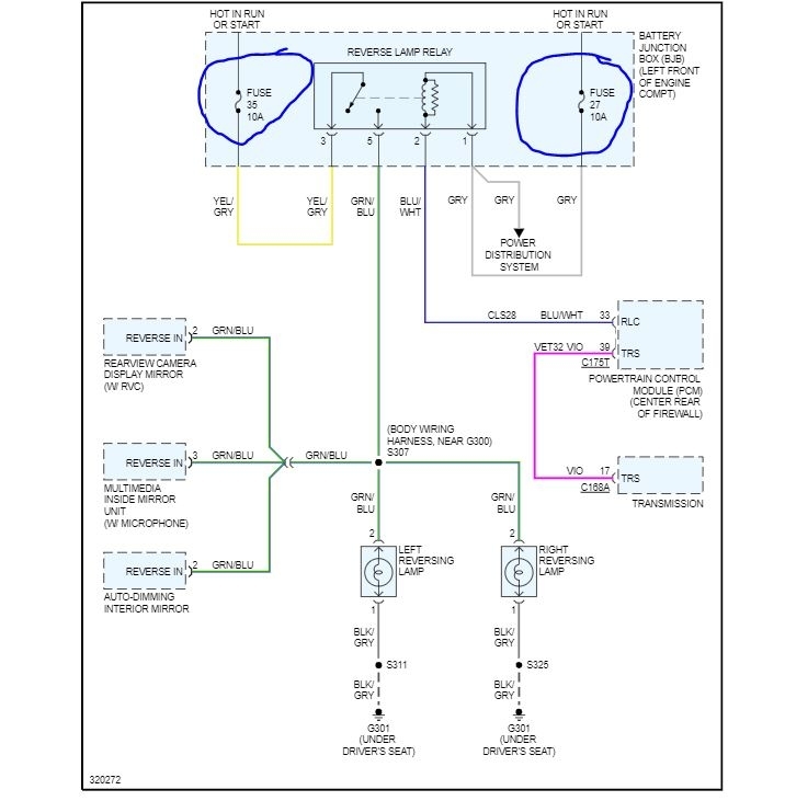
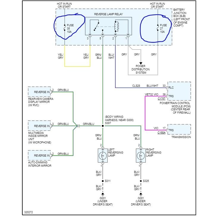
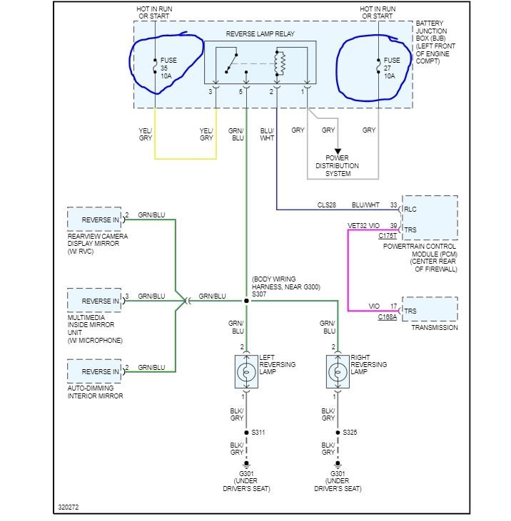
Good morning,
I attached a wiring diagram for you. Check the fuses I circled for power on both sides with the key on. Let us verify power to the relay.
https://www.2carpros.com/articles/how-to-check-a-car-fuse
https://www.2carpros.com/articles/how-to-check-wiring
Roy
Image (Click to enlarge)
Mar 8, 2022 at 1:04 PM