Good morning,
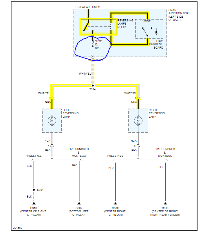
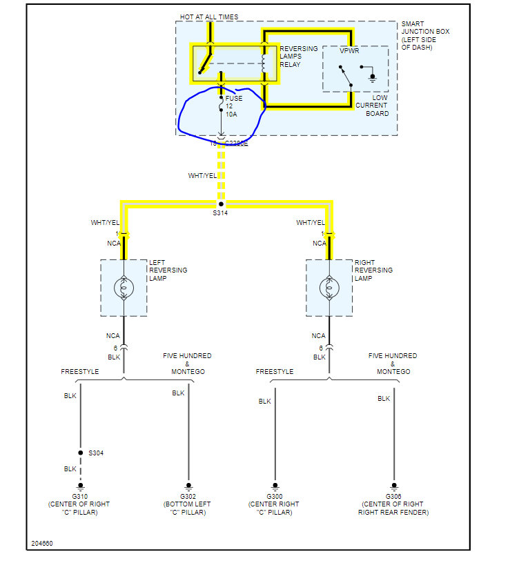
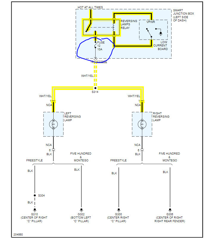
I attached a wiring diagram for you to view.
https://www.2carpros.com/articles/how-to-check-wiring
Check the fuse I circled for power with the key on.
https://www.2carpros.com/articles/how-to-check-a-car-fuse
The smart junction box or body control module is a common failure for this. I attached the location for you to view.
https://www.2carpros.com/articles/how-to-replace-a-bcm-body-control-module
Roy
Removal and Installation
CAUTION:
If the smart junction box (SJB) is dropped, damage to the internal components may occur. A new SJB must be installed.
Prior to the removal of the module, it is necessary to upload module configuration information to the appropriate diagnostic equipment. This information needs to be downloaded into the new module once installed.
Electronic modules are sensitive to static electrical charges. If exposed to these charges, damage may result.
1. Disconnect the battery.
2. Remove the steering column cover.
3. Disconnect the SJB electrical connectors.
4. Remove the 3 nuts and the SJB.
To install, tighten to 3 Nm (27 lb-in).
5. To install, reverse the removal procedure.
Images (Click to enlarge)
Dec 12, 2020 at 5:25 AM