Reverse lights not turning on, where is the fuse located?

2013 CHEVROLET CRUZE
34,000 MILES • 1.4L • 4 CYL • 2WD • MANUAL
Avatar
MARK87
  • MEMBER
  • 61 POSTS
When I put the gear in reverse both reverse lights do not come on, but if you partially engage the gear in reverse both the lights come on even the reverse camera comes on. I am trying to locate the rear light fuse, maybe it's loose, but can't seem to find it. Should I check the reverse switch as well? Is there any test I can do with the reverse switch with a multimeter? Any advice?
Jan 5, 2022 at 12:45 AM
Advertisement
Avatar
ASEMASTER6371
  • CERTIFIED EXPERT
  • 52,796 POSTS
Good morning,

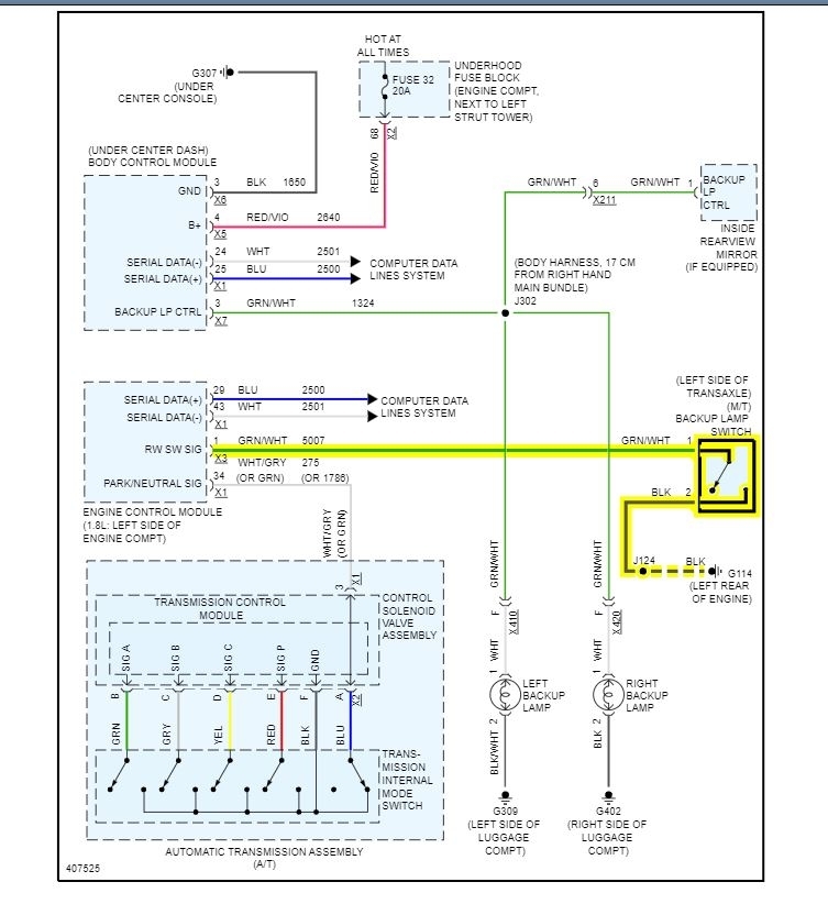
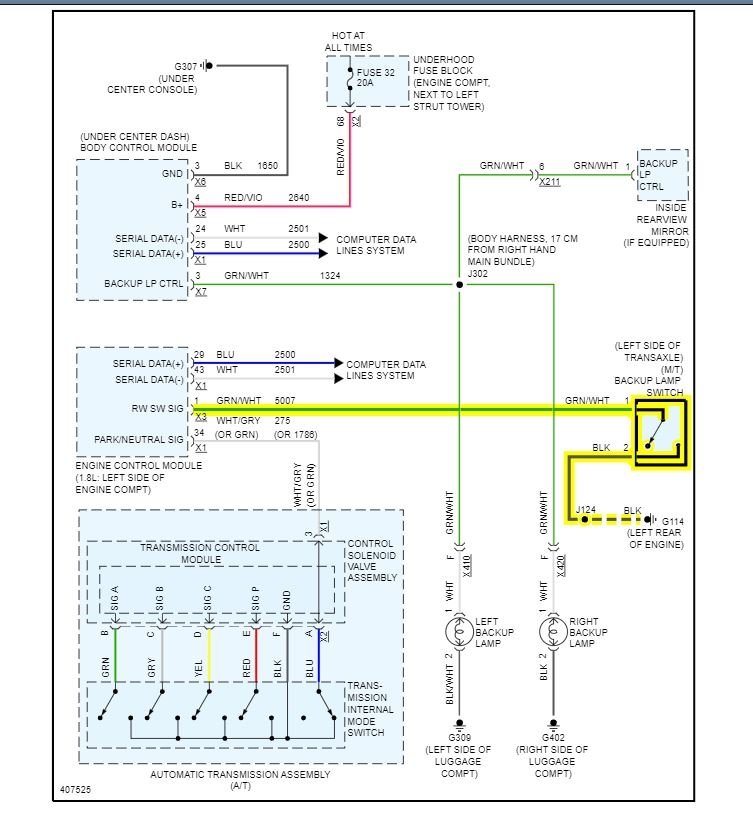
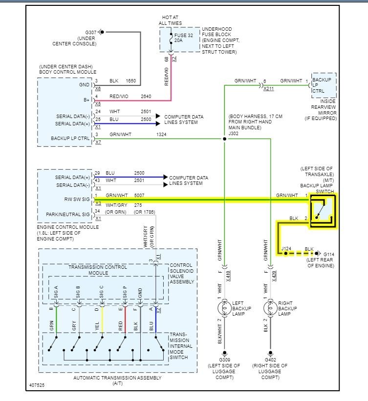
The switch is inside the transmission and the valve body has to be removed to gain access to the switch. It may be loose or worn out.

I attached the procedure for you to view. If you have no experience with transmissions, I do not recommend you do this yourself.

https://www.2carpros.com/articles/how-to-check-wiring

It is not a fuse. If it were a fuse, it would never work at all.

https://www.2carpros.com/articles/how-to-check-a-car-fuse

Roy
Jan 5, 2022 at 2:44 AM
Avatar
MARK87
  • MEMBER
  • 61 POSTS
Did a little bit of troubleshooting, Under the hood on the transmission I saw a switch with an electrical connector, which is easily accessible, which i presume is the reverse light switch. i remove the connector put the multimeter which i got a reading of 11.93 volts while the key was on ignition and gear in reverse. I remove the reverse switch to check the resistance. I got a reading of 0 ohm which I think is a good sign.

After that i connected the connector on the switch, put the gear in reverse while pressing the pin on the reverse switch i saw the reverse lights coming on. Put some electrical contact cleaner both on the switch and connector put everything back to normal, put the gear in reverse lights was coming on as normal after i few trials everything seems okay. Then all of sudden while in reverse i saw the reverse camera and lights go off then again after trying all works fine.

Is the value of volts, okay? Or should i get 12-volts upwards?

Any suggestions?
Jan 5, 2022 at 10:36 AM
Advertisement
Avatar
ASEMASTER6371
  • CERTIFIED EXPERT
  • 52,796 POSTS
At 11.93 volts, your battery is drained. Charge it and retest.

Roy
Jan 5, 2022 at 10:45 AM
Avatar
STRAILER
  • CERTIFIED EXPERT
  • 53,854 POSTS
this guide can help:

https://www.2carpros.com/articles/car-battery-load-test

Please let us know.
Jan 5, 2022 at 10:47 AM
Avatar
MARK87
  • MEMBER
  • 61 POSTS
I Change the battery everything seems to be working fine at the moment, saw some corrosion at the positive terminal of the battery clean everything up. All looks good so far. Many thanks.
Jan 15, 2022 at 7:27 AM
Avatar
ASEMASTER6371
  • CERTIFIED EXPERT
  • 52,796 POSTS
You are welcome.

Always glad to help.

Feel free to ask another question.

Roy
Jan 15, 2022 at 8:05 AM