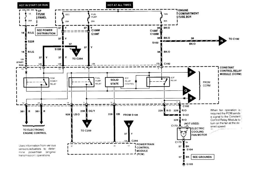
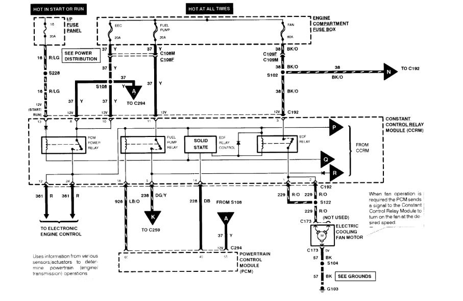
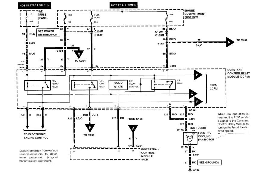
Replaced fuel pump two month ago, the thing shut off and would not start. Was driving down the road going at seventy mph. Lost power pulled off to the side and tried several times to start could not hear the pump pressure up. Replaced the pump and still not pressuring up is there a relay switch or fuse to check? The only one it shows is a fuse in the high current box in the engine compartment. I also checked the reset switch and it was not tripped, I also replaced the filter.
May 17, 2018 at 12:48 PM

