EEC power relay?

1990 FORD F-150
125,000 MILES • 4.9L • 6 CYL • 2WD • AUTOMATIC
Avatar
BLAZ85
  • MEMBER
  • 54 POSTS
Have a no crank situation with also no power to fuel pump or any accessories. New battery, headlights work chime sounds when key is inserted into ignition.
Could you provide the location of the ignition,fuel pump and EEC relays along with suggested testing procedures. I understand the these era Fords had problems with corrosion at the relays.

Thanks in advance for your reply!
Aug 28, 2020 at 12:36 PM
Advertisement
Avatar
JACOBANDNICKOLAS
  • CERTIFIED EXPERT
  • 110,175 POSTS
Hi,

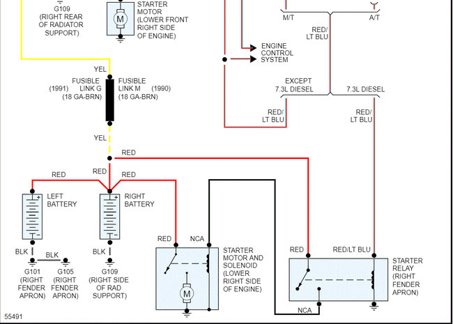
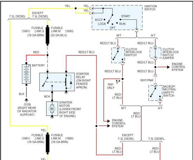
I attached a pic below showing starter relay and EEC module locations. The EEC power relay will not prevent the starter from engaging but will stop fuel.

The EEC relay and fuel pump relay (I have no pic) is located on the left fender apron, on a relay assembly.

Here is a link that explains how to test a relay:

https://www.2carpros.com/articles/how-to-check-an-electrical-relay-and-wiring-control-circuit

Let me know if this helps or if you have other questions.

Take care,
Joe
Feb 12, 2021 at 11:57 AM
Avatar
BLAZ85
  • MEMBER
  • 54 POSTS
A little update after i looked at the vehicle more closely. What the problem seems to be is there is no power to ignition and accessories when the key is turned to "run" or "start". I checked both EEC and fuel pump relays and they have power. In but no power on terminal that activates relay. We have a new battery and i jumped the starter relay and engine cranked over strongly. The headlights and horn work but none of the dash gauges, power locks or windows work when key is turned to "run". I checked several fuses in the fuse block that are "hot" when key is in "run" position and none had power. On a couple of occasions when key was turned to "start" it kind of "grunted" like the starter tried to engage. I think it is probably the ignition switch which i will change tomorrow.

What i need your help with is a wiring diagram to wiring associated with ignition switch so i can check for power in and power out to switch.

Thank you for your first replay and in advance for your reply on this request.
Feb 12, 2021 at 11:57 AM
Advertisement
Avatar
JACOBANDNICKOLAS
  • CERTIFIED EXPERT
  • 110,175 POSTS
Hi,

That does sound like it's the issue.

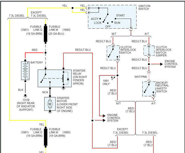
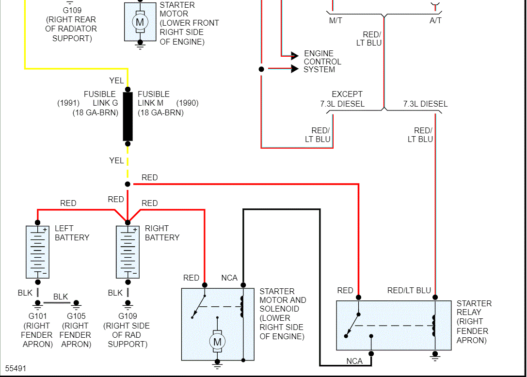
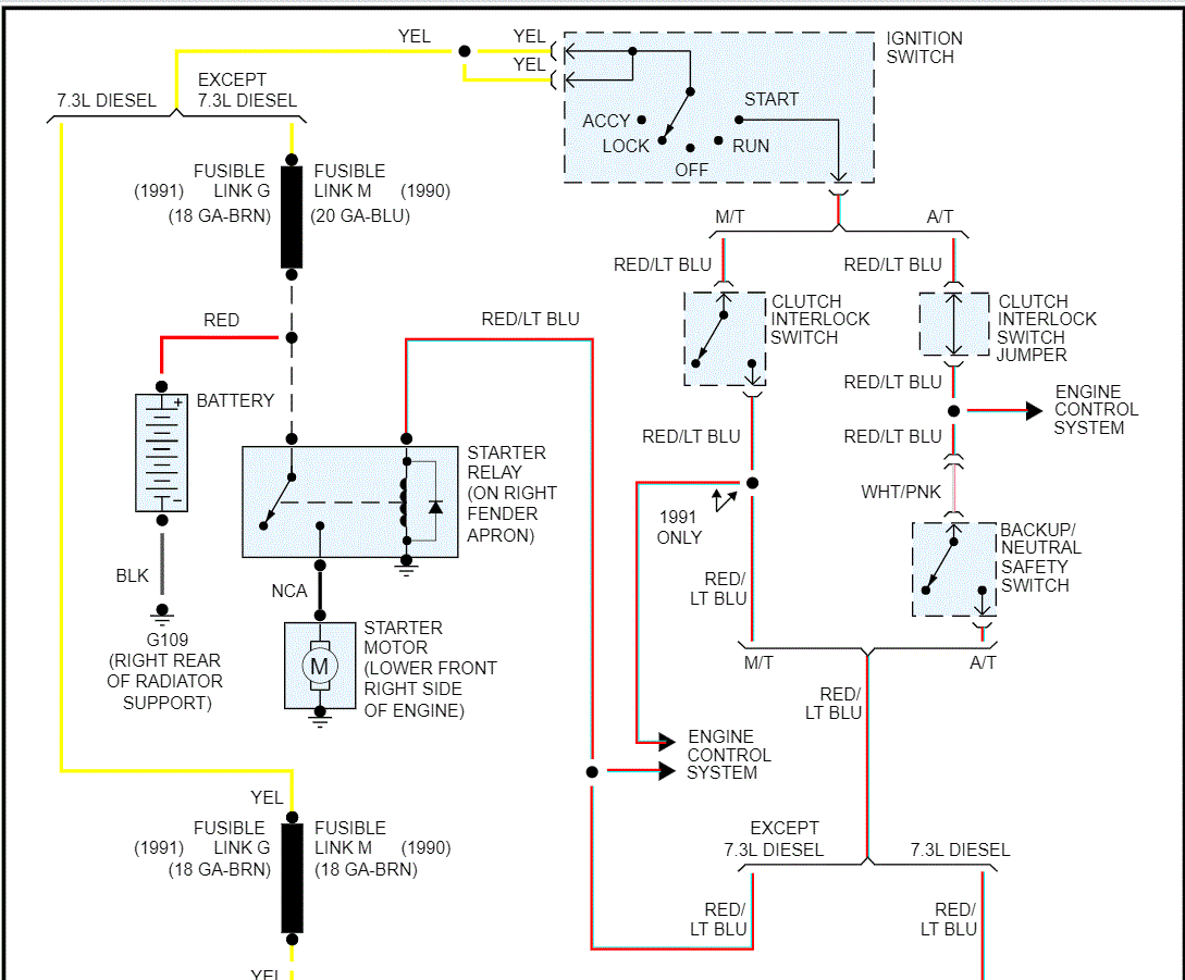
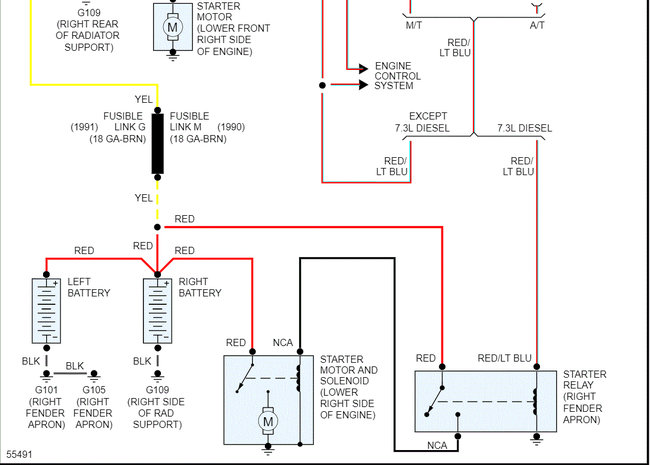
The first two pics below are of the starting system. I broke on pic into two parts so they are more readable. I did overlap them so you can follow them.

Next, the ignition switch actuator rod itself may be out of adjustment as well. Here are directions for adjustment:

___________________________________

1990 Ford Truck F 150 2WD Pickup L6-300 4.9L
Adjustments
Vehicle Starting and Charging Sensors and Switches - Starting and Charging Ignition Switch Adjustments
ADJUSTMENTS
Locking Pin Hole Location

see pic 3


1. ROTATE the ignition key back and forth to either side of lock, until a 1.98 mm (5/64-inch) drill bit can be inserted through the lockpin hole as far as possible (minimum 9.5mm (3/8 inch) ). The lock pin hole is located on the right of the switch next to the steering column tube.
2. Loosen the two ignition switch mounting nuts.
3. Turn the ignition to LOCK (feel for detent) and remove the ignition key.
4. Move the switch up and down along the column to locate the mid-position of rod lash. Tighten the two ignition switch mounting nuts (TOP NUT FIRST to minimize rod binding) to 4.51-7.34 N.m (40-65 in-lb).
5. Remove the drill bit from the ignition switch lockpin hole.
6. Plug in electrical connector and operate the lock cylinder to ensure the switch is positioned properly.
7. Confirm that all accessories are deactivated with ignition switch in OFF position, and that all accessories are operable in RUN position.

_______________________________

Let me know if that helps or if you have other questions.

Take care,
Joe
Feb 12, 2021 at 11:57 AM
Avatar
BLAZ85
  • MEMBER
  • 54 POSTS
Update: Well, it wasn't the ignition switch. Using your wiring diagram, I checked and had power to the switch. I checked the switch and seemed to make up correctly in all positions. What I found was that I had power under no load but lost power when load was applied. I finally identified the yellow wire feeding the switch. There were 3 yellow wires coming off the starter relay terminal but I finally identified the correct one with a continuity check. What I found buried down beside the battery box was a fusible link that had been replaced in the past. One end was connected with a wire nut. Apparently when my son installed the new battery, he bumped it and disturbed the connection to where it would not carry a load. I cleaned and tightened the connection and it fired right up.

Thanks so much for your help. Without that diagram, I don't know if I would have ever found the problem. Thanks again!!
Feb 12, 2021 at 11:57 AM
Avatar
JACOBANDNICKOLAS
  • CERTIFIED EXPERT
  • 110,175 POSTS
You are very welcome. I'm glad you got if fixed. That wasn't an easy one to find either. Regardless, as long as it's running, that's all that matters.

Thanks for letting me know and feel free to come back anytime in the future.

Take care,
Joe
Feb 12, 2021 at 11:57 AM
Avatar
WHIMSLEY
  • MEMBER
  • 3 POSTS
Where is the "Main Relay" on a 1987 Ford F-150 pickup?
Jun 28, 2021 at 1:07 PM (Merged)
Avatar
RASMATAZ
  • CERTIFIED EXPERT
  • 75,992 POSTS
You must be talking about the EEC power relay under dash board near computer

Jun 28, 2021 at 1:07 PM (Merged)
Avatar
WHIMSLEY
  • MEMBER
  • 3 POSTS
Thank you rasmataz. I scoured the area under the dash near the computer, and there are no relays. In the picture, what is the box to which the relay is attached?
Jun 28, 2021 at 1:07 PM (Merged)
Avatar
RASMATAZ
  • CERTIFIED EXPERT
  • 75,992 POSTS
Sorry! Dunno what that is-that's what Mit1 gave for references
Jun 28, 2021 at 1:07 PM (Merged)
Avatar
WHIMSLEY
  • MEMBER
  • 3 POSTS
I have no power to or from the ignition, including the instrument panel.
Jun 28, 2021 at 1:07 PM (Merged)
Avatar
RASMATAZ
  • CERTIFIED EXPERT
  • 75,992 POSTS
Try checking all the fusible links and miniature fuses
Jun 28, 2021 at 1:07 PM (Merged)