Reinstalling battery cables

2000 GMC SAFARI
179,000 MILES • 4.2L • 6 CYL • 2WD • AUTOMATIC
Avatar
DIMITROFF93
  • MEMBER
  • 1 POST
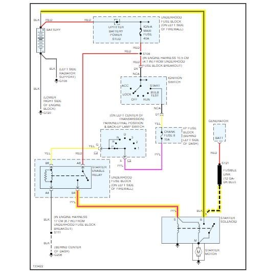
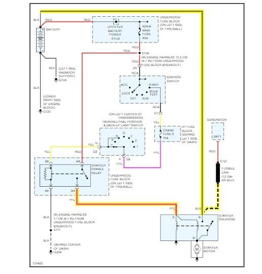
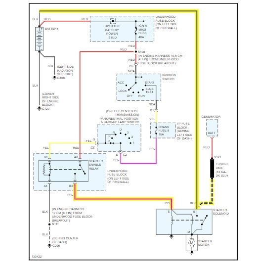
I have a replaced the whole system. I don't know how the cables go back on the starter. I have a 8 gauge black wire. And s smaller gauge red wire and and a purple. When I thought the big black one was the ground but battery blew sparks when I tried to connect it. I need to know where each wire goes correctly.
May 9, 2019 at 8:26 AM
Advertisement
Avatar
ASEMASTER6371
  • CERTIFIED EXPERT
  • 52,796 POSTS
Good afternoon, The black and red go on the big stud together. The purple goes on the S terminal on the solenoid. Check out the diagrams (Below). Please let us know if you need anything else to get the problem fixed.
May 9, 2019 at 9:27 AM