Hi,
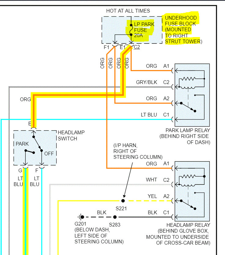
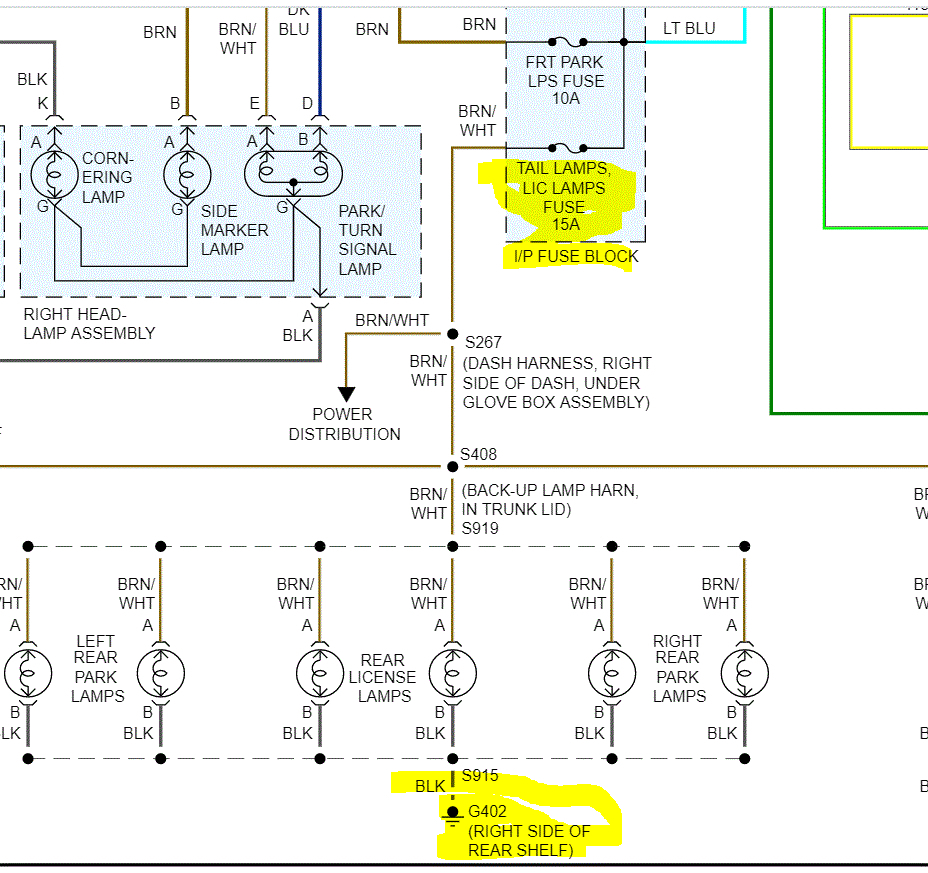
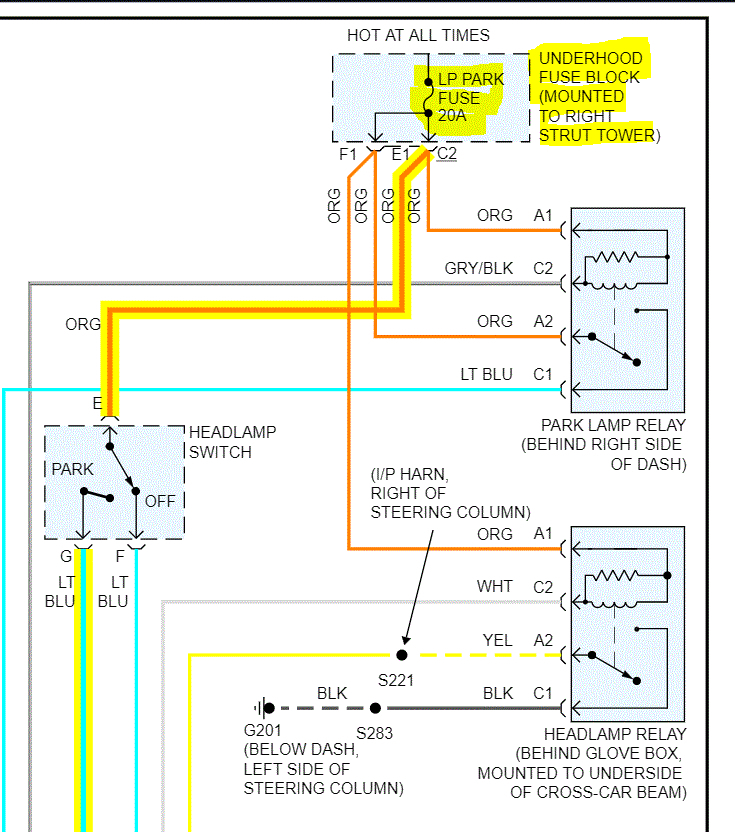
I realize you checked the fuses. However, there are two that specifically need checked. One is in the under hood fuse box and the other is in the vehicle fuse box. I attached two pics below of the wiring schematic. I need you to not only check the condition of the fuse, but also confirm there is power to the fuses.
Here is a link that explains how to do this procedure:
https://www.2carpros.com/articles/how-to-check-a-car-fuse
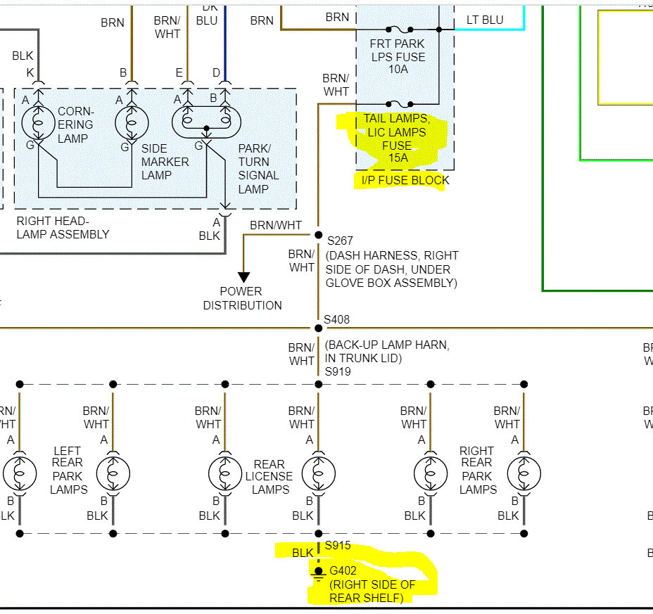
Next, if you look at pic 2, it shows that all the lights you mentioned on the exterior of the vehicle are grounded at the same place. I need you to remove one of the bulbs and confirm there is continuity to ground via the black wire or confirm there is power (12v) at the brown wire with a white tracer.
Do this and let me know what you find.
Joe
Images (Click to enlarge)
Jul 15, 2020 at 6:53 PM