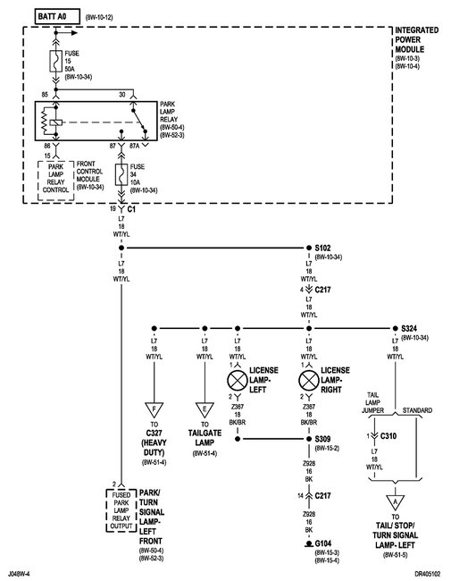
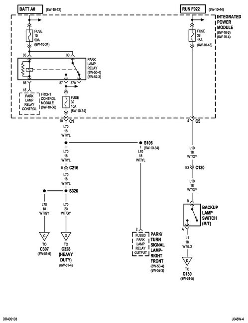
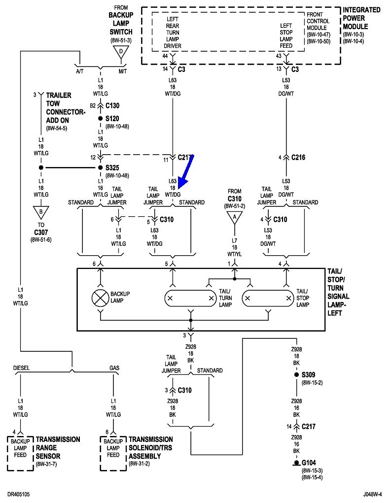
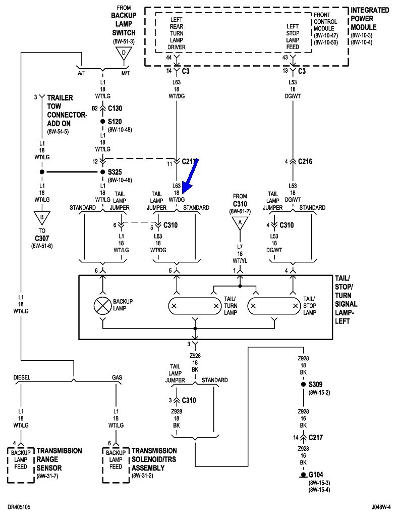
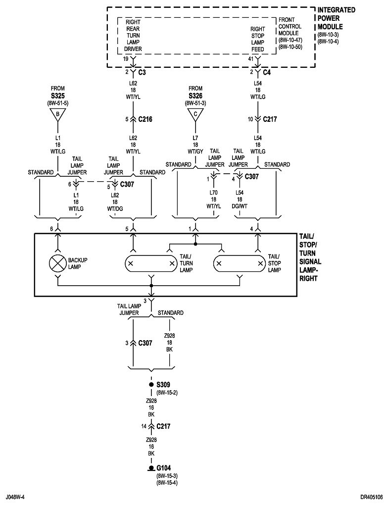
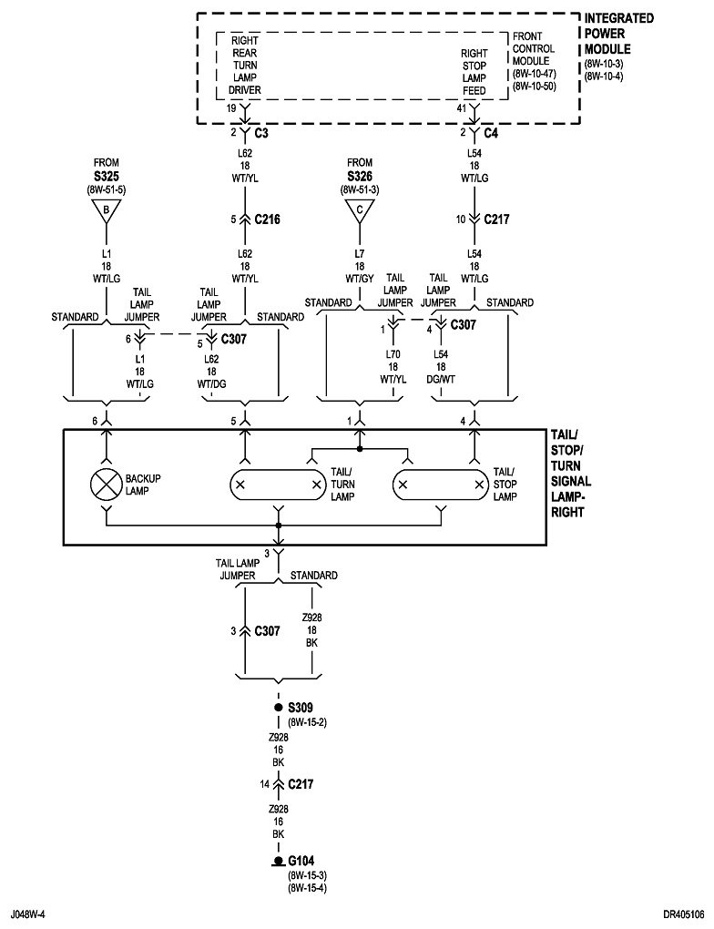
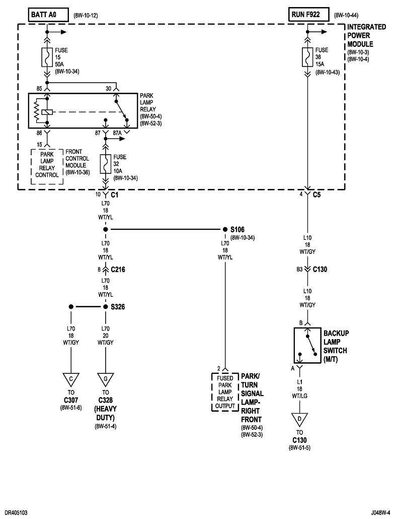
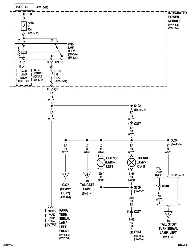
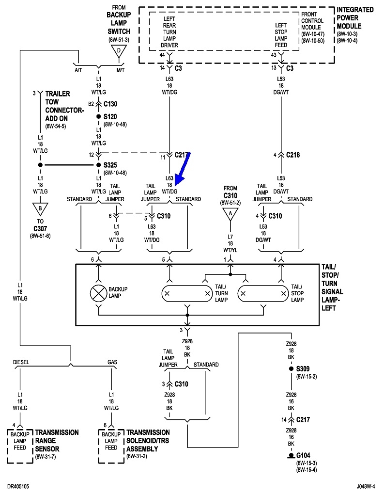
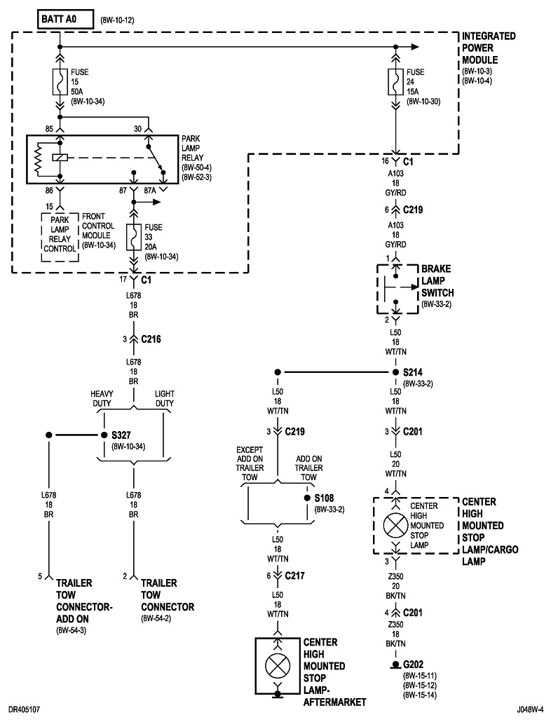
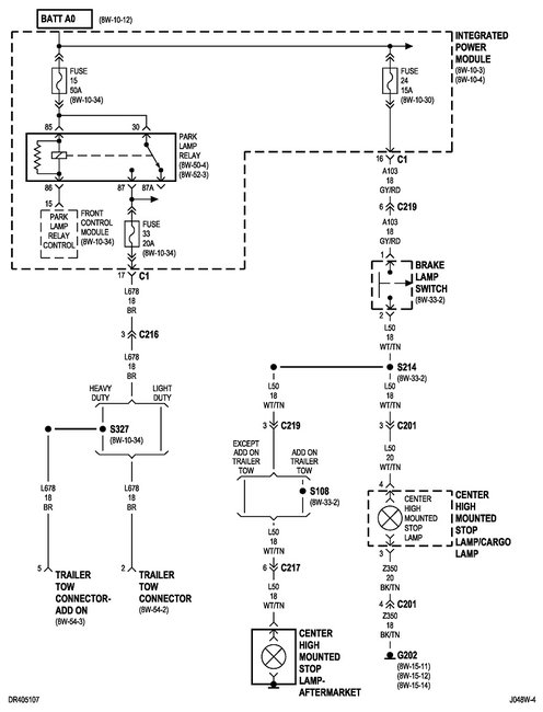
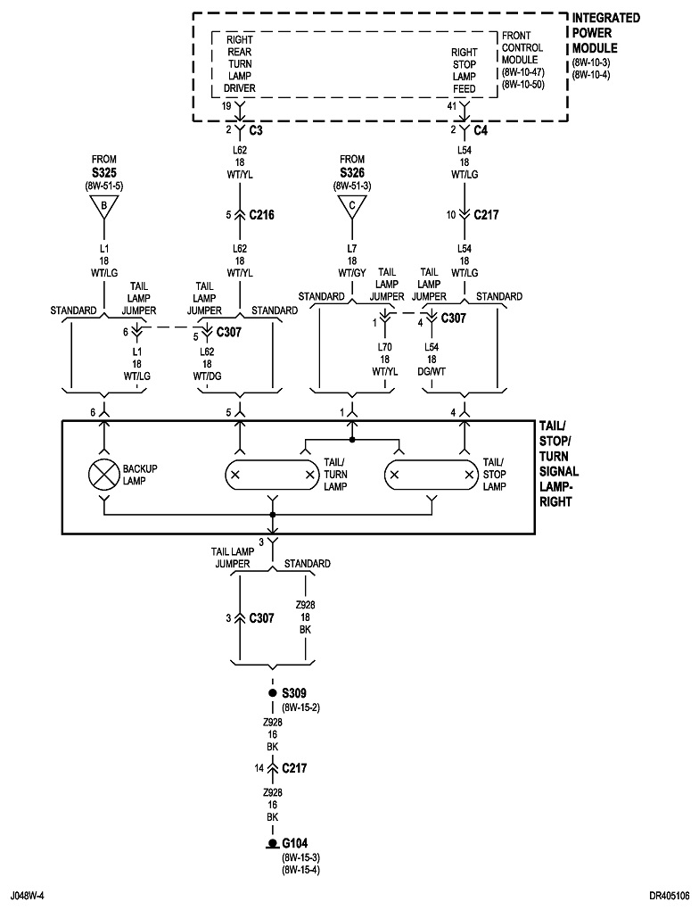
I am installing led replacement bulbs and have hyper flash so I am installing a resistor. When I check for continuity it shows 3 different wires on the left side and I need to know which wire to hook up to the resistor.
Jul 22, 2021 at 10:59 PM





