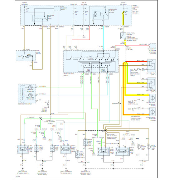
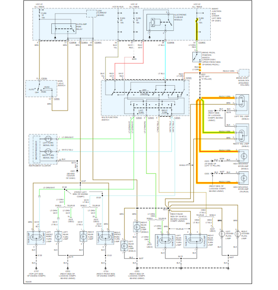
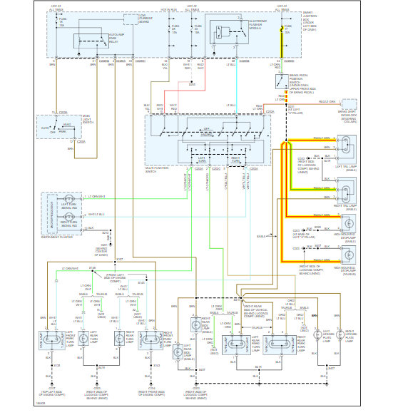
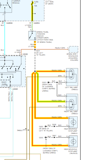
I changed the battery in my car and the brake lights on the fender on both side stopped working. The turn signal works, the running lights work, and the middle brake light works. Any ideas would be appreciated. Checked fuse and it is good.
May 6, 2019 at 6:33 AM

