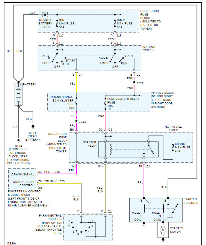
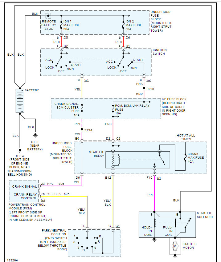
I recently contacted you guys about my car listed above about to know crank when you hit the switch the lights go out in the dash soon as you let off the switch they come back on. but just before all this happened one of the turn signal lights on the driver side well the only one on the driver side wouldn't flash so I pulled it out of the socket looked at it it's also part of the daytime running lamp system there's a wire there's four wire four prongs in there but one of the prongs is missing so I took a wire and stuck it in there the kind of rig it up but from that point on my hazard lights went flashed they still don't flash and the car started acting the way it is does that have anything to do with anything I mean could that possibly not make my car not start or act the way it is like this or act the way it's doing is there any way I can bypass the daytime running lamps if that's the cause any kind of help with be great right now all I'm trying to do is get this thing running so I can get my butt back home to Tennessee! I pulled the starter on it Mike's phone and starter I did find some wires aren't in casein and like they're supposed to be from Factory so I bought some and I put it on it, it did look like wires are getting kind of hot because they are kind of close to the exhaust so I made sure everything's pinned up but it should be and I still have I don't know I thought it was a starter I did it bench test on it started fine like I said I'm still I don't know I'm confused I don't know what to do next. As I told you before someone told me it might be the ECM but in y'all said it's not pointing in that direction is there any other inline fuses I should be looking for maybe I don't know because before I fix that turn signal light I pulled the ground I didn't pull it off I took it off the battery the ground cable and it started fine you know what I mean I started it to move it to where it's at right now shut off everything seem normal I put the cable back on after doing the turn signal light and it's doing what it's doing.
May 11, 2024 at 9:00 AM









