Radio problem

2011 NISSAN VERSA
142,000 MILES
Avatar
PAUL BRADY
  • MEMBER
  • 23 POSTS
I just installed a aftermarket radio in my car along with the antenna adapter and connected the wiring harnesses by matching color and all I have coming through the speakers is static even when the car isn’t fully turned on and just on the alternator. I was wondering what could I do to fix it or what did I do wrong?
Dec 25, 2018 at 6:22 PM
Advertisement
Avatar
JACOBANDNICKOLAS
  • CERTIFIED EXPERT
  • 110,175 POSTS
Hi and thanks for using 2CarPros.

If all you are getting is static, it sounds like the antenna isn't connected or working. What do you mean by antenna adapter?

Let me know,
Joe
Dec 25, 2018 at 10:40 PM
Avatar
STEVE W.
  • CERTIFIED EXPERT
  • 15,113 POSTS
Did you use a harness adapter or just cut the wires? Which radio did you start with? The base radio or the up-level without navigation?
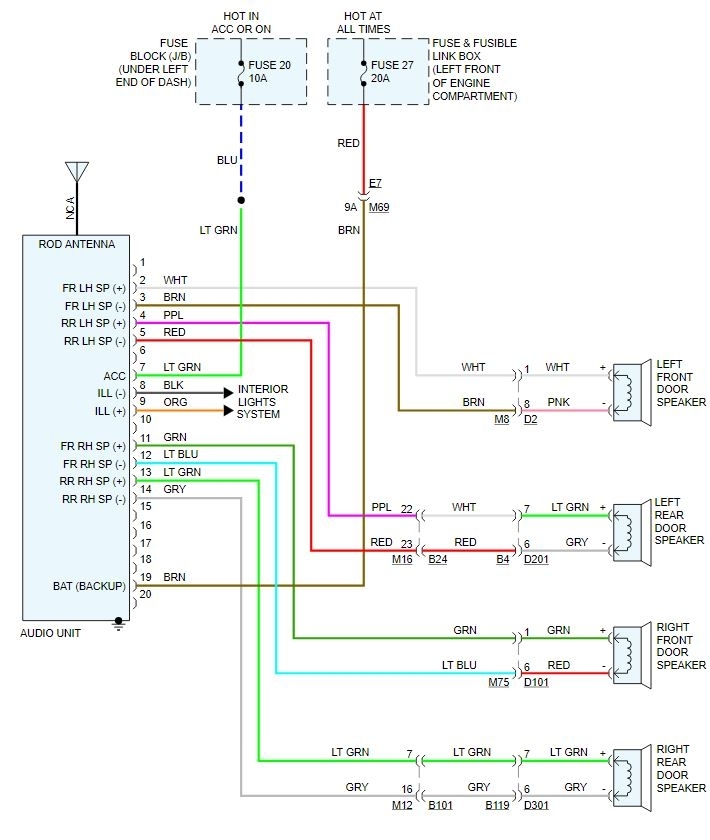
Attached is the wiring for the base unit. Do the colors look like what you have?
Dec 26, 2018 at 12:15 AM
Advertisement
Avatar
PAUL BRADY
  • MEMBER
  • 23 POSTS
Sorry about forgetting to mention that. I had upgraded from the stock radio to aftermarket and had used a harness adapter along with the antenna adapter that was needed.
Dec 26, 2018 at 9:31 AM
Avatar
STEVE W.
  • CERTIFIED EXPERT
  • 15,113 POSTS
So it should be plug and play if the harness is correct. Do you get static if you try the CD or other sources? Or is it just the AM/FM section? If it is only the tuner you could try to see if it's the antenna by pulling the antenna plug out and putting in just a piece of wire into the center pin connection. See if you can tune anything then. Also be sure the radio is tuning in the correct steps. The various countries around the world tune stations in various ways, if the unit was set to receive European stations but is in the US it won't find the US stations.
Dec 26, 2018 at 2:52 PM
Avatar
PAUL BRADY
  • MEMBER
  • 23 POSTS
Only on AM/FM.
Dec 26, 2018 at 4:10 PM
Avatar
JACOBANDNICKOLAS
  • CERTIFIED EXPERT
  • 110,175 POSTS
If the problem is only related to AM/FM reception, it sounds like an antenna problem. Confirm that the adapter you got is good.
Dec 26, 2018 at 6:24 PM
Avatar
STEVE W.
  • CERTIFIED EXPERT
  • 15,113 POSTS
I'm thinking the service information may be wrong. They show an amplified antenna for both of the "upper" range but a plain rod for the base, but everything I can find shows the car used the same antenna across all models. Is the antenna you have the one mounted on the rear of the roof and short? Like the picture? If yes then there is a signal amplifier in it. Without power you won't get anything on AM/FM. You would need to be sure that it was included in the adapter.
Dec 27, 2018 at 1:38 AM
Avatar
PAUL BRADY
  • MEMBER
  • 23 POSTS
Yes my car has that antenna. So does it mean I would have to buy a signal amplifier or what?
Dec 27, 2018 at 6:46 AM
Avatar
PAUL BRADY
  • MEMBER
  • 23 POSTS
So what can I do or buy or whatever to fix the issue?
Dec 27, 2018 at 3:13 PM
Avatar
STEVE W.
  • CERTIFIED EXPERT
  • 15,113 POSTS
The amplifier is in the antenna base. You need to find the wire that powers it in the harness.
There should be a 3 pin connector that you used to adapt the new radio to the factory antenna. That should have a power wire that feeds the amp. It would connect to the new radios power antenna feed.
Dec 27, 2018 at 6:32 PM
Avatar
PAUL BRADY
  • MEMBER
  • 23 POSTS
There’s my problem. the antenna adapter didn’t have that wire (idk why).
Dec 27, 2018 at 8:28 PM
Avatar
STEVE W.
  • CERTIFIED EXPERT
  • 15,113 POSTS
That would do it. If you apply 12 volts to the pin it should turn on the amp. Then you just need to connect it to the switched power feed or power antenna wire.
Dec 28, 2018 at 10:33 PM
Avatar
PAUL BRADY
  • MEMBER
  • 23 POSTS
One more question. the blue wire on the adapter which other blue wire does it connect to? Because there’s also the one on the stock harness adapter and there’s one on the radio harness. so does the one on the adapter connect to the radio harness or the other harness or both?
Dec 31, 2018 at 7:22 PM
Avatar
STEVE W.
  • CERTIFIED EXPERT
  • 15,113 POSTS
It should connect to a switched power source. If the one out of the radio turns on/off with it you could use it.
Dec 31, 2018 at 9:14 PM
Avatar
PAUL BRADY
  • MEMBER
  • 23 POSTS
Okay, so neither to stock harness adapter or the harness from the radio has a blue wire. so what would I do about connecting the blue wire off of the antenna adapter?
Jan 3, 2019 at 7:10 AM
Avatar
PAUL BRADY
  • MEMBER
  • 23 POSTS
But I can hear a little bit of the radio station. so would that mean that the signal is weak and I would need a signal amplifier or? I do apologize because I do not know how to read diagrams or anything like that.
Jan 3, 2019 at 7:52 AM
Avatar
STEVE W.
  • CERTIFIED EXPERT
  • 15,113 POSTS
The weak signal is because the amplifier is off but some signal is still getting through. Could you take a picture of the vehicle side of the antenna connection and load it on here? The wire may not be blue, It could be any color. That is why the diagram says NCA for No Color Assigned. The problem is that they also don't show the antenna in a good schematic.
Jan 3, 2019 at 7:58 AM
Avatar
PAUL BRADY
  • MEMBER
  • 23 POSTS
Those are the only wires I have to work with.
Jan 3, 2019 at 8:25 AM
Avatar
PAUL BRADY
  • MEMBER
  • 23 POSTS
The car side of the antenna.
Jan 3, 2019 at 8:29 AM
Avatar
STEVE W.
  • CERTIFIED EXPERT
  • 15,113 POSTS
See the small terminal on the antenna lead that has a black wire to it? That should be the power feed to the amplifier. Can you show me the antenna adapter connector you have please. And if you still have it the antenna connection on the rear of the original radio. That should allow me to verify that before you connect anything.
Jan 3, 2019 at 9:15 AM
Avatar
PAUL BRADY
  • MEMBER
  • 23 POSTS
The antenna lead plugs directly into the back of the stock radio and attached is a stock image from amazon, but is exactly what I have.
Jan 3, 2019 at 9:26 AM
Avatar
PAUL BRADY
  • MEMBER
  • 23 POSTS
The back of the stock radio where the antenna plugs in.
Jan 3, 2019 at 9:27 AM
Avatar
STEVE W.
  • CERTIFIED EXPERT
  • 15,113 POSTS
Okay, you need to find the "antenna power" or "amplifier on" or similar wire on the new radio. It will be a wire that is used to turn on an accessory when the radio is on. Normally it would turn on/off with the radio and if you turn the key on/off with the radio on. It should be labelled as one of the above in the radios information. It would connect to the blue wire on the adapter you bought. It feeds power through the stock wiring into the antenna. To test it and be sure you could just touch the blue wire you have on that adapter to a 12 volt source with the radio turned to one of the weak stations. It should boost it way up if the amplifier in the antenna is working.
Jan 3, 2019 at 3:36 PM
Avatar
PAUL BRADY
  • MEMBER
  • 23 POSTS
So in other words I could hook it to the yellow red or black wire on the radio harness? Or which wire would you suggest other than the orange one I don’t have?
Jan 3, 2019 at 3:55 PM
Avatar
PAUL BRADY
  • MEMBER
  • 23 POSTS
The new radio comes on when I turn my car on and doesn’t turn off until I turn my car off.
Jan 3, 2019 at 3:59 PM
Avatar
STEVE W.
  • CERTIFIED EXPERT
  • 15,113 POSTS
What make model of radio is the new one? I could look up that and see what it has for power. The ideal wire would be the blue one in the list as it is the antenna power. But if they show the radio diagram it may have that in a different color.
Jan 3, 2019 at 4:04 PM
Avatar
PAUL BRADY
  • MEMBER
  • 23 POSTS
Here is the information for it and what it looks like:
Jan 3, 2019 at 4:06 PM
Avatar
STEVE W.
  • CERTIFIED EXPERT
  • 15,113 POSTS
Okay, according to Pioneer you should have a blue wire with a white stripe tagged as "System Remote Control" That is the power wire that would go to the antenna (or other items that you want to turn on with the radio, like an external amplifier. If that wire is connected to the blue wire on your antenna adapter you should be all set.
Jan 3, 2019 at 7:19 PM
Avatar
PAUL BRADY
  • MEMBER
  • 23 POSTS
I just tried it and I now have music and clear reception on AM/FM! Thank you! I would’ve never been able to figure it out alone.
Jan 5, 2019 at 10:17 AM
Avatar
STEVE W.
  • CERTIFIED EXPERT
  • 15,113 POSTS
You're welcome, This happens a lot on newer vehicles. Many use the short antennas with an active amplifier but for some reason only a few of the aftermarket companies tell you they need to be connected to make them work.

Please return anytime with your automotive questions. We're here to help.
Jan 6, 2019 at 8:56 AM