Hi TAWAS23. That isn't a solution or a proper repair. If the radio is not turning off internally or has some other cause of a current drain, it doesn't matter where the current comes from, the original fuse or a different one. That would equate to your toaster has fire coming out of it and it blows the fuse in your house, so you solve it by plugging it into a different outlet.
By getting power from a different source, and there's no drain, you proved the radio is not the cause of the problem, but you already knew that when you unplugged it and the drain was still there. That tells us something else is the cause, and if you cut out that circuit, something else has to be dead now.
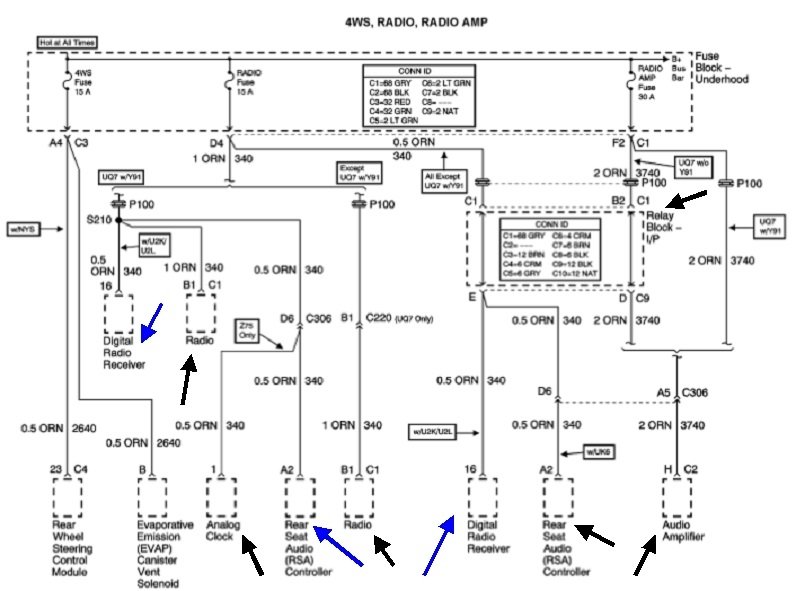
You have to appreciate that the engineers went through a lot of work to make their diagrams difficult to follow, then it gets worse when they get translated into online diagrams by another person. I found this one that shows all the places current could be going from your radio fuse, but instead of making separate diagrams for every version of optional equipment, they combined them all into one diagram, then you have to figure out what is relevant to the truck you're working on. I was going to use different colored arrows for each version, but as an experienced tv / vcr / car radio repairman, even I got confused with all the different options, and I had to give up.
Take a look at this list and see if you can figure out which diagram is the correct one for your truck. That would insure we're working with the correct list of optional equipment. This is the same list KASEKENNY1 posted earlier, but unless I missed it, I didn't see your answer to which system you have. His list appears to be from the original manufacturer's diagrams. My list is from the aftermarket, (translated) diagrams.
The last diagram is also from the aftermarket ones. They leave out a lot of things like splices and inline connectors, but they pack more information in one diagram. This is a partial diagram of the amplifier. I focused on that because you mentioned there was a related problem with that, but you didn't say what it took to solve it. This partial diagram is from the, "Premium Sound Radio Circuit (W/ Digital Radio Receiver)".
I'm going to share a couple of comments that might get you thinking in a different direction, but these might not apply to your truck, so take them for what they're worth. First, GM had a huge failure rate of their CD laser assemblies all through the 1990s. A lot of owners opted to replace their radios with high-quality aftermarket replacements due to the extremely high cost of having the originals repaired. To combat that, the engineers started to build their Body Computers into their radios starting with some 2002 model trucks. That made the radio the master computer. It was the only computer you turned on with the ignition switch, then, the radio / Body Computer told all the other computers to turn on. You could not remove that radio, at least not until the aftermarket industry came up with "radio relocation kits" that allowed you to place the original radio under the seat to keep its functions, and connect just the speaker wires to the new radio.
This diagram shows this type of system. The orange wire, (orange arrow), goes back to the "radio" fuse and is hot all the time. The switching is done inside the amp by a circuit that is told what to do by the digital computer signal that comes in on the data buss, (red arrow). It was not that unheard of for the switching circuit to short and keep the amp powered up all the time, and that would cause the drain as you described. Other than that, the amp will work just fine. Where this used to get confusing is you could pull the "amp" fuse and lose the current drain, but there was often a second power source for the amp. That used to come through the radio's power switch and was meant only to be a low-current turn-on signal. With the fuse missing for the amp's high-current circuit, it would use the radio's turn-on current as a back-up current source, so to speak, and under low volume, it could appear to work normally. That higher current put a lot of stress on the radio's on / off switch contacts. Later, most radios used an internal relay to switch power on and off, and the high current for the amp put a lot of stress on its contacts and solder connections.
The point of that sad story is even though everything appears to be working, check for 12 volts on that orange wire to the amp while it's paying. If you find 0 volts there due to how you cut or disabled that circuit, it is getting its power from an alternate source, and the actual cause of the drain is that amp. This is where the drain you found is still there when the radio is unplugged. It would drop lower if you had unplugged the amp.
For my second comment of value, I've run into a few instances of where the radio's digital clock would not turn off. A lot of GM radios in that era would display the clock for five seconds when you pressed the "volume" knob and the ignition switch was off. Normally the clock is displayed any time the ignition switch is on, even when the radio is switched off. The power for that function still comes through the "radio" fuse which is only live with the ignition switch on. To display the clock when the ignition switch is off, it has to use the memory circuit as the temporary power source. In this case, removing the "radio" fuse wouldn't kill the drain because that circuit is already turned off. It's the memory fuse you'd have to pull. That used to be tied in with some other circuit that is always live. Interior lights was a common circuit, but it could also be the cigarette lighter, horn, or even the brake light circuit. In this diagram, the memory circuit is the 15-amp "radio" fuse and it's the main power source that gets turned on internally when it receives the digital signal. Other versions might have two separate circuits. It looks like all 2003 versions use just the one power source, that too would point to something other than the radio causing the drain.
When you ran a new wire to the radio, did you cut the orange wire off the radio's plug and isolate it? If so, the drain should come back when you apply 12 volts to it on either end. If that happens, unplug each item you can find that I have an arrow pointing to. That should tell us which one isn't turning off.
Images (Click to enlarge)
Dec 10, 2020 at 9:01 PM