Hi,
Have you reinstalled the original type of bulb? LED lighting requires low voltage when compared to a traditional incandescent bulb. When you start changing them, all kinds of things can act up.
Do me a favor. If you haven't already switched the bulb back, try that and see if they work. If there is still nothing, go back to the fuses. Check to see if there is power to and from the fuses involved. If there isn't power present, something under the hood may have failed preventing power to the interior fuse box.
Here is a link that you may find helpful:
https://www.2carpros.com/articles/how-to-check-a-car-fuse
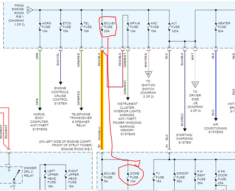
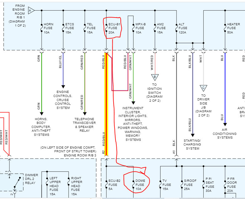
If the dome fuse in the passenger side fuse box has no power, open the hood and locate the ECU B1 fuse in the under-hood fuse box and check it as well. That is what powers to fuses you are dealing with. See pics below.
Let me know what you find.
Take care,
Joe
See pics below. Note: The last three pics are to help locate the different fuses. They have radio and dome lamp fuses all over the place. LOL
Images (Click to enlarge)
Nov 13, 2022 at 6:32 PM