Radio not working properly

2005 CHRYSLER TOWN AND COUNTRY
128,000 MILES
Avatar
TSILCOCK
  • MEMBER
  • 1 POST
Radio on no sound.
Nov 14, 2019 at 7:36 AM
Advertisement
Avatar
KASEKENNY
  • CERTIFIED EXPERT
  • 18,907 POSTS
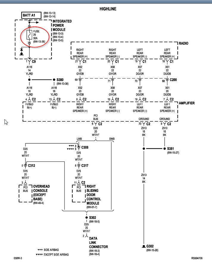
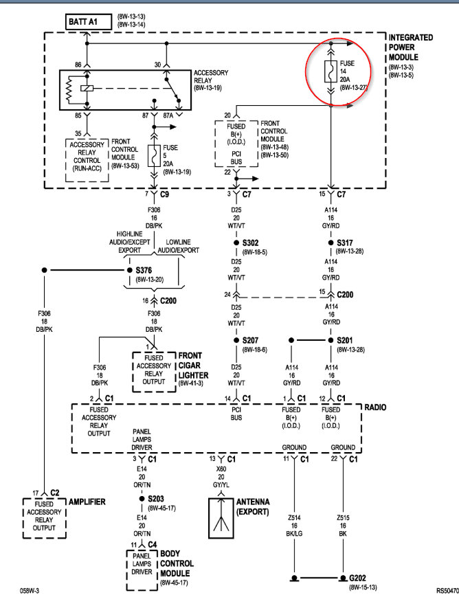
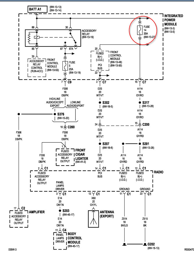
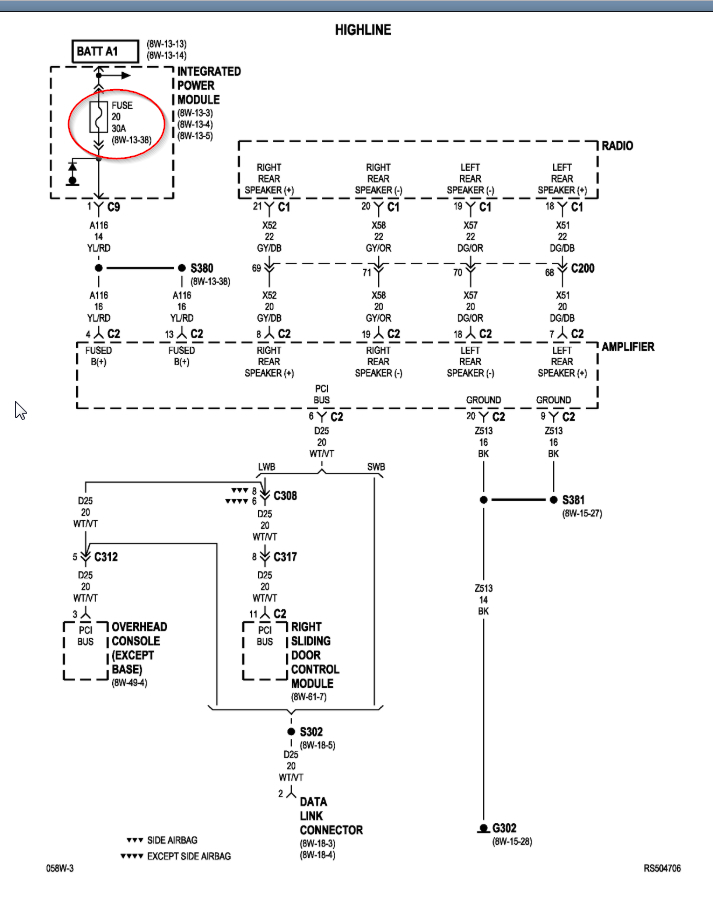
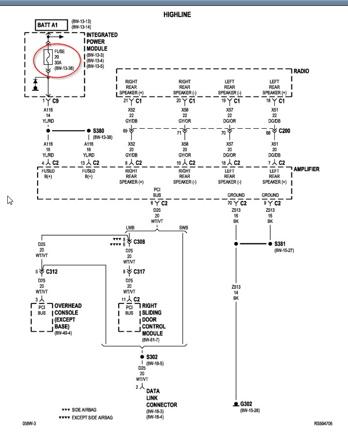
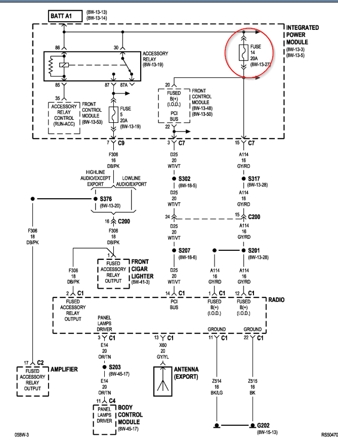
I attached the diagrams that needs to be followed in order to figure out what is needed. If you have no audio then I doubt it is the speakers as shown in the last step so we need to check fuses and wiring and find out where the issue is.

Let me know how you make out or if you have questions with this. Thanks
Nov 14, 2019 at 6:09 PM