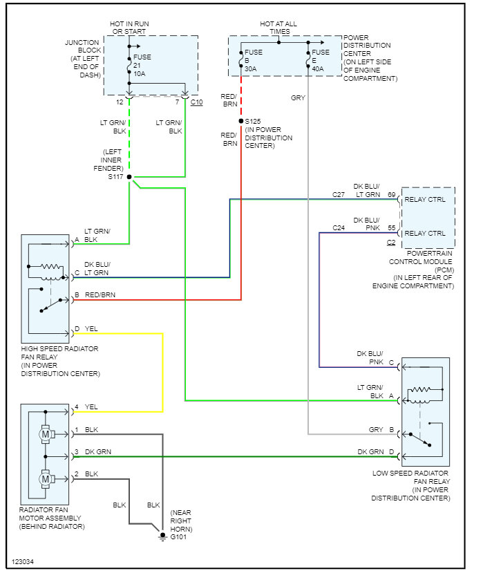
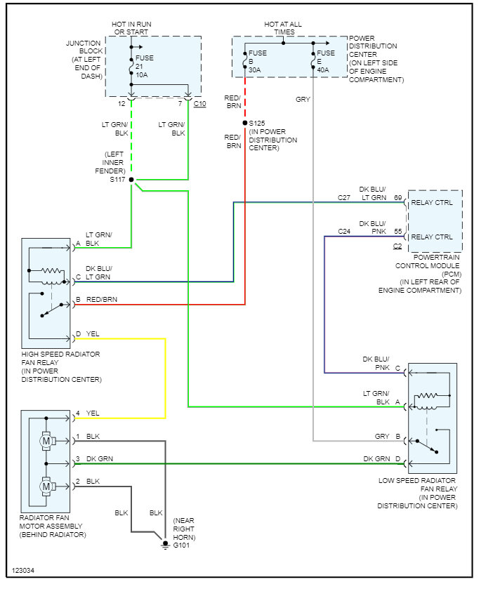
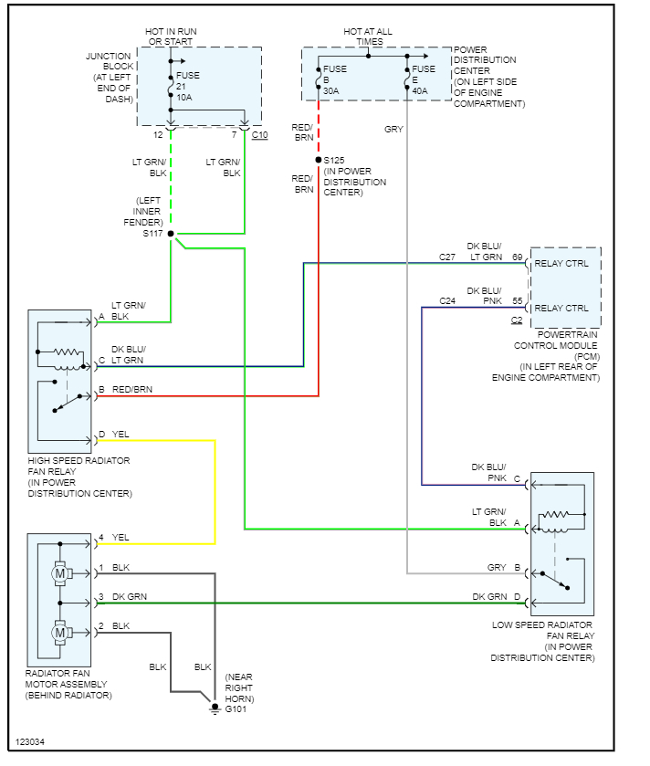
Trying to get the exact dual radiator cooling fan assembly with control relays (module) for my car. The car listed above is an rt model, and I hasn't been easy. I've ordered one assembly and it wasn't correct. Had no control relays on the assembly. So, I found one at rock auto and I'm hoping in their description I'm reading it right. If you could look for me in the attachment I'm sending and please tell me if this assembly has control relay with it. I would appreciate it greatly.
Jul 2, 2023 at 2:53 PM




