Radiator and A/C fan never stop

2004 MITSUBISHI OUTLANDER
88,800 MILES • 2.4L • 4 CYL • AUTOMATIC
Avatar
DVD BAUTISTA
  • MEMBER
  • 3 POSTS
Hi, i have a trouble with the two fans located in front of the radiator. When i turn the switch to on both fans start to run at high speed and never stop, i saw a trouble shooting that says that i have to check the voltage in the fan control module connector at pin 1 and 3. when i checked the voltage at that connector is 12 vdc. It that correct?

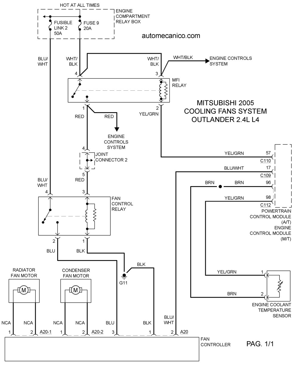
Remove the fan controller connector. See fig. 3 .
2. Turn the ignition switch to the on position. Check for battery voltage between terminals no. 1 and 3. (at this point should be 12vdc present on those terminals?).

3. Reconnect the fan controller connector and disconnect the condenser fan motor connector.
(which connector? There are small ones, because i think the big one is the fan controller connector).

4. Ensure the A/C switch is off, and start the engine and rub at idle.
5. Measure voltage between the fan controller (side connector
Which of the three connectors?) Terminals. Voltage should be 1v or less.

Caution: stay clear of the fan when starts running.

6. Turn the A/C switch to the on position.
7. Measure the voltage between the fan controller (side connector
Which of the three connectors?) Terminals while the fan is running. The voltage should switch between 5.6 10.8v and battery voltage.
8. If the voltage does not switch as indicated, replace the fan controller.

Also the engine shutdowns suddenly every day when i am driving, the rpm´s drops from 700 to about 300 then to 0.

Please help.
Sep 3, 2017 at 12:14 AM
Advertisement
Avatar
JDL
  • CERTIFIED EXPERT
  • 16,098 POSTS
Are there any applicable trouble codes? If you pull the fan control relay, it should turn off the fans, as far as testing. The relay should not be energized at all times. The MFI relay is involved as well as the computer. I was hoping the wiring diagram would help, a little.
I have not been able to access my email for a long time. I do not think you will be able to talk to me, sorry?
Sep 3, 2017 at 11:16 AM
Avatar
DVD BAUTISTA
  • MEMBER
  • 3 POSTS
Hi, well if you share your phone number for sure I will call you, I am using the following wiring diagram. The diagram that I have is for Outlander 2003 and I have another one for 2005, although my car is 2004, the diagrams between 2003 and 2005 are almost the same there is a little difference. Well on these diagrams shows me that the temperature sensor sends the signal to the ECU, I checked made a test to the sensor and it is okay, I measure the resistance and it changes when I put some heat or cold.
The MFI relay is working good because I removed it then I applied 12 VDC with an independient power source I have and it works when the solenoid is energized, the same with the fan control relay. So, when I started to check the fan controller, I measured 12 VDC on the main connector.

Can you share with me your phone number please?
Sep 3, 2017 at 11:44 AM
Advertisement
Avatar
DVD BAUTISTA
  • MEMBER
  • 3 POSTS
opss. I forgot to share the wiring diagram I have.
Sep 3, 2017 at 11:56 AM
Avatar
JDL
  • CERTIFIED EXPERT
  • 16,098 POSTS
Sorry, my hearing is no good. I have trouble on the phone. I will not use the phone except in an emergency. That blue wire should not be hot with everything off.
Sep 3, 2017 at 12:15 PM