Reinstalling Neutral safety switch

1975 CHEVROLET CORVETTE
150,000 MILES • 5.7L • V8 • 2WD • AUTOMATIC
Avatar
MICNMO93
  • MEMBER
  • 6 POSTS
Wanting to put the NSS back into the car listed above (coupe). There are a bunch of wires connected to each other and can't figure out what is supposed to go where. Added pictures. tried to get it to where you can see as much as possible.
Oct 15, 2019 at 8:09 PM
Advertisement
Avatar
STEVE W.
  • CERTIFIED EXPERT
  • 15,113 POSTS
Welcome back to 2CarPros. Wow that looks like no fun at all.. Did someone convert this car to a stick and you are going back to auto or just trying to fix the mess?
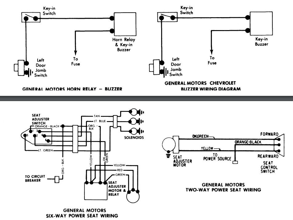
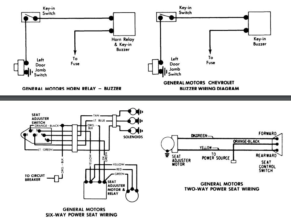
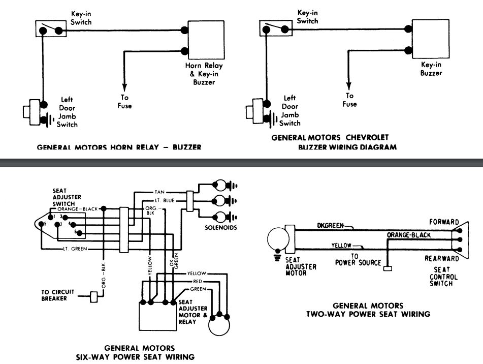
The two wires for the NSS are the same used for a clutch safety. One is purple with a white stripe, the other is a purple wire. They may be the ones in your first image with the yellow wire nut, next to the ones circled in yellow on the shifter that are cut short. I included the 75 wiring diagram.
Oct 15, 2019 at 8:46 PM
Avatar
MICNMO93
  • MEMBER
  • 6 POSTS
Just trying to fix a complete mess. Looks like who ever did it, just did what ever to make it work but did not fix it correctly. Thanks for the help!
Oct 15, 2019 at 8:58 PM
Advertisement
Avatar
STEVE W.
  • CERTIFIED EXPERT
  • 15,113 POSTS
BTDT.. You still see things like that in modern cars where "professional installers" hack up systems to put in alarms, remote start and stereos. Then wonder why something doesn't work.
You are welcome.
Oct 15, 2019 at 10:35 PM
Avatar
MICNMO93
  • MEMBER
  • 6 POSTS
Not sure if i have to do another one, same car, there is a 2"x4" hole on the driver's side pillar by the rear window. I have no idea what it's for, called, anything. Any info greatly appreciated.
Oct 17, 2019 at 3:45 PM
Avatar
STEVE W.
  • CERTIFIED EXPERT
  • 15,113 POSTS
Take a picture and post it on here. Might jog my memory as to what it is and if it's OEM.
Oct 17, 2019 at 4:39 PM
Avatar
MICNMO93
  • MEMBER
  • 6 POSTS
Here's the picture:
Oct 17, 2019 at 7:35 PM
Avatar
STEVE W.
  • CERTIFIED EXPERT
  • 15,113 POSTS
Those are the vent locations for the rear window defroster grids. The image is the vent that goes in that hole.
Oct 17, 2019 at 9:10 PM
Avatar
MICNMO93
  • MEMBER
  • 6 POSTS
Thank you, so much.
Oct 17, 2019 at 9:38 PM
Avatar
STRAILER
  • CERTIFIED EXPERT
  • 53,854 POSTS

STEVE W. is one of our best! Use 2CarPros anytime, we are here to help. Please tell a friend.
Oct 20, 2019 at 1:10 PM