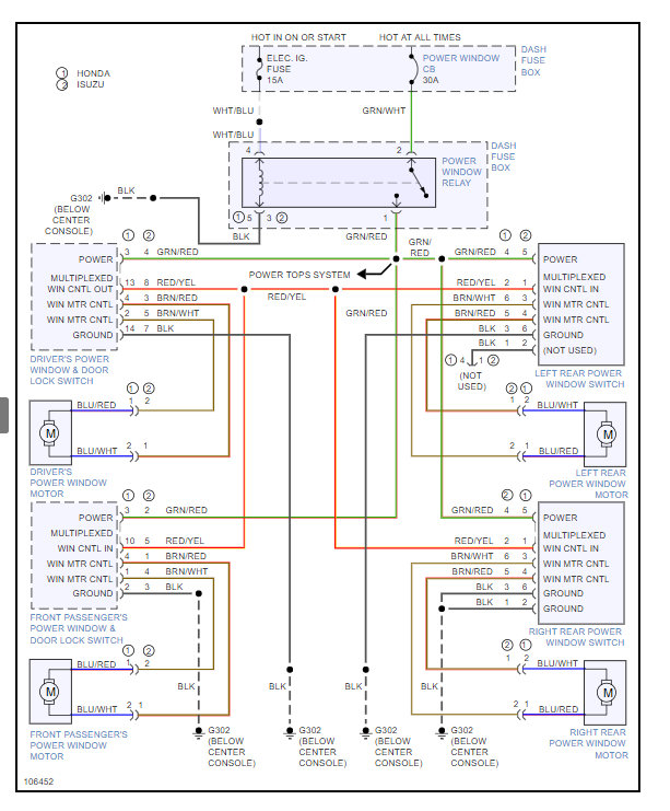
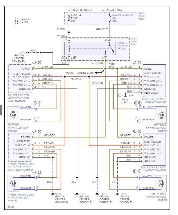
Well those are the 1997 wiring diagrams for the 10 pin in my earlier post.
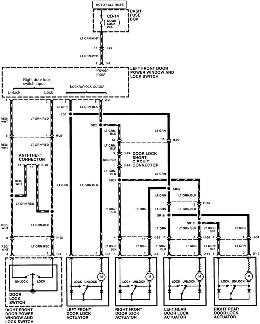
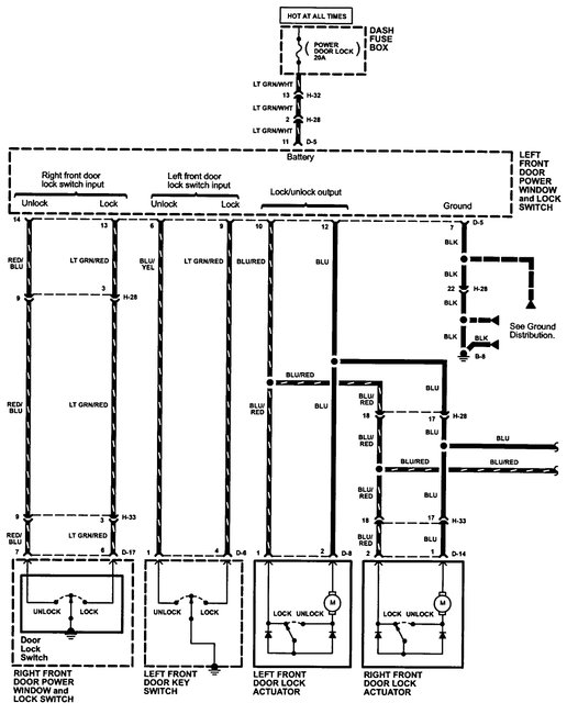
I have attached the ones for the 1998 with the 14 pin to this one.
The part numbers used are -
Honda Part No.: 8-97153-185-0 fits 5/95-97 Passport four door.
Isuzu Part No. 8971531850 fits 5/95-97 Rodeo four door.
If the information is correct it was sold as the Isuzu Frontier, Rodeo, Chevy Rodeo, Honda Passport, Isuzu Wizard and a couple others. Might give you some parts source options under those names.
I show the switch as available online through a few places using the part number.
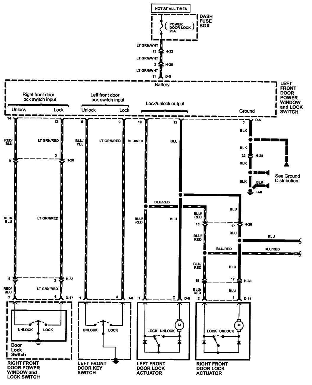
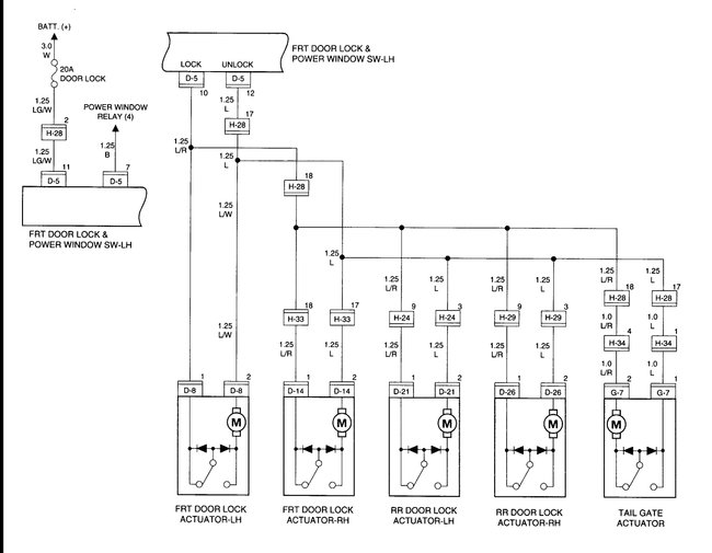
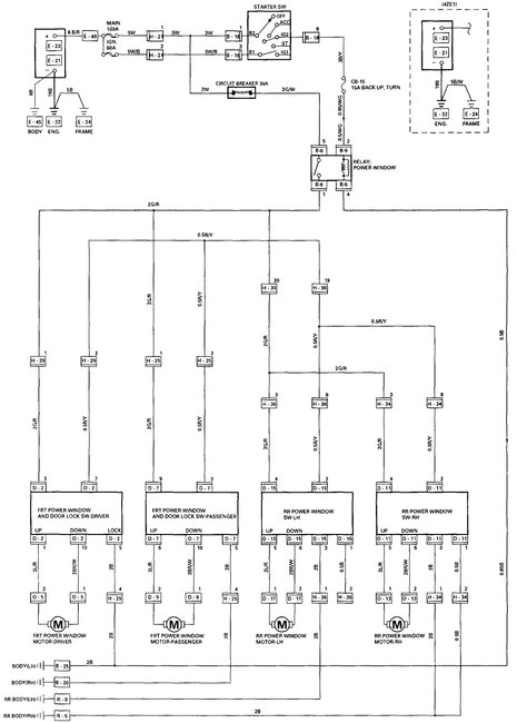
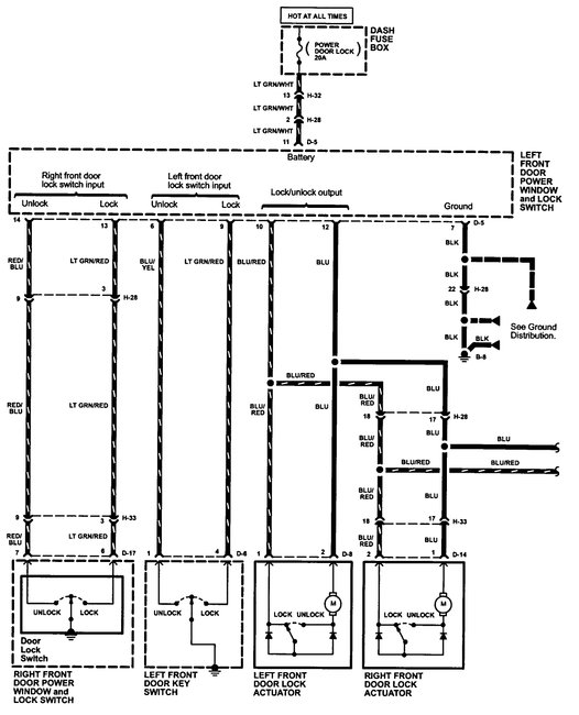
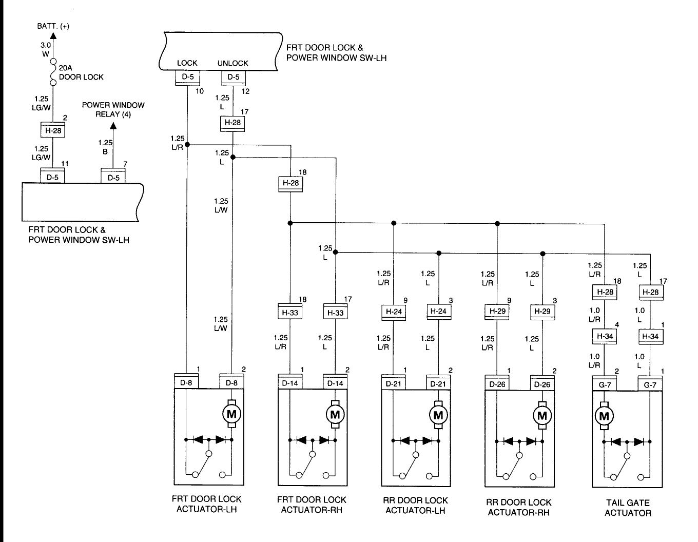
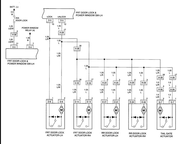
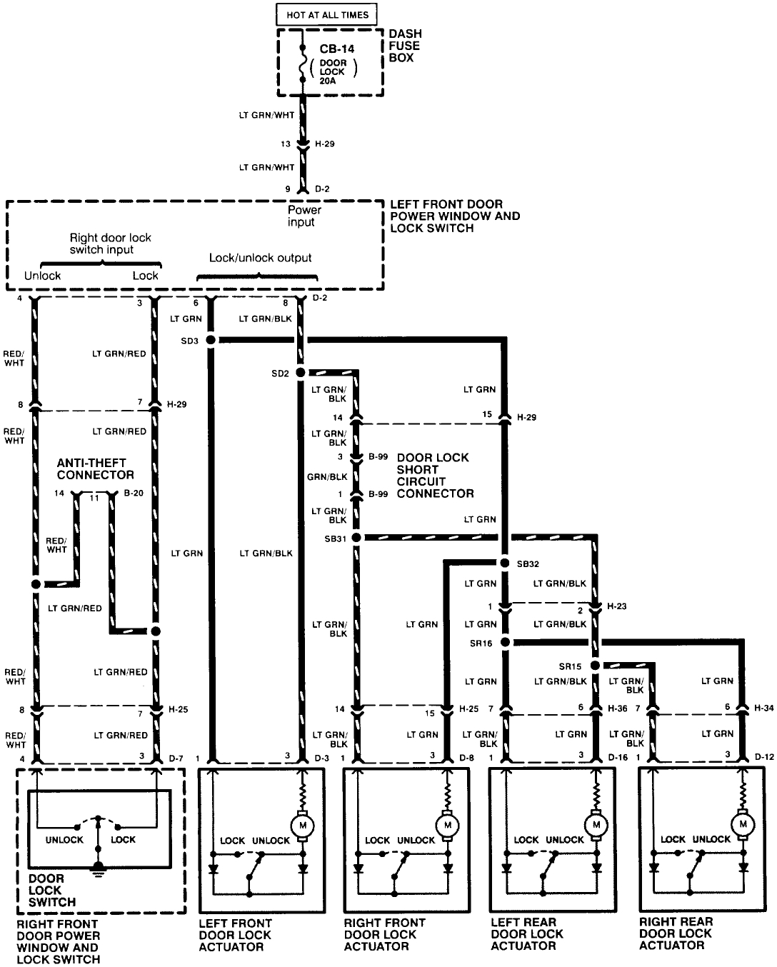
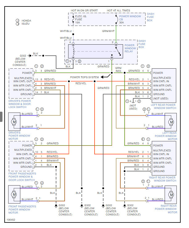
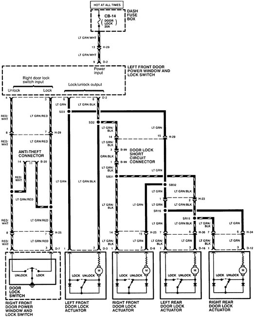
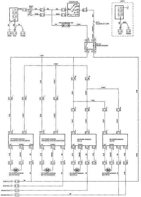
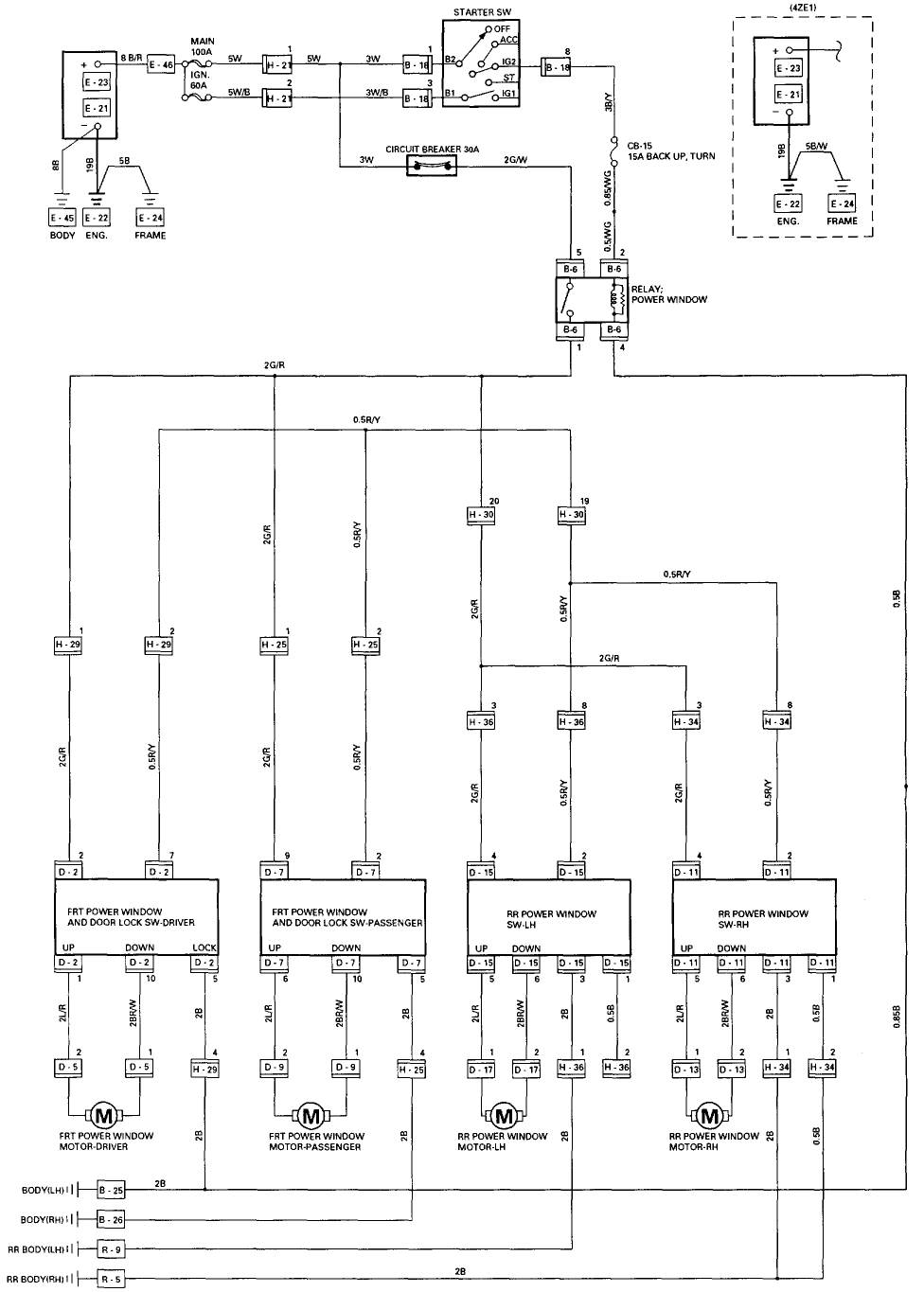
Images (Click to enlarge)
Jun 19, 2018 at 2:20 PM