All power windows stopped working

2002 JEEP LIBERTY
150,150 MILES • 3.7L • V6 • 4WD • AUTOMATIC
Avatar
STEELESTORM
  • MEMBER
  • 23 POSTS
I had my windows down and they wouldn't go up. I finally got them to go up.. It did this 2 times.. Now they just won't work at all (all windows).. What could be wrong?
Jan 29, 2020 at 3:46 PM
Advertisement
Avatar
CARADIODOC
  • CERTIFIED EXPERT
  • 34,306 POSTS
The most common cause is broken and frayed wires between the driver's door hinges. The best clue is the windows will often work momentarily when you open the door part way. If this doesn't work right away, open the door, then let it sit for a minute before trying the window switch again. Power windows are protected with an auto-resetting thermal circuit breaker. If two bare wires touch together, that circuit breaker could trip, then it takes up to a minute for it to cool down and reset.

On a lot of Jeep models the harness can be unbolted, then unplugged, and be repaired on the workbench. Pull the rubber boot back, then inspect the wires. If you find some that are broken, I'll describe how I repair them.
Jan 29, 2020 at 4:14 PM
Avatar
STEELESTORM
  • MEMBER
  • 23 POSTS
My window switch is on the center compartment between the seats.. Could it still be the driver door? If i'm getting power to the switches could it still be the wires?
Jan 29, 2020 at 4:24 PM
Advertisement
Avatar
CARADIODOC
  • CERTIFIED EXPERT
  • 34,306 POSTS
It can still be shorted wires, but that becomes less common when the switches aren't on the doors.

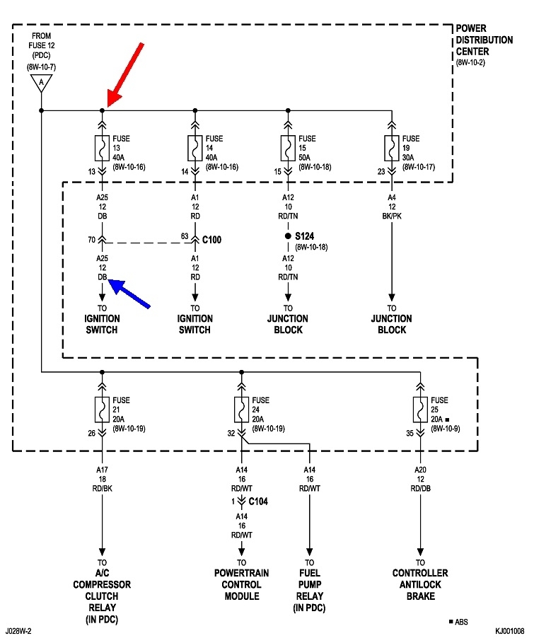
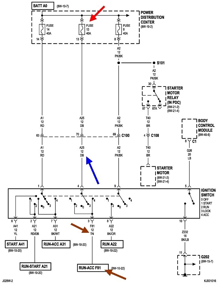
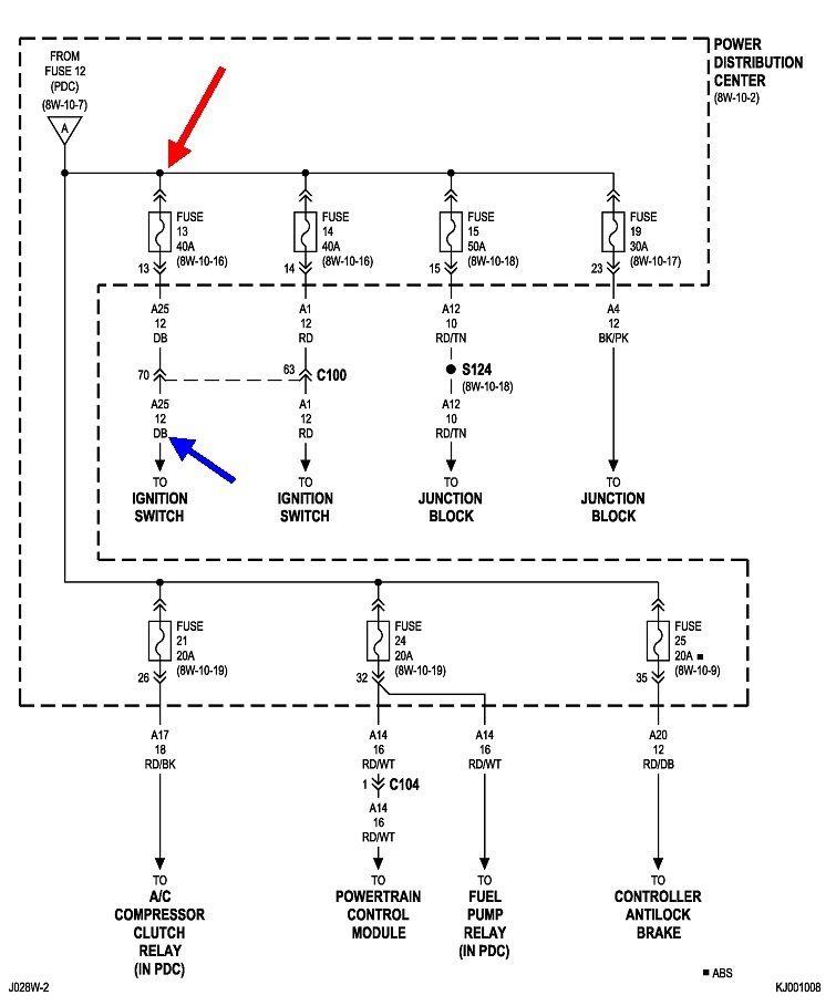
This first diagram is of the power window system, but they don't show which fuse is feeding this circuit. It's shown as "Battery A25" circuit. That should be the 40-amp fuse shown in the second drawing. Typically if that one is blown, a lot of other systems will be dead too. Rather than spending a lot of time looking for something we might not need, lets start right at the power window switches.

Pop the switch assembly out, then look for the tan wire in that harness. Check for 12 volts on that terminal when the ignition switch is on. You can use a voltmeter if you have one, but but for this type of problem, I prefer an inexpensive test light. You can find them at Harbor Freight Tools, or any hardware store. Here's links to articles that show how to use them, if you need them:

https://www.2carpros.com/articles/how-to-use-a-test-light-circuit-tester

https://www.2carpros.com/articles/how-to-use-a-voltmeter
Jan 29, 2020 at 6:55 PM
Avatar
STEELESTORM
  • MEMBER
  • 23 POSTS
The fuse under the hood isn't blown and i'm not getting any power to my electrical connector at all. Is there another fuse? Before I start going through the wires.. What do you think I should check next??
Feb 1, 2020 at 2:11 PM
Avatar
CARADIODOC
  • CERTIFIED EXPERT
  • 34,306 POSTS
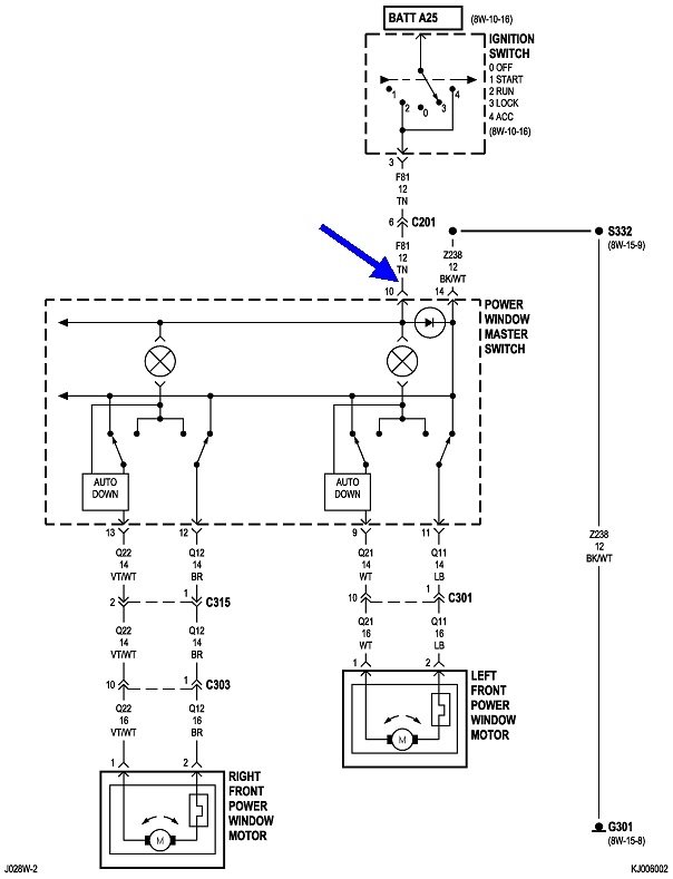
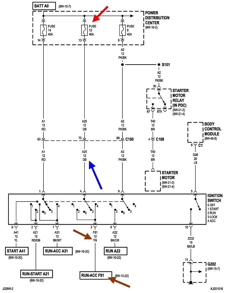
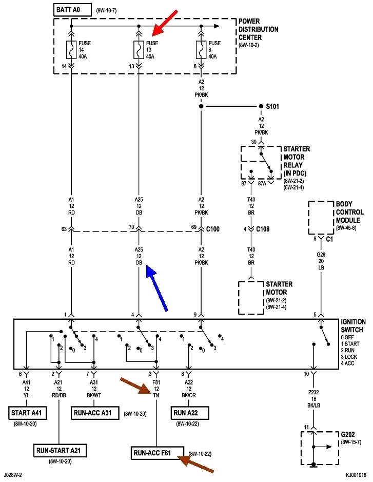
Dandy. We're at the brown arrow in the third diagram, and there's 0 volts there. The easiest place to get to as we work our way back toward the fuse is at the connector for the ignition switch. That connector is shown in the fourth drawing. There's no specific instructions on how to get to the connector other than to remove the lower steering column cover.

The connector is shown looking at the terminal end with the wires coming out on the back side. Look for the blue and tan wires. They'll be right next to each other. Back-probe those with the test light. There should be 12 volts on the blue wire all the time, and there should be 12 volts on the tan wire only when the ignition switch is in the "run" or the "accessory" positions.

If there's 12 volts on the blue wire but never on the tan wire, the switch is suspect along with those terminals are likely overheated / discolored, and that part of the connector body is melted. Let me know what you find, then we'll figure out where to go next.
Feb 1, 2020 at 5:22 PM
Avatar
STEELESTORM
  • MEMBER
  • 23 POSTS
So all windows quit working at the same time, fuses are good, no power at switch. why has there been no mention of the body control module or window relay?
Jun 5, 2021 at 2:42 PM
Avatar
CARADIODOC
  • CERTIFIED EXPERT
  • 34,306 POSTS
Did you check for 12 volts on the tan wire at the ignition switch?
Jun 5, 2021 at 8:54 PM