Codes p1136 and p0452?

2005 NISSAN MAXIMA
200,000 MILES • 3.5L • V6 • 2WD • AUTOMATIC
Avatar
JOHN787890
  • MEMBER
  • 1 POST
I keep getting p1136 code that won't go out and I changed bank 1 and 2 intake valve timing back 2 and p0452 pressure e Evap code.
Jun 17, 2024 at 3:40 PM
Advertisement
Avatar
JACOBANDNICKOLAS
  • CERTIFIED EXPERT
  • 110,175 POSTS
Hi,

This sounds like a question right out of Latrobe. LOL Let's see if we can fix this.

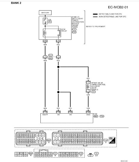
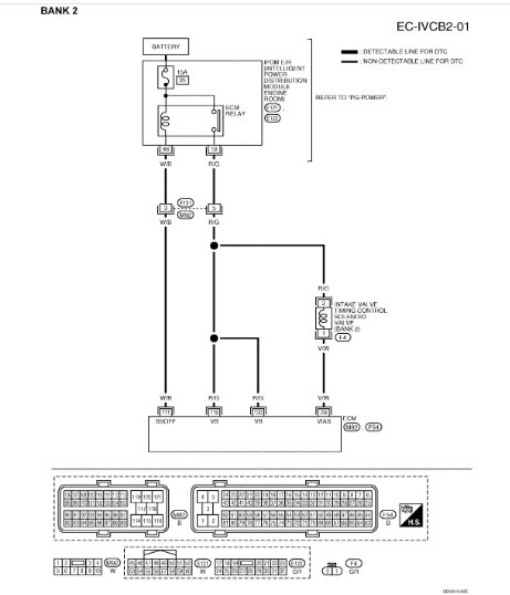
I attached information below related to the code. According to what I'm seeing, either the new part is faulty (doubtful) or there is a wiring issue.

The procedure explains how the tests are done using a scan tool that can send and retrieve live information. I'm not sure if you have access to one or not.

Take a look through the directions (don't be intimidated) and let me know if you are comfortable performing them. Note, the last two pics below explain how to test the solenoid valve itself.

Take care,

Joe

See pics below.
Jun 17, 2024 at 8:02 PM