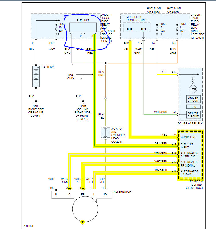
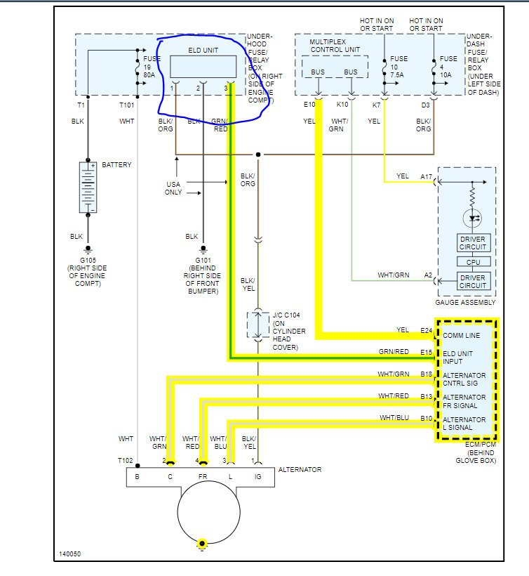
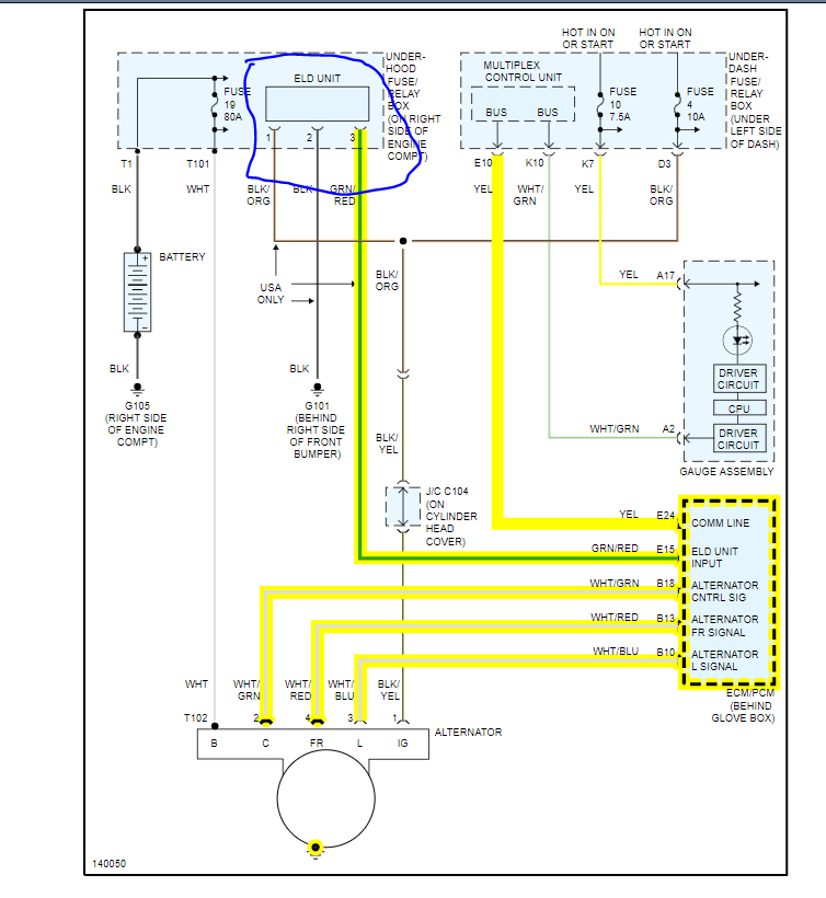
I woke up one morning and went to start my car and it just gave me the ol clicking noise. So I took the battery to O'reillys and they checked my battery and charged it. The battery read good and my car was running again but something still seemed off. So I took it to AutoZone and their test said the battery was bad. I finally decided to just go out and get a new battery and a multimeter. The new battery read goods when the engine is off and around 13.6 with it on. I noticed when I put the A/C on it drops to about 12.4. Also when driving for a while it seems to drop slightly too.do you think it could be alternator instead? I'm just wondering why it tested good at AutoZone under load? My regular mechanic checked it out a couple months ago too, because my battery lights been on since I purchased it and he said alternator was good to? He said battery light was just needing to be reset.
Jul 17, 2021 at 11:33 PM











