Need to replace the positive battery cable

2003 CHEVROLET VENTURE
198,000 MILES • 3.4L • V6 • FWD • AUTOMATIC
Avatar
LOUIE21970
  • MEMBER
  • 5 POSTS
Just bought a this car. Went to put a new battery in, looked at the positive cable it was all chewed up and the copper is in peaces. I know I need to replace the wire. Does the wire run to the alternator, starter or to were from the battery? Need help!
Sep 29, 2017 at 7:40 PM
Advertisement
Avatar
STEVE W.
  • CERTIFIED EXPERT
  • 15,113 POSTS
First, although it is more money, get the OEM cable. It has all the correct ends and is put together better than the clamp on style ends you can normally get.

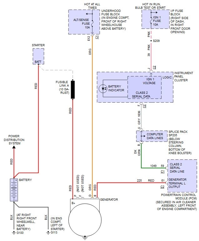
Second. There are two battery feeds, one is a heavy gauge lead that goes directly to the starter. The second is a smaller lead that runs from the battery to the fuse box (power center).

The alternator connects up at the starter on the same terminal as the battery feed.

Make sure you clean it real well or you can have charging problems.
Sep 30, 2017 at 1:20 PM
Avatar
LOUIE21970
  • MEMBER
  • 5 POSTS
Thank you for your time.. I appreciate it. And thank you for the diagram.
Sep 30, 2017 at 2:44 PM
Advertisement
Avatar
STEVE W.
  • CERTIFIED EXPERT
  • 15,113 POSTS
You are welcome. If you need further help on this just ask.
Sep 30, 2017 at 2:58 PM
Avatar
LOUIE21970
  • MEMBER
  • 5 POSTS
I want to thank you again Steve. It worked out perfect, it was easier then I thought. I had to put on a new started also, the old one was fried. But I figured it all out and the van runs good now and starts right up. I have new question now? I noticed a exhausted leak in the large muffler. It's rusted out pretty bad. It's crazy it have's two mufflers, but my question is why does it have two of them? And would the van run ok without the large one? And if I just put a straight pipe in would that be ok?
Oct 12, 2017 at 2:20 PM
Avatar
STEVE W.
  • CERTIFIED EXPERT
  • 15,113 POSTS
From the engine back there should be a catalytic converter, then a muffler and finally a resonator back near the tailpipe. The larger unit in the middle is the muffler. It quiets down the exhaust. The resonator in the back helps adjust to tone of the exhaust so it doesn't sound bad. You can get away with leaving the resonator off but not the converter or muffler.

Oct 12, 2017 at 3:14 PM
Avatar
LOUIE21970
  • MEMBER
  • 5 POSTS
Ok thank you, for the help. I will let you know how it goes. Thank you for your time.
Oct 12, 2017 at 3:20 PM