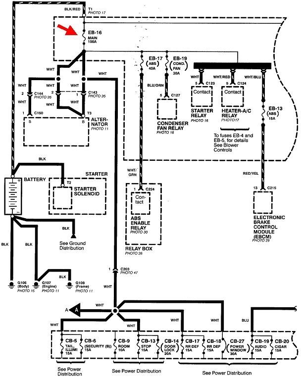
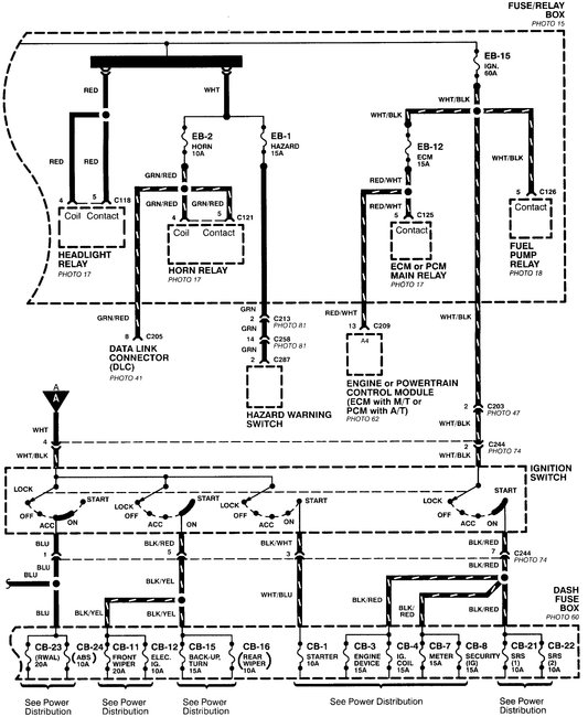
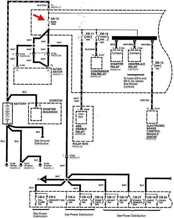
Connect my battery terminals and the 100 amp main fuse blow

1997 HONDA PASSPORT
18,000 MILES • AUTOMATIC
Avatar
LEX1312
  • MEMBER
  • 1 POST
Every time I connect my battery terminals the 100 amp main fuse blows. And my car turned on but it does not turn over. Please help!
Jan 7, 2019 at 10:56 AM
Advertisement
Avatar
CARADIODOC
  • CERTIFIED EXPERT
  • 34,306 POSTS
The best suspect is a shorted generator. Everything else on that circuit is protected by its own dedicated fuse that is smaller, so it would be the one to blow if the short was on that line.

One way to identify this is to check for 12 volts on the fuse's terminals in the socket when that fuse is removed. You'll find 12 volts on only one of them. It's the other terminal we need to look at. Connect an ohm meter to ground and to that terminal. Expect to find around two to five ohms. That's the typical resistance in the meter's leads, and can be ignored. Now unbolt the fat output wire from the generator. If the resistance reading goes way up, that's because you just removed the short from the circuit.
Jan 7, 2019 at 3:32 PM