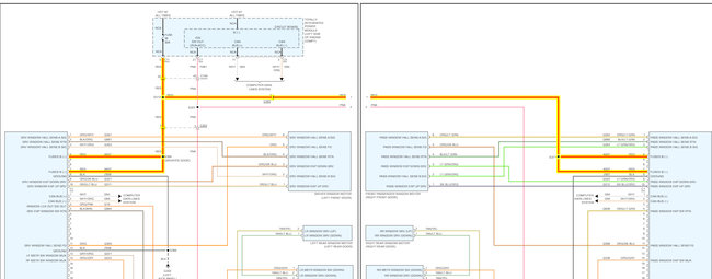
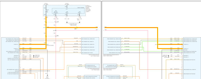
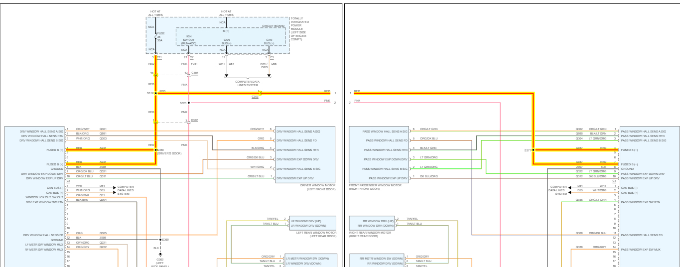
The power window for the front passenger door stopped working yesterday. it won't engage the lock already the lock or anything and the windows rolled down. There is no power getting to that passenger.. I've already checked the fuse. I want to know how to get it working again?
Sep 7, 2022 at 3:27 PM

