Parking lights stay on

1995 FORD F-150
150,000 MILES • 5.0L • V8 • 2WD • AUTOMATIC
Avatar
  • MEMBER
  • 2 POSTS
Parking lights stay on when vehicle is off.
Feb 19, 2018 at 12:54 PM
Advertisement
Avatar
STEVE W.
  • CERTIFIED EXPERT
  • 15,113 POSTS
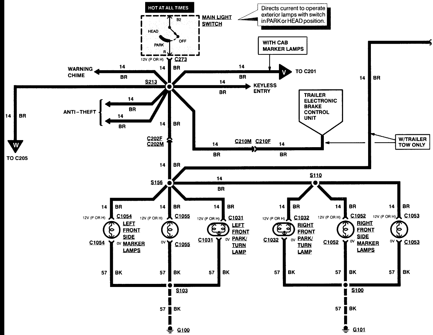
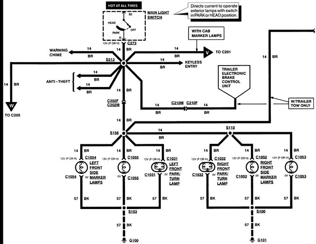
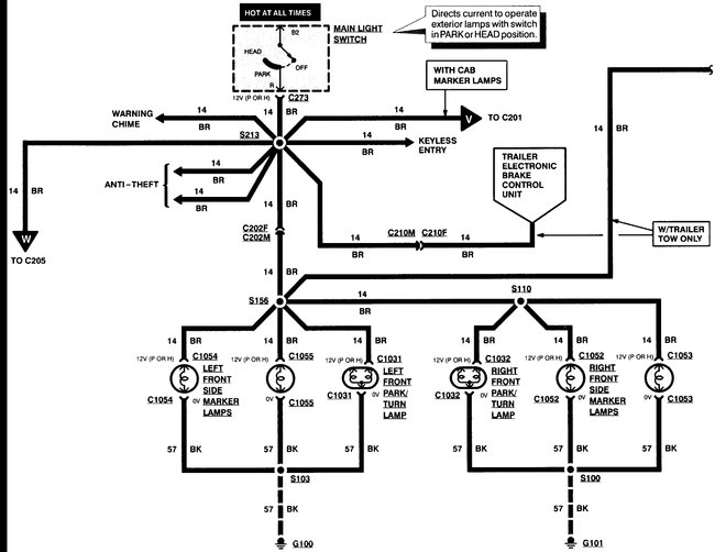
Do they get brighter when you turn them on with the switch or do they stay the same brightness? Do you have any tow options? Do you have roof markers? Are they on? How about the dash lights?

My thinking is either the switch is bad or you are getting a power feedback from a different system.

To see if it is the switch you could unplug its connector. Normally I would have you just pull the fuse but in this case that fuse also powers two of the items that could be feeding power to the lights. Disconnecting the switch itself should show if it is the problem.

To remove the switch you need to remove the trim over it, then remove the knob by pushing the retaining pin. Then unscrew the nut and disconnect the switch.
If the lights go out it is the switch.
Feb 20, 2018 at 10:58 PM
Avatar
  • MEMBER
  • 2 POSTS
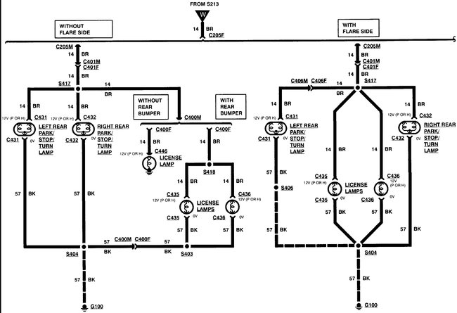
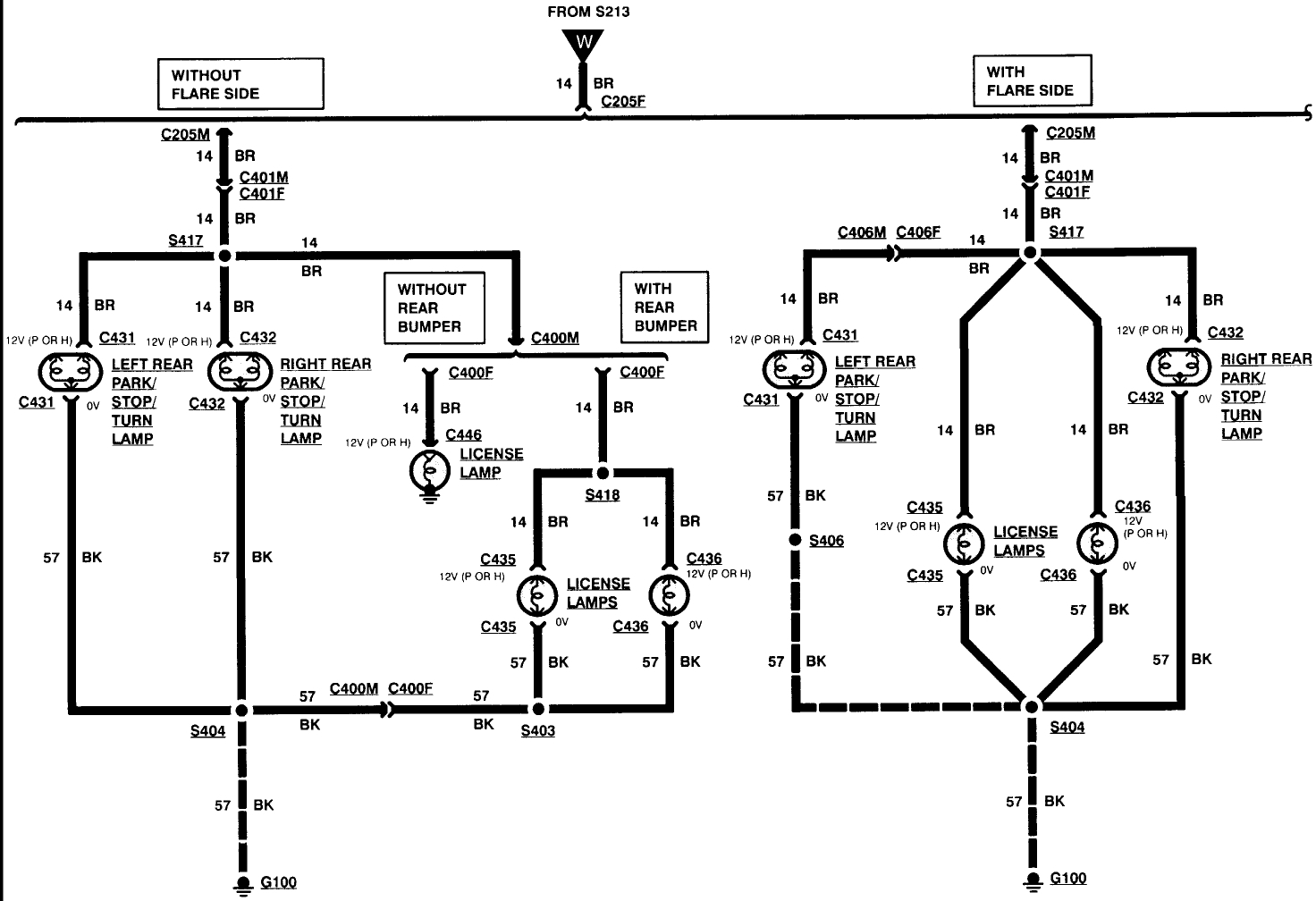
The truck does not have roof markers. There is a tow harness that appears to be after market. The dash lights also stay on when the ignition is off. The marker lights do appear to get slightly brighter when they are switched on. The tail lights are flickering or not working at all but when they do they also stay on when the ignition is off. I unplugged the switch and the lights stay on. I also pulled fuses 4, 7, and 8 separately and the lights still stay on. I am completely baffled! Any help is greatly appreciated.
Feb 21, 2018 at 3:46 PM
Advertisement
Avatar
STEVE W.
  • CERTIFIED EXPERT
  • 15,113 POSTS
Was afraid of that. You are getting a power feedback. Likely from the tow harness. Go to the under hood fuse box and pull fuses D,F,G, Q and T one at a time and see if one of them turns out the lights. They are the towing harness fuses and the brake controller feeds.
If the tow harness was installed like they typically are it is possible the wiring is shorted together. It would also explain the tail lights flickering.
Feb 21, 2018 at 5:50 PM