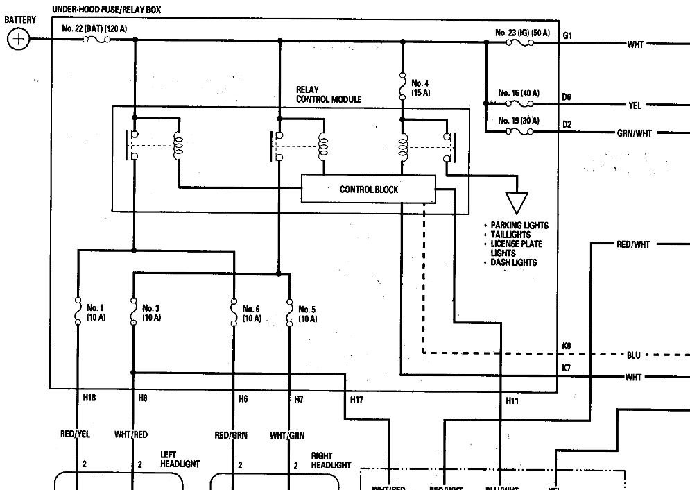
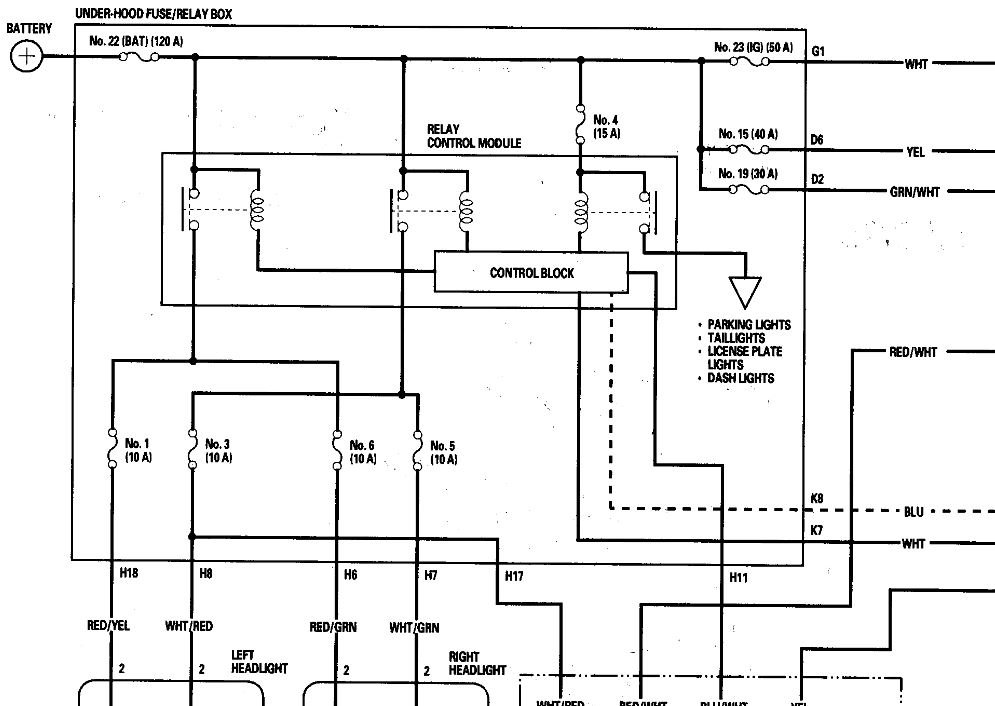
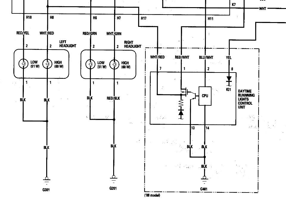
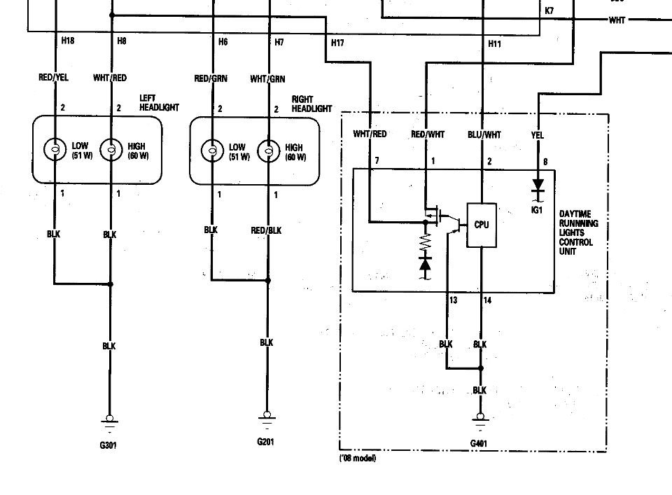
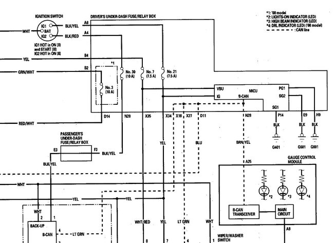
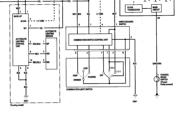
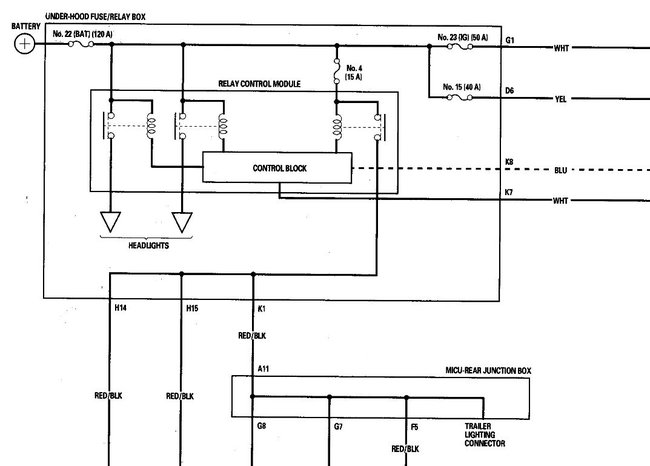
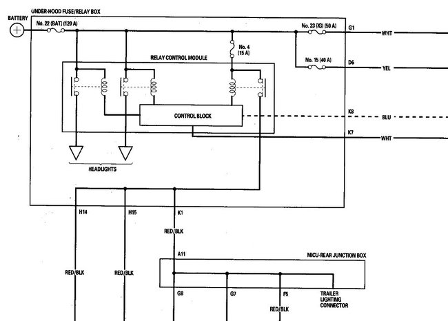
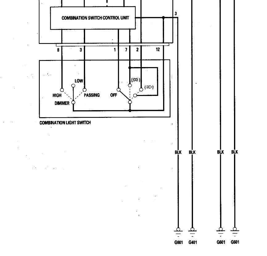
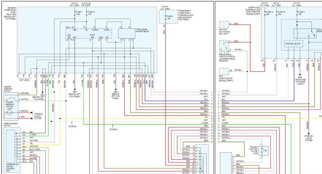
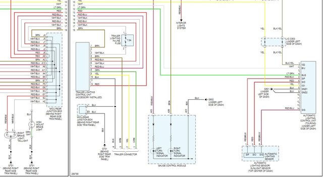
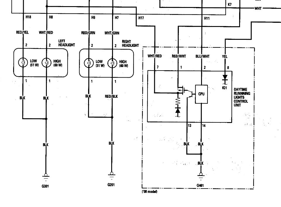
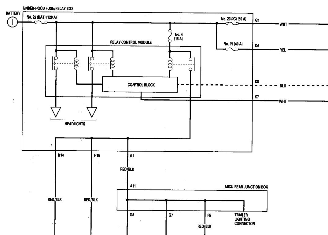
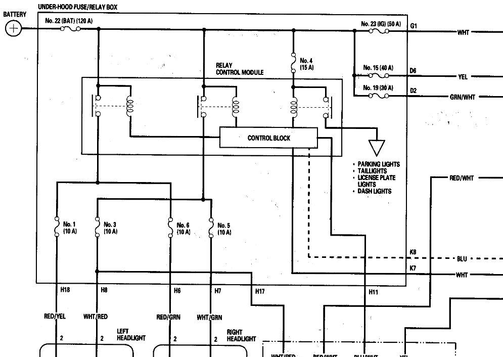
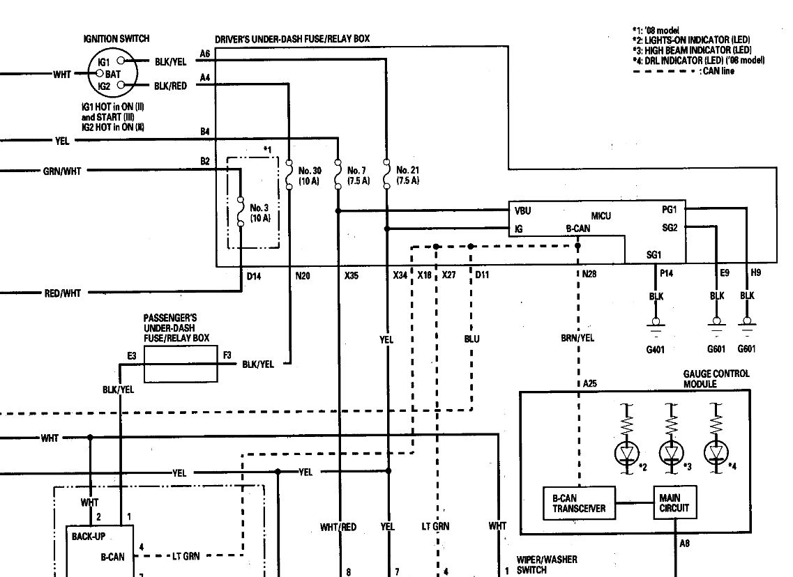
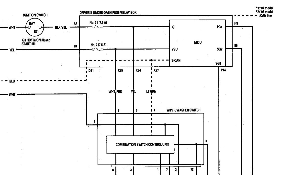
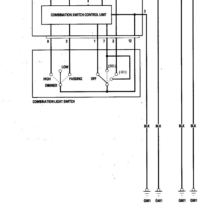
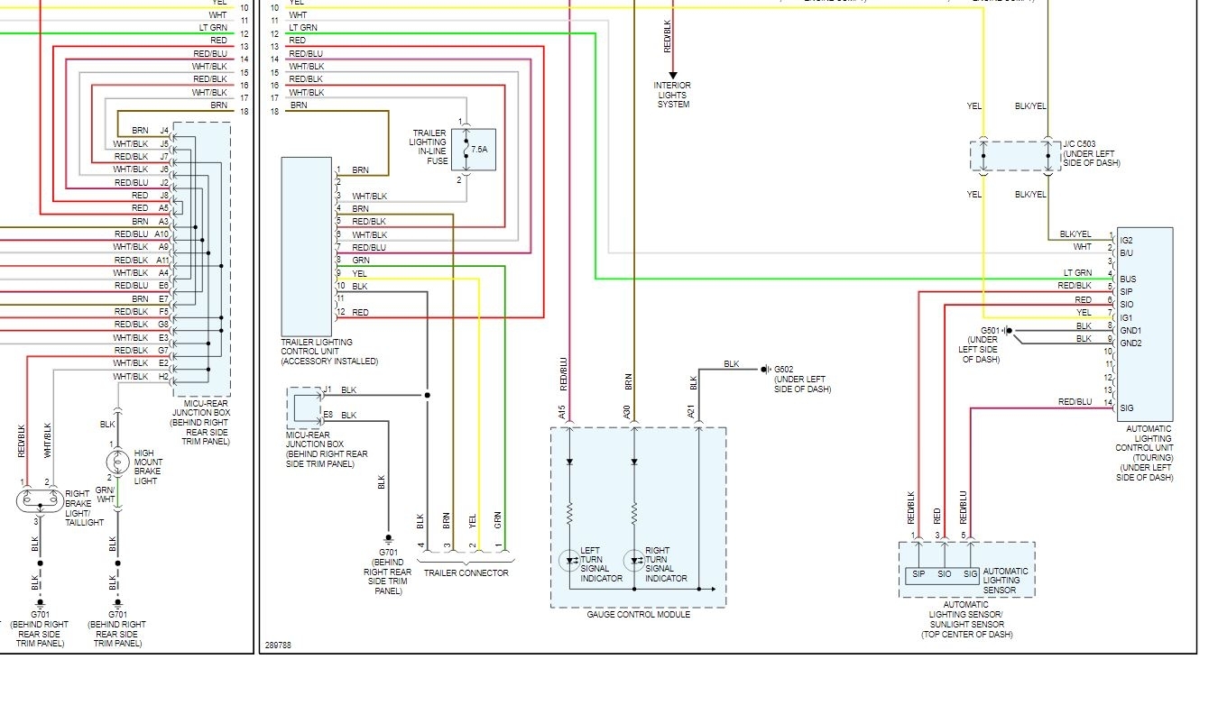
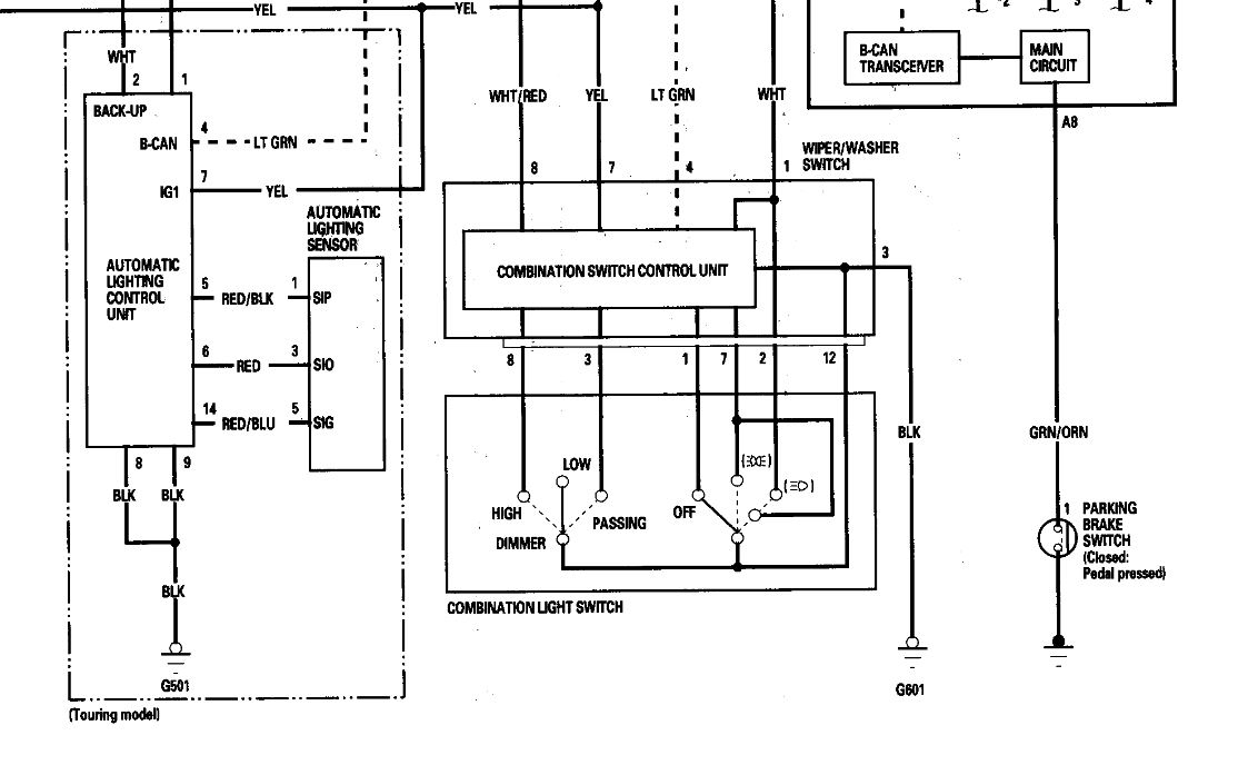
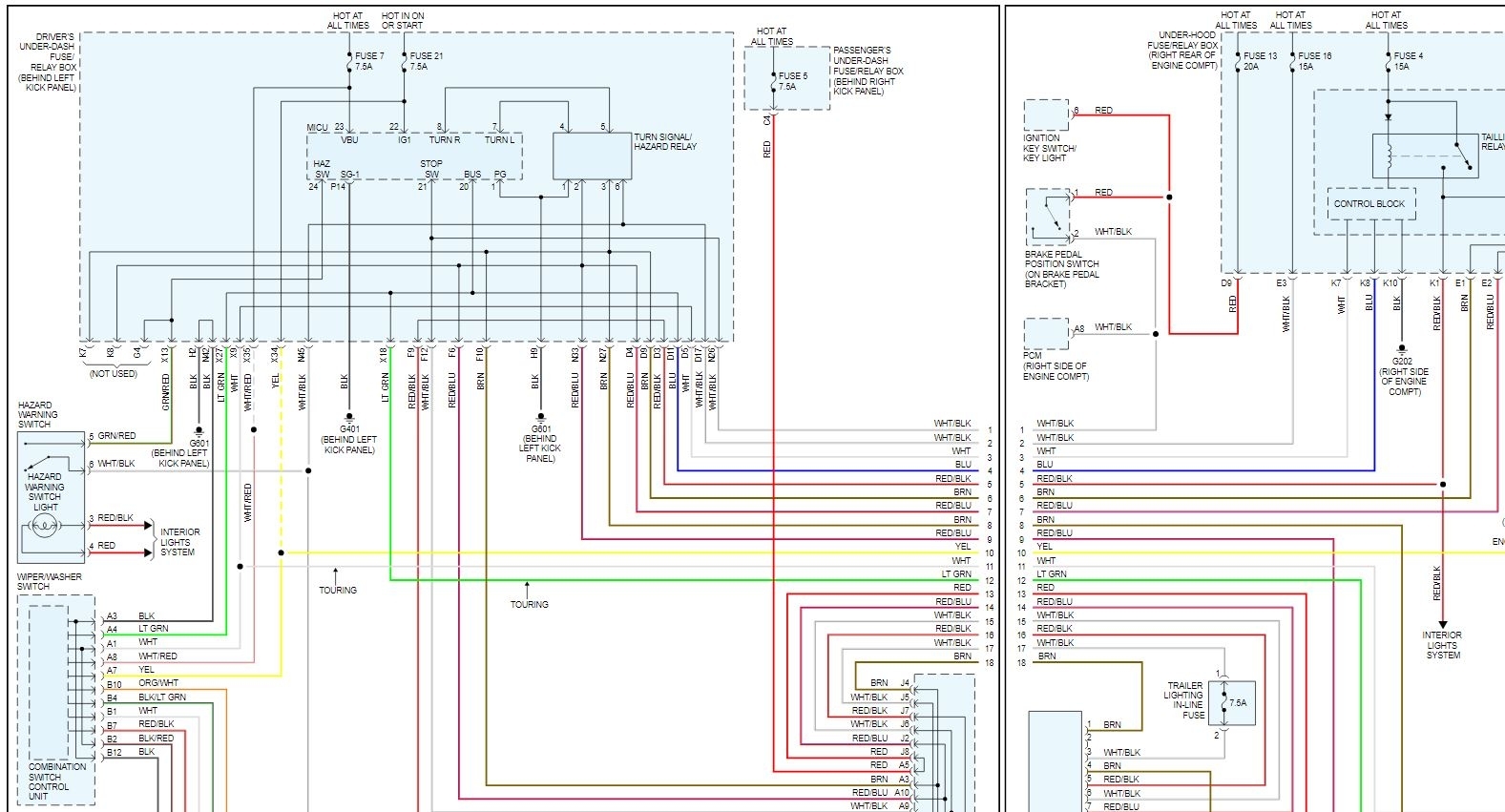
Hi, I have had a persistent parasitic drain on the my van listed above (2008 Odyssey 5DR EX-L RES), draining the battery within a day or two. I have narrowed the issue down to which circuit it's on, when I pull the #4 Small Lights 15A fuse from the under hood fuse box, the draw drops to something reasonable around 35mA. So I believe the issue is somewhere on that circuit. But I don't have the applicable wiring diagram(s) and haven't been able to find them online. Also I can't seem to find the location of the associated Tail Light Relay that seems to be referenced frequently online. If you have access to the diagrams , location of the Relay that this fuse protects and/or pointers in locating the source of the draw, I would be quite grateful. Thank you!
Dec 29, 2020 at 8:07 PM














