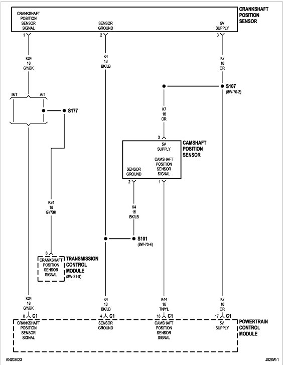
I have replaced the crank sensor and speed sensor. Put a new fuel sending unit in. So, the fuel gauge sometimes works and when it does the truck will start and run but stalls after a while. I cleaned the cluster and checked all relays. Everything is good on that end. Idk what it could be.
Jun 26, 2023 at 12:02 PM



