Car stalled on the motorway at 60mph with P0340 and P0335 errors.
Replaced CKP and cured the error but the CMP error remained and the car would start one time for 1min or so after sitting for 1 day with original CMP sensor or aftermarket. This one minute run time was with no noises, no knocks, would let me rev the engine etc.
Tried starting it with the alternator disconnected to prevent any induced noise, no joy.
Timing chain kit replaced to eliminate possible loose chain, and now it won`t start at all.
Cranks and tries for a brief second to start then throws P0340 while cranking.
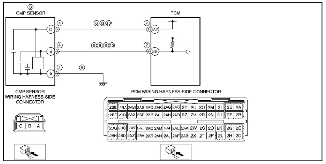
The signals from CMP and CKP look right on the oscilloscope (read at the sensor output harness ) but the amplitude for CMP is low ( around 0.5v pk to pk, while CKP signal is 5v pk to pk. )
Both sensors receive the 5v clean reference from PCM with the sensor detached, CKP holds the 5V when connected and not close to metal, CMP drops it to 0.6v when connected and 0V when close to metal. Measurements done at sensor harness.
It has fuel as it`s smelly after cranking and there`s high pressure rail reading at the correct levels in live data.
Here`s a link to the sensor wave forms while cranking ( not synced as I messed up setting the trigger ): https://photos.app.goo.gl/pxVPcvYkgWaXCPVQ9
Here`s a video with the live data for SparkAdv, RPM and Batt Voltage:
https://photos.app.goo.gl/QgR8kTRebrXZWrtx8
Next steps:
Check CMP sensor on the bench to confirm output behaviour is supposed to be less than 1v pk to pk;
Check harness between sensor and PCM ( again ) for resistance to ground or high resistance point to point;
Check sensor synced waveforms at the PCM harness for consistency with readings at sensor side;
Possibly find a known good reading for CMP sensor in a running vehicle with same engine.
At this stage I`ve thrown around £800 at it with no results, next big spend would be the PCM but I`m hoping it`s not it.
Thanks,
C
Replaced CKP and cured the error but the CMP error remained and the car would start one time for 1min or so after sitting for 1 day with original CMP sensor or aftermarket. This one minute run time was with no noises, no knocks, would let me rev the engine etc.
Tried starting it with the alternator disconnected to prevent any induced noise, no joy.
Timing chain kit replaced to eliminate possible loose chain, and now it won`t start at all.
Cranks and tries for a brief second to start then throws P0340 while cranking.
The signals from CMP and CKP look right on the oscilloscope (read at the sensor output harness ) but the amplitude for CMP is low ( around 0.5v pk to pk, while CKP signal is 5v pk to pk. )
Both sensors receive the 5v clean reference from PCM with the sensor detached, CKP holds the 5V when connected and not close to metal, CMP drops it to 0.6v when connected and 0V when close to metal. Measurements done at sensor harness.
It has fuel as it`s smelly after cranking and there`s high pressure rail reading at the correct levels in live data.
Here`s a link to the sensor wave forms while cranking ( not synced as I messed up setting the trigger ): https://photos.app.goo.gl/pxVPcvYkgWaXCPVQ9
Here`s a video with the live data for SparkAdv, RPM and Batt Voltage:
https://photos.app.goo.gl/QgR8kTRebrXZWrtx8
Next steps:
Check CMP sensor on the bench to confirm output behaviour is supposed to be less than 1v pk to pk;
Check harness between sensor and PCM ( again ) for resistance to ground or high resistance point to point;
Check sensor synced waveforms at the PCM harness for consistency with readings at sensor side;
Possibly find a known good reading for CMP sensor in a running vehicle with same engine.
At this stage I`ve thrown around £800 at it with no results, next big spend would be the PCM but I`m hoping it`s not it.
Thanks,
C
Nov 18, 2023 at 10:54 PM








