Overvoltage Alternator Measuring 14.5 to 15.3 at battery at idle?

2015 JEEP WRANGLER
47,000 MILES • 3.6L • V6 • 4WD • AUTOMATIC
Avatar
KG6STR
  • MEMBER
  • 4 POSTS
Measuring 14.5 to 15.3 at battery at idle. checked every ground and connector i can find. need pinout for PCM to test if PCM is the problem.
Aug 28, 2024 at 2:14 PM
Advertisement
Avatar
CARADIODOC
  • CERTIFIED EXPERT
  • 34,306 POSTS
What kind of problem are you having? The charging voltage you listed is a little high, but not excessive. Normally we'd like to see between 13.75 to 14.75 volts. The voltage regulator lives in the Engine Computer, so besides temperature compensation that has been around forever, charging voltage can be modified for a number of other factors.

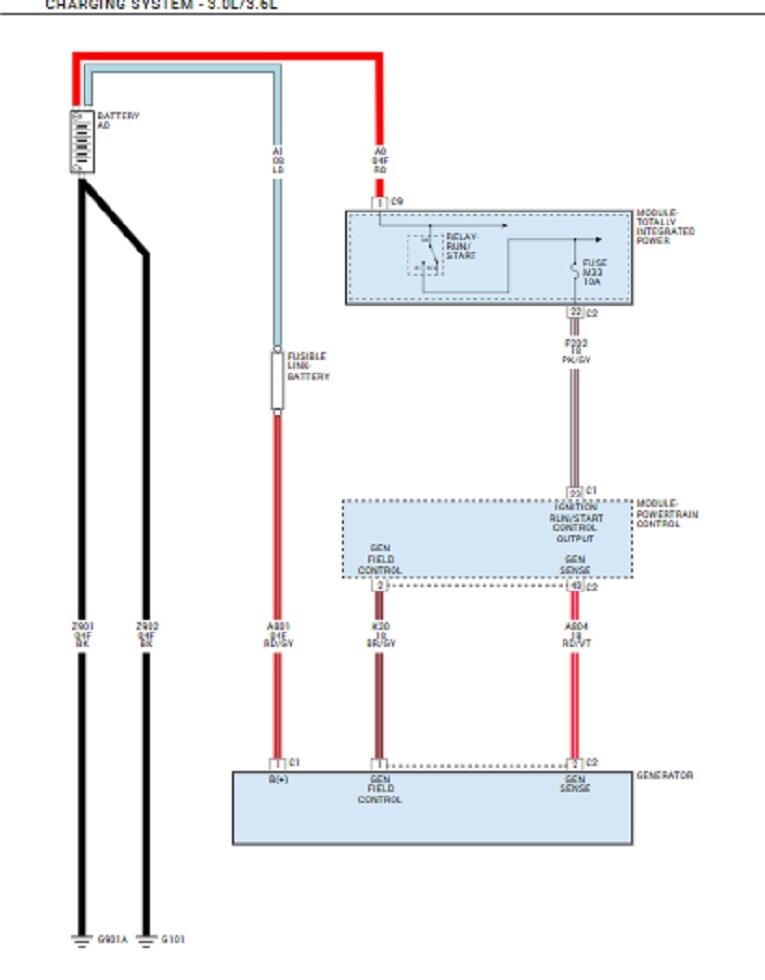
Here's the diagram for the charging system.
Aug 28, 2024 at 4:36 PM
Avatar
KG6STR
  • MEMBER
  • 4 POSTS
This is very helpful information, but there is a possibility that the charging circuit is working correctly but the PCM is not seeing the battery voltage as too low and therefore increasing the field pwm signal in an attempt to bring up the battery voltage. From what I've read this could be the result of a bad ground somewhere or a bad cable or wire causing an erroneous voltage reading by the PCM. So, to track that down, I need the power and ground pinouts for the PCM connectors also.

Thanks,
Aug 28, 2024 at 6:21 PM
Advertisement
Avatar
CARADIODOC
  • CERTIFIED EXPERT
  • 34,306 POSTS
You're over-thinking this. The grounds are shared by multiple circuits, so there would be additional symptoms if one had high resistance. In the past, all Chrysler Engine Computers had four ground wires. One was called the "power" ground, meaning it was used for high power circuits like for injectors, ignition coils, and even relay and solenoid coils. The pulses of current being switched on and off would cause tiny pulses of "voltage drop" as would be the case in all such circuits. Those little voltages are meaningless to things like injectors and ignition coils.

The same is not true for sensor circuits. For them, especially the MAP sensor, a hundredth of a volt has a significant meaning to the computer. As such, those sensor circuits need their own ground circuit where they don't see those little voltage pulses. They go through the computer on their way to ground, so the computer can monitor them, but they can't share a power ground because the little voltage pulses would introduce error into the readings. The ground circuit for sensors is called the "signal" ground. You should find 0.00 volts on that one, but on the sensor side of the computer, expect to find 0.2 volts. That 0.2 volts is being dropped across the monitoring circuit inside the computer.

The power ground and the signal ground also always had a second, or back-up circuit in case something did happen. That's why there were four ground wires.
Aug 29, 2024 at 3:19 PM
Avatar
KG6STR
  • MEMBER
  • 4 POSTS
Thanks! You have just eliminated most of the things (maybe incorrect things) that I've read on the internet, in Jeep forums and heard from friends. If I have grasped all the information that you have provided correctly, then there are really only two possibilities that could cause an over voltage condition. The first (and most expensive) is that the PCM is bad. The second is there is an issue with the gen sense or field control wires between the PCM and the alternator. The second seems easy enough to check, and I will check it in the morning. Is there any way to know that it is a PCM problem without buying a new PCM and see what happens? How does the PCM determine if the alternator output is correct or not? It must compare the gen sense input to something. Is that something just the fused B+ at C1 pin 96? Or the Run/Start input at C1 pin 23? Or is it just comparing the gen sense against a stored value in the PCM?

Thanks again!!
Aug 29, 2024 at 5:41 PM
Avatar
CARADIODOC
  • CERTIFIED EXPERT
  • 34,306 POSTS
I have to defer to my training on older models. There used to be four 12-volt supplies to the Engine Computer. One was live all the time to keep fuel trim data, sensor personalities, diagnostic fault codes, and any other learned information live. There were two switched, or "ignition switch" feeds from the "run" position of the ignition switch. Those were the main power source for everything the computer supplied current to.

The computer also turned on the automatic shutdown, (ASD) relay at two times. One was for one second when the ignition switch was turned to "run", then again anytime it saw engine rotation, (cranking or running). That ASD relay is what provides the 12 volts to the injectors, ignition coils, alternator field, oxygen sensor heaters, and fuel pump or pump relay. That 12 volts goes one more place; right back to the computer as the fourth 12-volt supply, and to tell the computer the ASD relay turned on as it was told to do. That fourth 12 volts is where system voltage was monitored. They did it that way because if there would occur a break in that wire, the voltage regulator circuit would see some random voltage through all the other interconnected internal circuitry, and that could only be less than normal system voltage during running of 13.75 to 14.75 volts. In response, the regulator would run the alternator's field circuit harder to increase output voltage. Instead, with that circuit not working, the injectors and ignition coil(s) wouldn't have power either, so the engine would stall and there would be no over-charging.

There's one more important detail I forgot to mention. When Chrysler developed the world's first electronic voltage regulator, they built in temperature compensation. Storing energy in a battery is a chemical process, and those slow down in colder temperatures. The regulator responds by bumping up charging voltage a little. Today, with the regulator built into the Engine Computer, it can take advantage of everything the computer knows to modify charging voltage. The regulator can "anticipate" the AC compressor clutch cycling on. It sees the sudden need for more current when the rear defroster is turned on. It can completely turn the alternator off at wide-open-throttle when every possible horsepower is needed to pass that string of cars. But something even more important is involved now with vehicles with digital instrument clusters. GM had a big problem with theirs flickering due to tiny voltage fluctuations. To address that, they used a terminal on the generator connector only used when they wanted to monitor the voltage at a specific place, rather than the entire electrical system in general.

There's always a small amount of voltage lost in a wire, and that varies as the current through that wire changes. On all vehicles now with digital dashes, the 12-volt feed to the cluster is where system voltage is monitored. That must be held stable to prevent irritating flickering of the brightness. The drawback to this, as I've noticed on my 2014 Grand Caravan, is the headlights flicker a little at times. It's so insignificant that most people wouldn't notice, but everything else takes a back seat to the instrument cluster. If you want to be really accurate, that is where you should be measuring system voltage; not at the battery like we always used to do.

Your vehicle came with an "AGM", (absorbed glass mat) battery. I never had professional training on them, and information I've read or learned from experts conflicts and varies, it seems, by time of day. One thing that does seem to be valid is it's harder for them to dispel the gases batteries give off during charging, so the engineers have slowed the charging rate down. With standard flooded lead / acid batteries, we did that by reducing the charging voltage. With AGM batteries, it seems to be more designed into the battery to make them less susceptible to over-charging.

To address your question about how the computer knows there's a problem, all electronic voltage regulators run the alternator's field circuit through "pulse-width modulation", (PWM). They do the same thing in VCR power supplies. A very large current can be controlled with a very tiny switching transistor. If you understand Ohm's Law, this will make sense. That's a set of 12 electrical formulas. One of them is "Power equals volts times amps. Power is also what generates heat, the deadly enemy of transistors. In a switching power supply, (PWM), current is switched totally on for a set period of time. For alternator field coils, that's roughly three amps. Next, current is switched completely off. That cycle occurs 400 times per second. When current is switched off, there's 0 amps through the switching transistor, and roughly 14 volts across it. 0 times anything is 0 watts, and no heat.

When current through the field coil is switched on, there's about three amps of current flowing through the switching transistor, but very close to 0 volts across it. 0 volts times any current equals 0 watts, and again, no heat. The point of this sad story is that "on-time" to "off-time" ratio is very easy to vary as demands on the electrical system change. That's called the "duty cycle". As a point of interest, injectors work the same way to vary how long they spray fuel. The computer watches that duty cycle and it watches how much average current is flowing out that circuit to the field coil. More current means a stronger electromagnetic field is generated in the field coil.

I might as well stop for a second and explain that to generate a current mechanically, you need three things. You need a piece of wire, a magnet, and most importantly, movement between them. The wire is more efficient as a bunch of stationary coils around the outside of the alternator. We use an electromagnet for the magnetic field because it is very easy to adjust its strength, and the movement is why we spin them with a belt and pulley.

Alternators by their nature are self-regulating and will not develop more current than they're designed for. The only time they develop full output is during the brief test we can do on them. At all other times, they develop only exactly as much as the electrical system needs, and no more. If too much current is developed, system voltage will start to rise. The regulator decreases the duty cycle to bring system voltage back down. It's that duty cycle the computer monitors to know when there's a charging system problem. When the circuit is switched on, but no current flows out of the regulator, the computer will detect that and set the fault code, "alternator field not switching properly". It can also detect when the regulator has lost control and system voltage goes too high. I've never seen that happen except when forcing the situation for students to diagnose.

What this boils down to is the computer will let you know when it's not happy with system voltage. To verify that, you can see it on the live data screen on a scanner. It's listed as "target voltage", and 15.3 volts is well within normal limits. It will also show the percent duty cycle for the field circuit. I don't pay much attention to that, but typically you can expect to see from 25 to maybe 50 percent. The computer does most of the testing for us, so if there's no fault code, I don't think you have a problem.
Aug 30, 2024 at 8:58 PM
Avatar
KG6STR
  • MEMBER
  • 4 POSTS
A couple of things that you said finally soaked in and got me thinking. "Other symptoms" and "temperature compensated". So I scanned for other symptoms and found codes P0111 and P0113. I went to check the IAT sensor and found it had fallen out of the intake tube and was very rusty. I replaced the sensor and started the engine. It was now showing 14.9 volts, but the longer I ran the engine the lower it got. After driving for about 20 minutes it's down to 14.6. I'm guessing there is some hysteresis involved in the PCM decision making, so it may take a while for the voltage to return to normal. It was previously always about 14.1 volts. Thanks again for all your help and information.
Sep 2, 2024 at 7:28 AM
Avatar
CARADIODOC
  • CERTIFIED EXPERT
  • 34,306 POSTS
P0111 - Intake Air Temperature Circuit Range/Performance Problem
P0113 - Intake Air Temperature Circuit High Input

Now that you have a new sensor, erase the codes and see if they come back. One of the strategies the Engine Computer uses is to compare the intake air temperature sensor's reading with that from the coolant temperature sensor after the engine has been off for a number of hours. This is also how it learns the personality of a new sensor. Code 111 is often due to corrosion between the mating connector terminals. That adds resistance, and therefore, the temperature reading changes. That resistance can change with vibration and changes in humidity. The computer see will non-matching readings from multiple sensors, then it has to figure out which one is wrong.

Code 113 is easier to diagnose and to explain. Starting from the carefully regulated 5.0-volt sensor power supply in the computer, current flows through a dropping resistor, then out to the sensor. It continues through the sensor, through the sensor return, (ground) wire, through monitoring circuitry in the computer, and finally to ground. Part of that 5.0 volts is dropped across that resistor in the computer, leaving what's left to be dropped across the sensor element. Typically you'll see roughly 2.5 to maybe 4.0 volts. For our purposes, it's fine to back-probe through the rubber weather seal alongside the feed wire, and just use the engine block for the meter's ground lead. We can't tell anything by the exact voltage like the computer can. All we can do is verify there is less than 4.5 volts and more than 0.5 volts. Those are the approximate limits for most sensors of this type.

If you want to experiment, you can do the same thing with the coolant temperature sensor while the engine is warming up. You'll find the voltage is somewhere around 4.0 to 4.2 volts, and it drops as the coolant gets hotter. The surprising thing is if you watch long enough, when coolant temperature reaches around 160 degrees, the voltage will be closer to 2.0 volts, then pop back up to roughly 3.5 volts, then resume dropping again. They switch in a different internal dropping resistor to get more accuracy from the circuit in the normal temperature range.

The important point, as I suspect you know, when taking voltage readings in sensor circuits, is to be valid, they must be taken with everything plugged in and connected. If you unplug a temperature sensor while the ignition switch is on, there will be no current flow, no voltage dropped across the dropping resistor, so you start with 5.0 volts, drop 0.0 volts, and end up with the full 5.0 volts at the sensor's connector and at the computer. That will set the fault code for "voltage too high".

It sounds like you have this handled. I'll be back tomorrow to see how you're doing.
Sep 2, 2024 at 7:34 PM