Okay here is my nightmare: Customer's car would not start after sitting overnight. Turn the key on and everything is normal. If you try to start it you get nothing. I tried a new ignition switch with no luck. So I put the old one back on. I also tried the lock cylinder with the pass lock on it because the key would hang up and you could partially remove the key with it on. Still nothing. It will turn over if you jump the starter terminals across but will not start. I tried a BCM and reprogrammed the pass-lock security system again, which takes over thirty minutes, and still the same symptom.
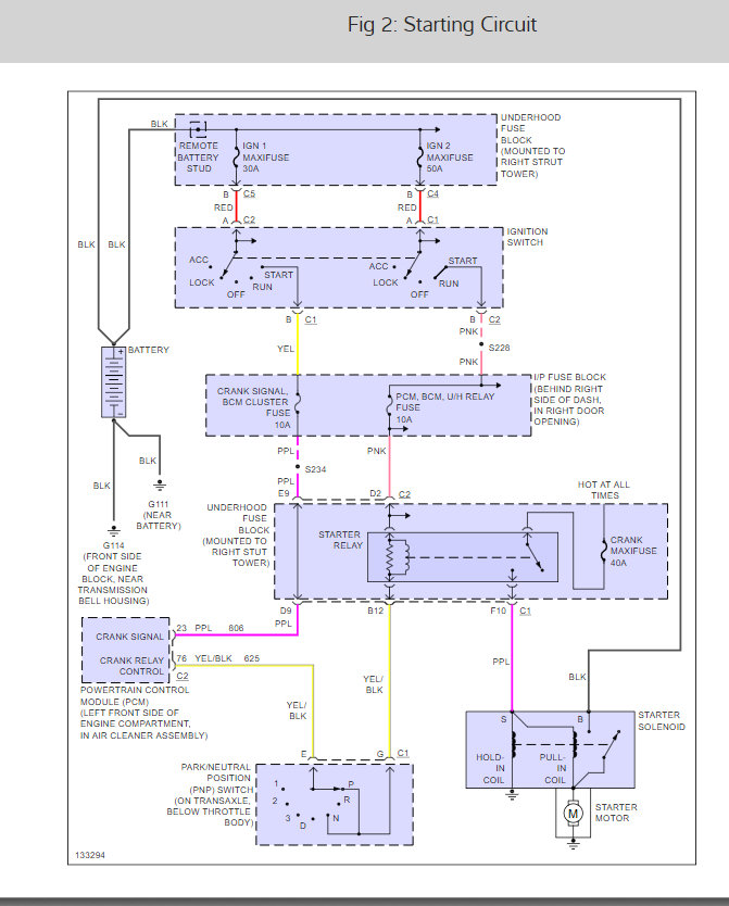
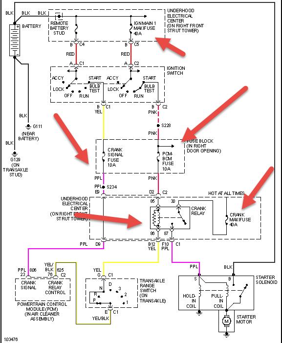
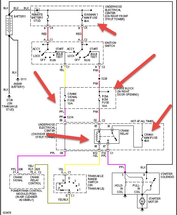
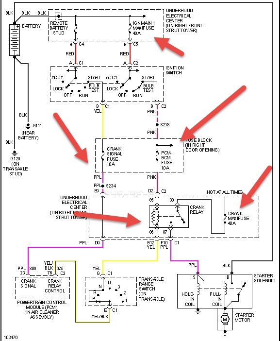
No remote starter or any other aftermarket parts. BCM does not have anything to do with the starting system. No codes. Ignition switch is throwing all the right voltages. The problem is in the starter relay. It has b+ through the 40 amp fuse in the power distributor box and at the relay terminal. The system works like this. Ignition switch sends two signals to the PCM, a crank signal and a crank relay signal from the PNP switch, this signal tells the PCM to ground the relay which sends the 40 amp power to the purple wire that goes to the S terminal on the starter. I have correct power to all wires except the PCM is not grounding the wire that switches the relay. So after triple checking all wires, one would say PCM, so I got one and had it programmed and still same symptom. I have a fellow tech that works at a GM dealer and he does no have an idea either. Anyone want to give it a shot?
Please help!
No remote starter or any other aftermarket parts. BCM does not have anything to do with the starting system. No codes. Ignition switch is throwing all the right voltages. The problem is in the starter relay. It has b+ through the 40 amp fuse in the power distributor box and at the relay terminal. The system works like this. Ignition switch sends two signals to the PCM, a crank signal and a crank relay signal from the PNP switch, this signal tells the PCM to ground the relay which sends the 40 amp power to the purple wire that goes to the S terminal on the starter. I have correct power to all wires except the PCM is not grounding the wire that switches the relay. So after triple checking all wires, one would say PCM, so I got one and had it programmed and still same symptom. I have a fellow tech that works at a GM dealer and he does no have an idea either. Anyone want to give it a shot?
Please help!
Sep 7, 2010 at 11:47 AM













