☰
Login
Join
×
Home
Answered Questions
Repair Topics
Repair & Service Guides
Popular Questions
Warning Lights
Trouble Codes
How It Works
Testing / Diagnostics
Symptoms
Videos
Login
Become a Member
Home
Oldsmobile
Ciera
Fuel System
Fuel Pump
Fuse
Location of Fuel Pump Relays
1988 OLDSMOBILE CIERA
70,000 MILES • 6 CYL • FWD • AUTOMATIC
[email protected]
MEMBER
1 POST
FOLLOW
Where is the fuel pump relays located on the 2.8L?
Dec 27, 2008 at 8:24 PM
Advertisement
KASEKENNY
CERTIFIED EXPERT
18,907 POSTS
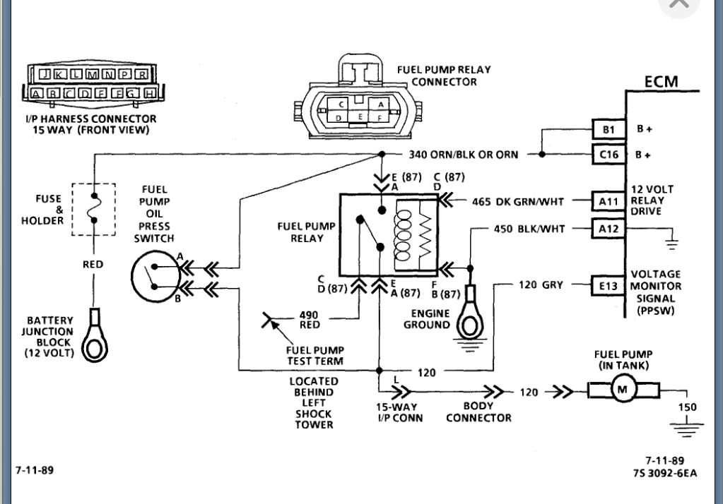
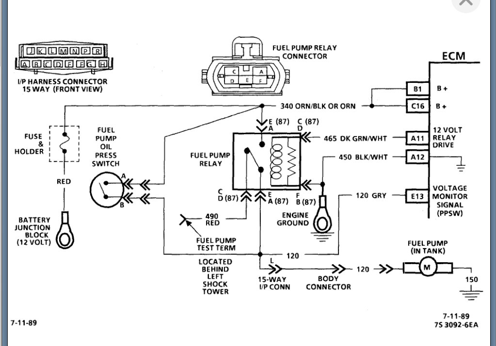
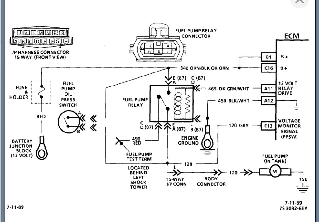
I am attaching the info below on this relay.
Please see this guide that will help with testing this relay as well:
https://www.2carpros.com/articles/how-to-check-an-electrical-relay-and-wiring-control-circuit
Please see the info attached and let us know what other questions you have on this.
Thanks
Images (Click to enlarge)
Feb 6, 2022 at 6:44 PM