OBD 1 Get codes

1988 FORD RANGER
150,000 MILES • 2.3L • 4 CYL • 2WD • MANUAL
Avatar
WINFRED
  • MEMBER
  • 10 POSTS
I have followed the procedure to do a test to get codes with a test light and my light stays on constantly does not flash. I have tried taking off the battery cable to reset it it does the same thing. any ideas? Please help.
Apr 26, 2018 at 6:08 PM
Advertisement
Avatar
CARADIODOC
  • CERTIFIED EXPERT
  • 34,306 POSTS
1990 and older Ford products are the hardest ones to read diagnostic fault codes on. You are better off getting a code reader, or better yet, an older scanner, especially if you are going to be working on this vehicle in the future. I have a Monitor 4000 that works on Fords, Chrysler's, and GM products up to 1995 models with the same one cartridge. You can find those on eBay today, often for less than fifty bucks. Once you see all the data you can read and the other tests you can do, you will never be happy after that with a simple code reader.

Be aware too that for reading codes manually with a test light, and even with some scanners, the engineers built in all kinds of unusual things you have to do to trigger the computer into sending fault codes to be read. The engine has to be up to operating temperature, and at one point you have to snap the throttle. Reading codes on GM products involves just shorting two terminals together in the diagnostic connector. For Chrysler's you just cycle the ignition switch multiple times. Cannot get any easier than that.

You did not specify what you were trying to reset by disconnecting the battery cable, but doing that erased any fault codes. You will have to drive the truck until the codes are set again if this is an intermittent problem.
Apr 26, 2018 at 6:38 PM
Avatar
WINFRED
  • MEMBER
  • 10 POSTS
It started from changing the timing belt I had snapped. I put a new timing belt on it everything to settings that the car has not restarted ever since getting no spark out of the coils. I have chased all the wires, I have checked all day fusible links, I have power going to the coil and power going to the distributor, I get no spark. I was trying to find out if the computer might be bad again. I cannot get any fire into the engine is my problem so I was trying to see what codes were coming up. I am not getting any codes.
And unfortunately I cannot get the car started.
Apr 26, 2018 at 8:31 PM
Advertisement
Avatar
CARADIODOC
  • CERTIFIED EXPERT
  • 34,306 POSTS
Now you really need a scanner. There are other brands and models, but I mentioned the Monitor 4000 because I have two of them and they are what I am familiar with. There is one on eBay right now. It is up to fifty six bucks plus shipping. Another one for about $105.00 including shipping, but I did not look to see what is included. Be sure you get a cartridge that covers the years and brands you need. Also be sure it comes with the long, odd-shaped Ford plug with the extra port for the fuel pump test plug.

I bought my first scanner because it came with a free cable and cartridge for Chrysler's computer-controlled transmissions, but I ended up never using it. The main cartridge will cover engine computers on GM's, Fords, and Chrysler's up to at least 1995 models if you get the right cartridge. If you only have, lets say a 1992 cartridge, for example, it will still do most functions on vehicles a year or two newer.

Today I have a Chrysler DRB3 scanner for all of my vehicles. When one of its optional add-on cards is plugged in, it will do emissions-related stuff on all brands of cars and light trucks sold in the U.S., but only on 1996 and newer models. The older version for 1995 and older vehicles was their DRB2 which is almost identical to the Monitor 4000 because the same company built both of them. Both use cartridges but they are not interchangeable between scanners. There was no commercially-available dealer-level scanner for Fords so you are stuck with aftermarket brands, but that can be a good thing because those will cover more brands.

Other than reading diagnostic fault codes, the function I use most often is called the "Automatic Test Mode", (ATM). This gives you a menu to pick the type of tests, then the specific function. In this case I would select "Ignition Coil". The scanner will command your engine computer to fire the ignition coil about once per second. If you find spark at a spark plug wire, you know the coil, the ignition module, the computer, and all the associated wiring are okay. When diagnosing a no-spark condition, you have just eliminated ninety percent of the system as a possible cause.

You can fire injectors the same way and turn the fuel pump and various relays on and off. You can do some of these things manually by bypassing relays, but that is a very time-consuming and inefficient way of doing these tests.

A really valuable test with my DRB3 that applies to your problem is viewing the state of the "Inputs/Outputs". There are over fifty things listed but the two that are relevant to a crank/no-start are the crankshaft position sensor and the camshaft position sensor. As I recall, your engine only has the camshaft position sensor, and it lives inside the distributor, but on newer engines, signals from both sensors are needed for the engine computer to turn on power to the ignition coil(s), injector(s), fuel pump, and other circuits. My scanner shows those two sensors as "No" or "Present" during cranking. The advantage of this is very often no fault code will set just from cranking the engine when one of those sensors has failed. They need more time for the missing signal to be detected, as when a stalled engine is coasting to a stop. Another way to look at this is if the engine stalled while you were driving at highway speed, it will have coasted for as much as five seconds before coming to a total stop. That is when the missing signal would be detected and a fault code would be set. Way too many people think they are going to fix a problem by erasing the fault code, and they do that by disconnecting the battery. Doing that erases any fault codes, then that valuable information is lost. Now, when you can only crank the non-running engine, the code will not set again. This is where the "No" or "Present" during cranking will show which signal is missing. I am sorry that I cannot remember if that feature existed on my Monitor 4000, but I think it is on the newer, more expensive scanners. I am bidding on some Snapon scanners on eBay to work on my 2014 truck. The most popular one is their "Solus Edge", but that is over the top for your needs. You would also have to buy an additional adapter plug for your truck.

Again, I am doing this from memory, but if I remember correctly, the pick-up coil in the distributor develops a signal pulse that is fed to the ignition module on the side of the distributor. That module fires the ignition coil. That part of the system is very primitive and straight-forward, but the module and ignition coil aren't monitored, so you will not get a fault code related to their failures. The engine computer is inserted between the pick-up coil and module to modify spark timing, meaning how much delay there is before the module fires the ignition coil. It is the computer and its sensor circuits that are monitored and can have fault codes set. Most of that data has no affect on a crank/no-start problem.

The two biggest failure items were the ignition coil and the "TFI" module on the side of the distributor. I was taught at multiple classes that any time you have to replace the ignition coil, the module, or the pick-up coil, you should replace all three, but I cannot remember why. It is not because all the parts are the same age and are all expected to fail at the same time. It had something to do with voltage spikes or current surges caused by one item damaging the others, or something like that. To say that a different way, If you get the engine running by replacing the module, for example, do not panic if the ignition coil fails a week or two later.
Apr 27, 2018 at 3:33 PM
Avatar
WINFRED
  • MEMBER
  • 10 POSTS
Thank you, you just gave me another idea. I will open it up and send it back to top dead center make sure that is on top dead and start from there set a time and it can begin all over again maybe something got moved, but I could I did pull the coil out temporarily to have it tested it is fine just fine. I will go ahead and send it all back to top dead center but all the sprockets back where they belong and start all over again from what you were mentioning if it needs to be to wear a fire so the specific point and maybe I put it in the wrong place and that is why it is not firing it is a good idea I friend of mine does have them scan test or that you are mentioning. He does have the 4000 I was talking with him today what it is not doing when I try to do the self diagnostics on the test for the module the light stays on constantly. I will not shift water and does not blink whatsoever but I do appreciate your time and your knowledge. I will get back in touch with you and let you know what it is doing. I will start on it this afternoon and I should be done at some point tomorrow I shall let you know what what happens I think you for your time sir!
Apr 27, 2018 at 3:59 PM
Avatar
CARADIODOC
  • CERTIFIED EXPERT
  • 34,306 POSTS
Correct timing is not the problem. On many newer engines, particularly on "interference" engines, the engine computer will shut the engine down if the timing belt is off by two or three teeth to prevent damage to the valves, but on yours, none of that is monitored. All you need to have spark is the distributor shaft has to be rotating. That is where the signal pulses are developed in the pick-up coil.
Apr 27, 2018 at 4:10 PM
Avatar
WINFRED
  • MEMBER
  • 10 POSTS
The problem is that when I did the timing belt I took off the battery so has no clothes left in it and it has not restarted. I need to make sure that it is on time. already got a torn apart. tomorrow make double sure it is on number one and the marks on on the guidelines and start from there. Non-interference engine it does not matter if it belt breaks. spin the valve suck up and it does not get hurt that way, but somebody mentioned to me that mine fire self the distributor itself and if it is not hitting number one cylinder right it will not fire.
I am there now might as well check and be sure. Will let you know tomorrow. Thank you sir I do appreciate all your advice!
Apr 27, 2018 at 6:33 PM
Avatar
STRAILER
  • CERTIFIED EXPERT
  • 53,854 POSTS
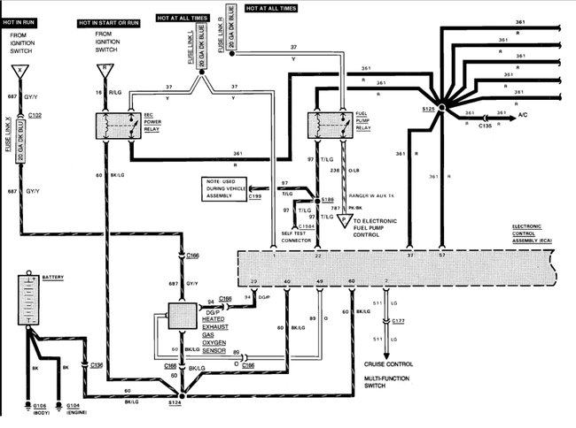
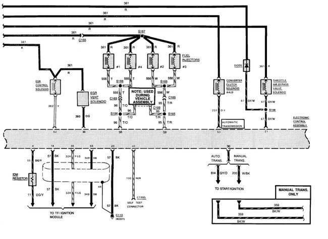
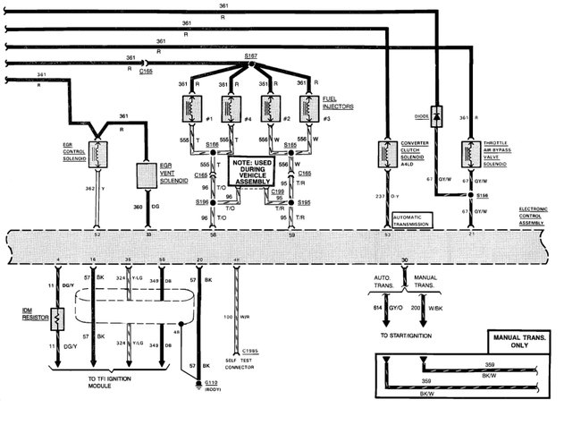
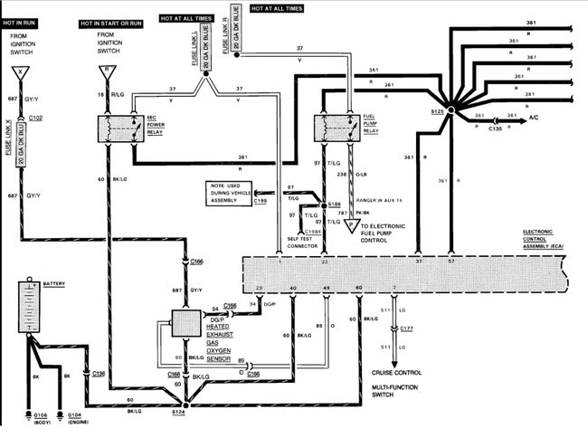
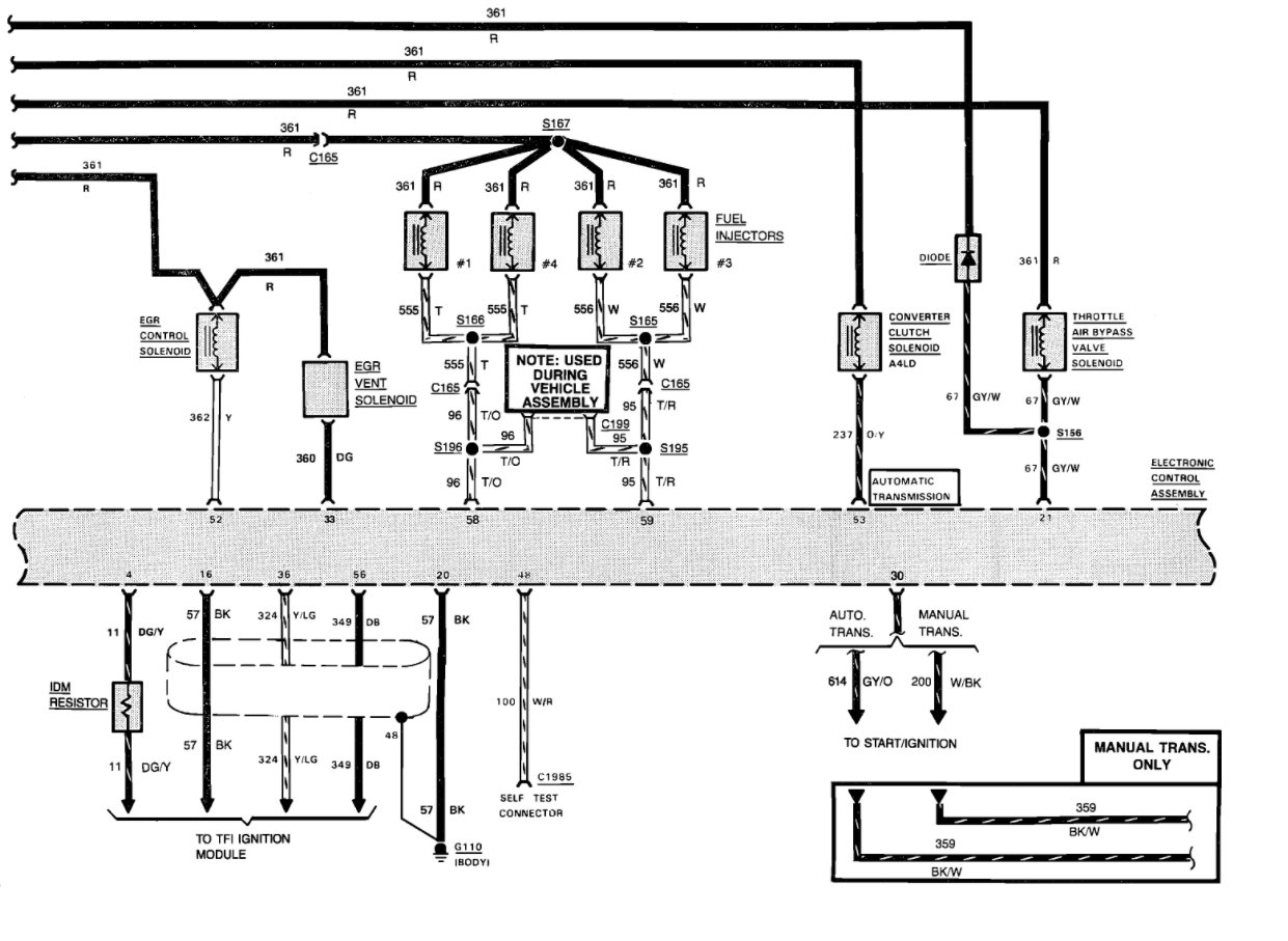
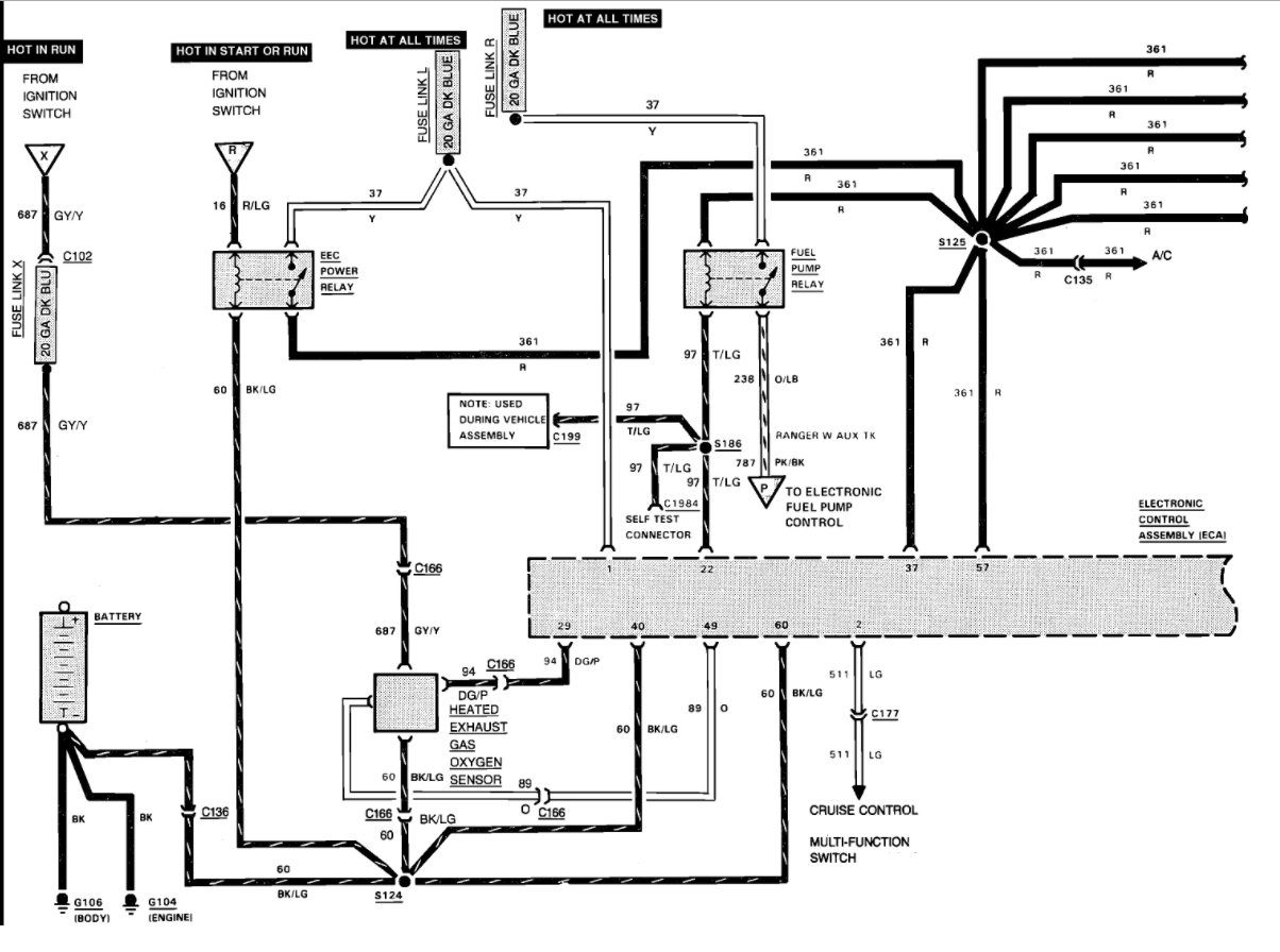
It sounds like you are losing power somewhere. Here is a guide to help you run the codes:

https://www.2carpros.com/articles/ford-lincoln-mercury-obd1-1995-and-earlier-diagnostic-trouble-code-definition-and-retrieval

Next lets make sure we have compression.

https://www.2carpros.com/articles/how-to-test-engine-compression

Check the ECC relay.

Check out the diagrams (below).

Please let us know what happens.

Cheers, Ken
May 1, 2018 at 11:08 AM
Avatar
WINFRED
  • MEMBER
  • 10 POSTS
Thank you for your help !
I made sure that the timing belt was put on correctly. I started following chasing the electricity coming out of the computer has nine to any of the sensors, it has nothing to the injectors or has none anywhere. so I am picking up a new one they should be here in a couple of days. The only thing I can think of because there is nothing else it could have been. I have replaced some parts which are a believer unnecessary, but I do have compression. I have change the wires have checked all the grounds the only thing. it could be is that.
PCM
May 2, 2018 at 12:36 PM
Avatar
STRAILER
  • CERTIFIED EXPERT
  • 53,854 POSTS
Yes, sounds like it. Please let us know.
May 2, 2018 at 5:29 PM
Avatar
WINFRED
  • MEMBER
  • 10 POSTS
I soon as it arrives and install it I shall let you know and I do appreciate every bit of the help all of you have given me. I shall let people know about you all and thank you very much. I will definitely let you know it should be here tomorrow or Friday. May you have a wonderful week!
May 2, 2018 at 6:36 PM
Avatar
STRAILER
  • CERTIFIED EXPERT
  • 53,854 POSTS
Sounds good please let us know.
May 3, 2018 at 9:43 AM
Avatar
WINFRED
  • MEMBER
  • 10 POSTS
Are you still at the computer today? Turned it over and I still got nothing. do not know what to do.
May 12, 2018 at 7:42 PM
Avatar
STRAILER
  • CERTIFIED EXPERT
  • 53,854 POSTS
Did you ever check the ECC relay also can you check to see if the computer is getting power and has its grounds? Use the wiring diagrams above.

May 14, 2018 at 11:22 AM
Avatar
WINFRED
  • MEMBER
  • 10 POSTS
I checked the ECC it is powered up all the way through followed all the instructions it is good found out that my number two on. My fuel pump relay is not reading correctly I have .76 on voltage. I am going to borrow Antonio to find where the wire goes try and find where the break is hopefully I will be able to I will let you know something. I do appreciate your guidance!
I hope you have a wonderful weekend!
May 19, 2018 at 8:46 PM
Avatar
STRAILER
  • CERTIFIED EXPERT
  • 53,854 POSTS
Please let us know what happens.
May 20, 2018 at 11:47 AM
Avatar
WINFRED
  • MEMBER
  • 10 POSTS
I checked out the easy sheet it is all good. I went to their fuel relay and it has a box of wanted to drop or number three pan and a half hours a week, lied on number one Penn. I am getting closer to watch wrong it was not doing this before but so off I go chasing. Do you have any ideas on where to go and see where the power drop? We also checked my key and I get a 10% let’s see it is 1230 both ditch with the key off and it drops off. 40 after I turn the key on.
May 21, 2018 at 6:48 PM
Avatar
STRAILER
  • CERTIFIED EXPERT
  • 53,854 POSTS
Did you install the new PCM? It sounds like you, did but I want to make sure. If so you will need to check all power and grounds to the unit.
May 22, 2018 at 10:17 AM
Avatar
WINFRED
  • MEMBER
  • 10 POSTS
Yes I did I install a new PCM also have checked all the wires everywhere I can find. I have changed everything everywhere they only thing that is registering wrong is there fuel pump relay somebody mentioned that the PIP may be out. I do not know how to text Juan to see if it is firing. If you could help me I would appreciate it and thank you for all your help!
May 23, 2018 at 7:38 PM