obd2 port

1999 HONDA PASSPORT
200,321 MILES • 3.1L • V6 • 4WD • AUTOMATIC
Avatar
ANGEL0324
  • MEMBER
  • 26 POSTS
Does the obd2 port has a fuse or relay? If yes where is?
Oct 31, 2019 at 11:48 AM
Advertisement
Avatar
SCGRANTURISMO
  • CERTIFIED EXPERT
  • 4,897 POSTS
Hello
,

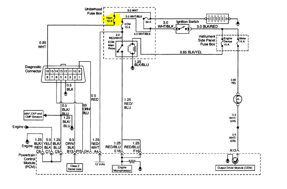
Yes it does. It is the horn fuse[10A] in the Under hood Fuse Box. In the diagrams down below I have included a wiring diagram of your vehicle's Data Link Connector[DLC], as well as a diagram showing the location, layout, and callout of the Under hood Fuse Box for your vehicle. Please go through these guides and get back to us with how everything turns out. I hope this helps.

Thanks,
Alex
2CarPros
Oct 31, 2019 at 6:23 PM
Avatar
ANGEL0324
  • MEMBER
  • 26 POSTS
You are right thanks.
I have a stuck horn and I pull that fuse out, now I just have to inspect what's happening with the horn.
Thanks
Nov 1, 2019 at 4:52 PM
Advertisement
Avatar
SCGRANTURISMO
  • CERTIFIED EXPERT
  • 4,897 POSTS
Hello again,

If you would like you can re ask a question on what's going on with your vehicle's horn and we will be happy to assist you with that. We just just ask for archival purposes, that you ask a new question so that people with similar problems will have a thread that they can follow.

Thanks,
Alex
2CarPros
Nov 1, 2019 at 10:21 PM