O2 Sensor connection wiring diagram needed

1992 TOYOTA CELICA
5,000,000 MILES • 2.2L • 4 CYL • 2WD • MANUAL
Avatar
ERWIN319
  • MEMBER
  • 1 POST
I have the car listed above GT that has had a pretty rough life. I’ve been building it back up for about 6 years now and I’ve finally hit a roadblock. Before I got this car Pack Rats had their way with it and while mostly everything, they destroyed was pretty straight forward they ate the O2 Sensor connector completely off. so now I have no idea where the wires need to come from, and I haven’t found anything online about it either. If anyone has the car listed above with 5S-FE engine in it, please answer with a video tracing your upstream o2 sensor wire back as far as you can go. I want this car to be street legal and need this to pass emissions.
Jul 10, 2022 at 1:18 PM
Advertisement
Avatar
STRAILER
  • CERTIFIED EXPERT
  • 53,854 POSTS
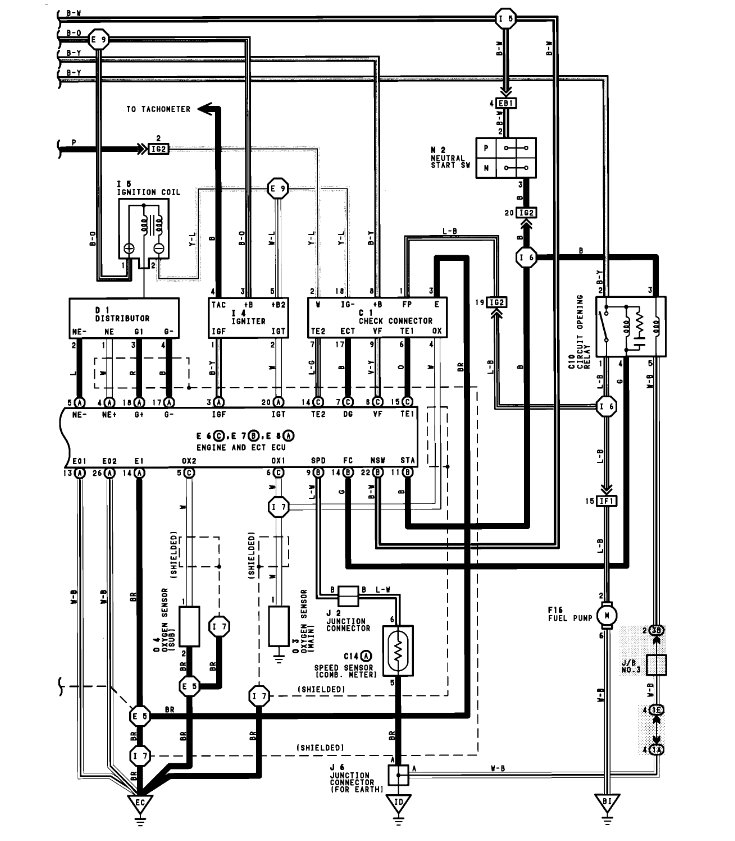
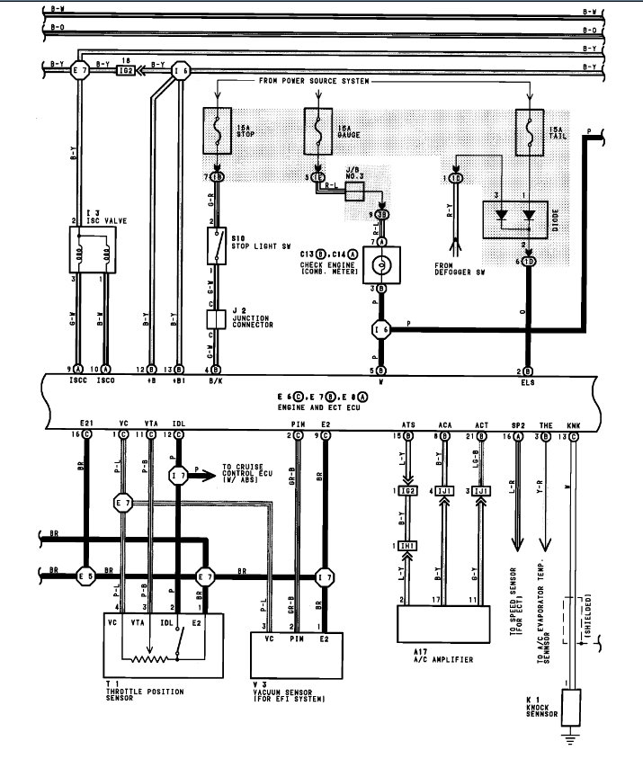
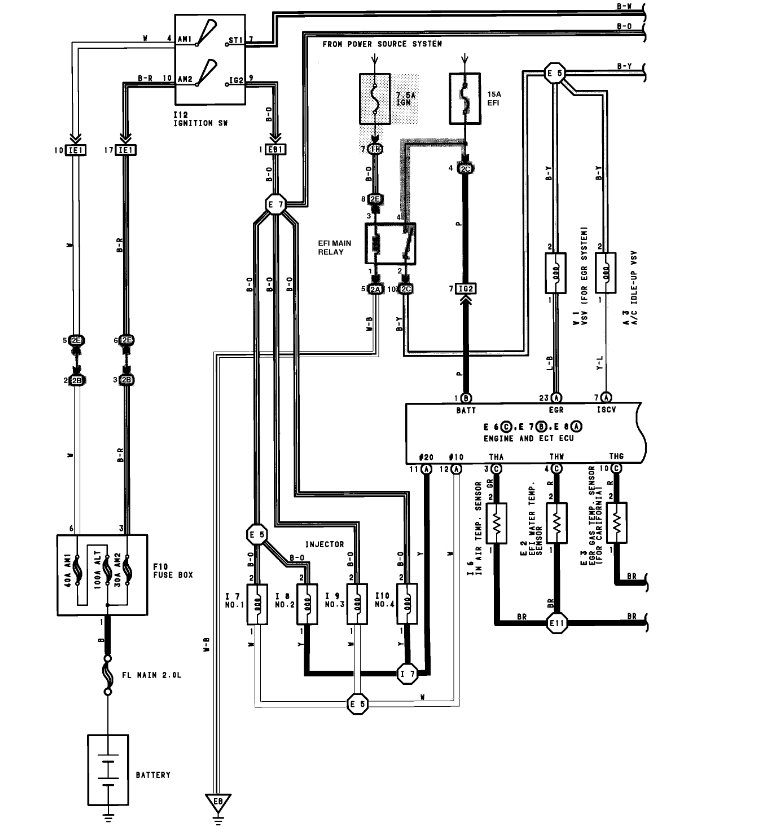
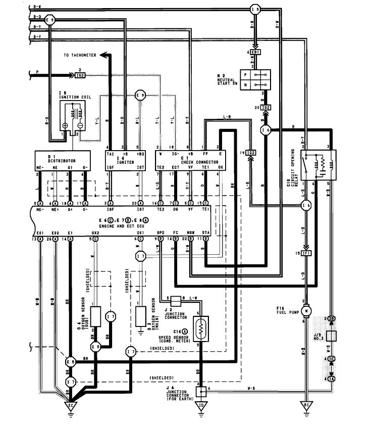
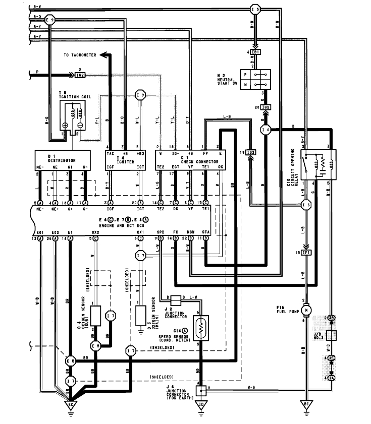
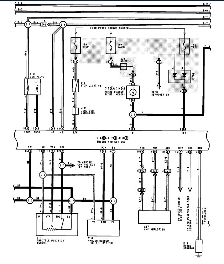
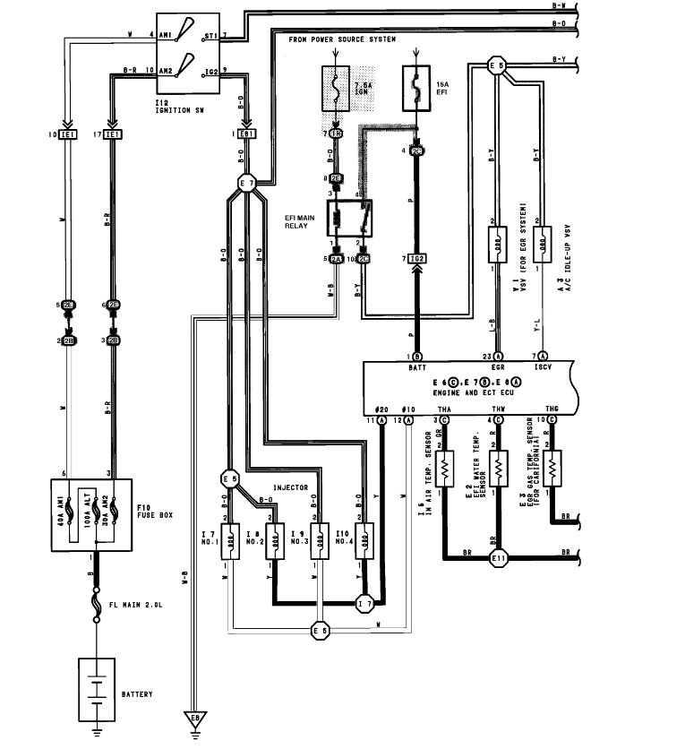
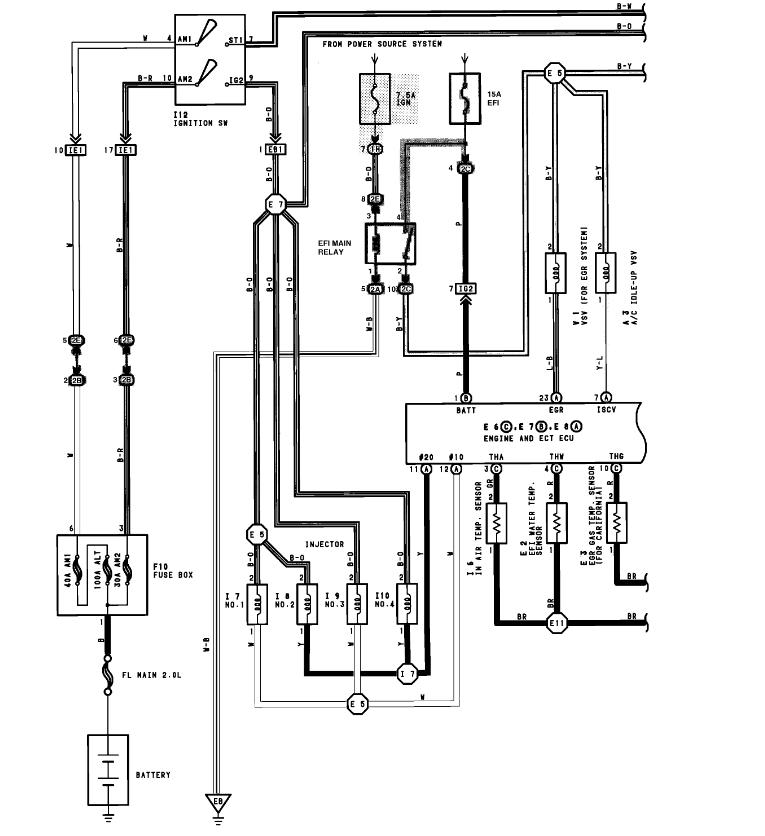
Here is a guide that will help you check the wiring connection and the engine and oxygen sensor wiring diagrams so you can put the car back together in the images below:

https://www.2carpros.com/articles/how-to-check-wiring

Check out the diagrams (below). Please let us know if you need anything else to get the problem fixed.
Jul 10, 2022 at 6:21 PM