Those are all related to the oxygen sensor heater circuits for the four sensors.
P0031-O2 SENSOR 1/1 HEATER CIRCUIT LOW
P0037-O2 SENSOR 1/2 HEATER CIRCUIT LOW
P0051-O2 SENSOR 2/1 HEATER CIRCUIT LOW
P0057-O2 SENSOR 2/2 HEATER CIRCUIT LOW
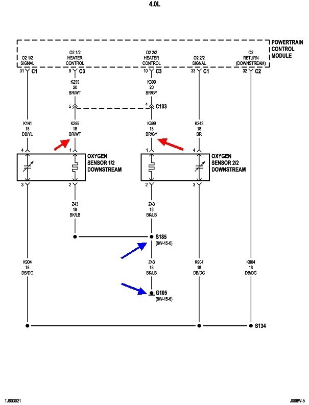
Individually, each of these can be caused by a defective sensor, or the heater circuit wire going to it is cut. When you have all four showing up at the same time, it is just about impossible to have four failed sensors all at once. This is where the items they have in common are the best suspects. These first two diagrams show the two front sensors and the two rear sensors. The four red arrows show the four individual heater circuits. Those are how the computer can monitor the operation of each one. Even the ground wires are separate, until they reach the splices S184 and S185. From there, they go to ground G105. Its location is shown in the third drawing.
Even that ground can't be the cause of these codes. There are dozens of other circuits that go to the same ground, and those apparently are working. That leaves two cut wires, between the pairs of blue arrows, or the Engine Computer itself. The exception would be since there's so many wires going to that point, they are likely to use multiple terminals, and two of them may have been overlooked after being removed for some other service.
What I would suggest is going to one of the O2 sensors that's easiest to reach, unplug it, then measure the continuity from terminal 2 to ground. The fastest way to identify terminal 2 is it will go to a black wire with a light blue or light green stripe.
For the benefit of others researching this topic, here's a link to an article about wiring testing, if needed:
https://www.2carpros.com/articles/how-to-check-wiring
Images (Click to enlarge)
Dec 16, 2020 at 12:33 PM