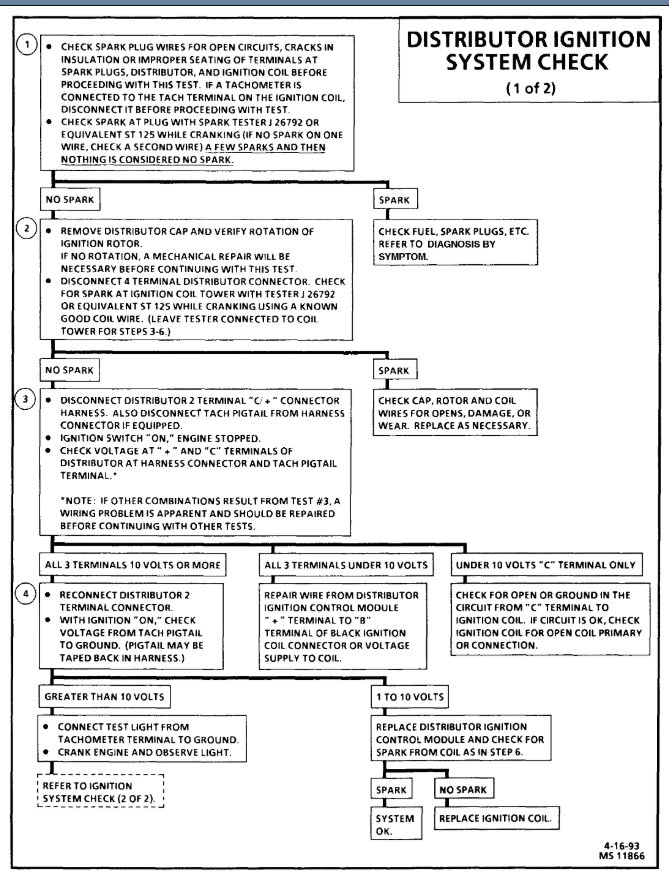
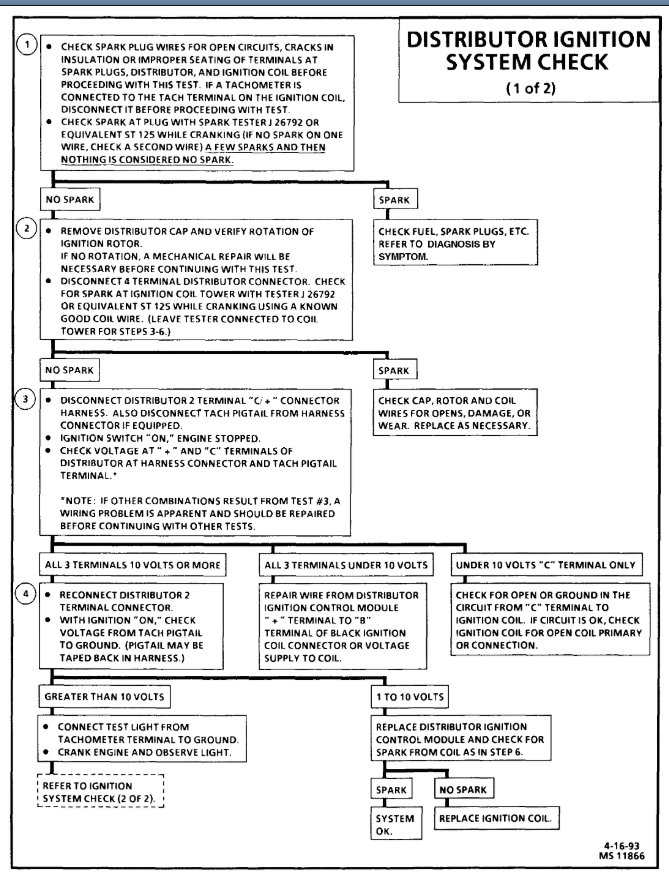
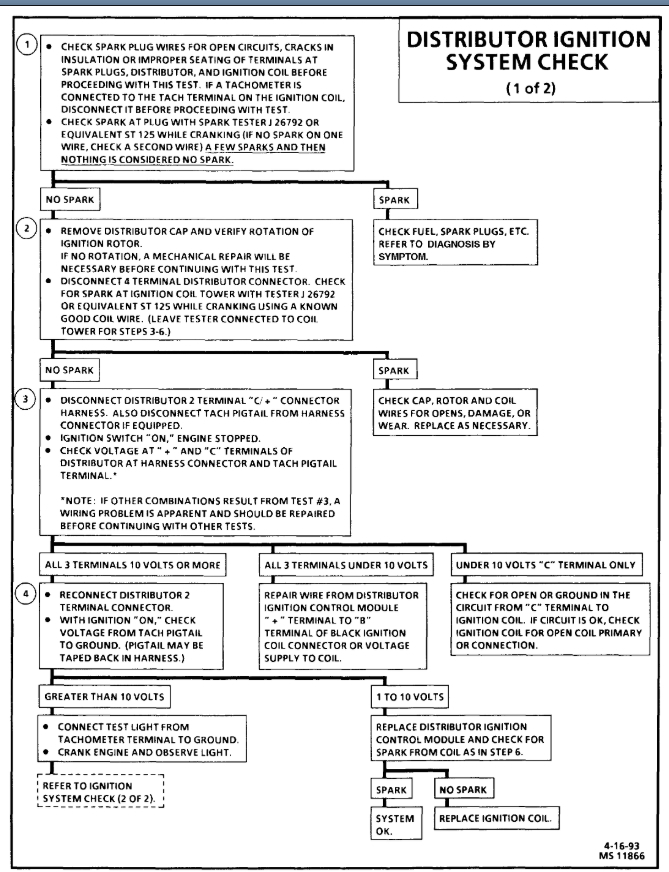
There was a bad storm awhile back, I drove through a puddle which I did not think was deep as it was, my truck shut off, I waited some time then cut it back on to a dubious start but a start none the less.
I didn't have anymore problems until it rained a few days later. To which it would crank but would not start this happened a few more times and eventually started happening even when it was not wet outside and eventually just stopped cutting on at all with no crank.
I ended up replacing the wires, distributor cap, rotor, and ignition coil. The distributor cap was in pretty rough shape so I thought that might do it but I've had no improvement.
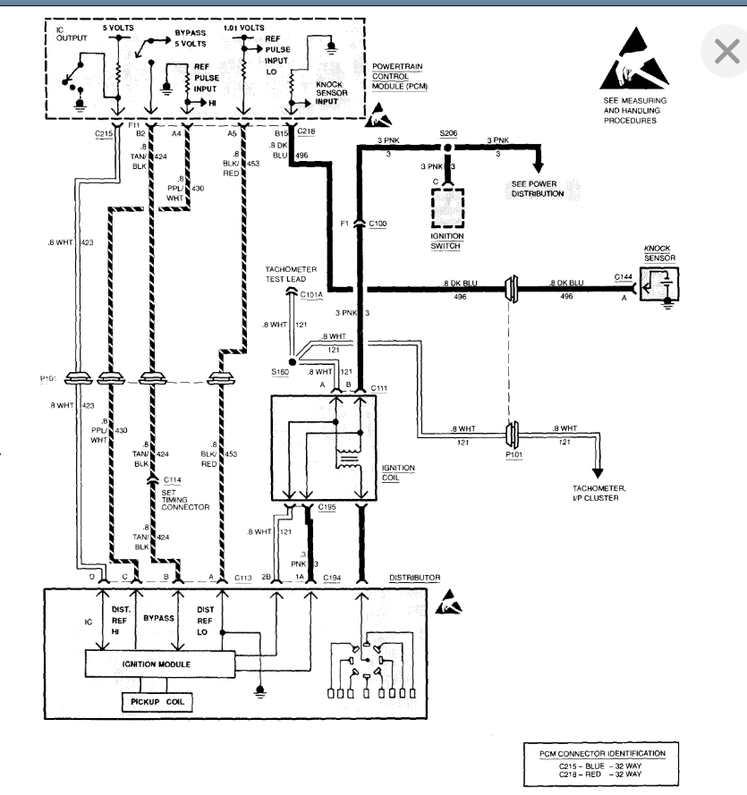
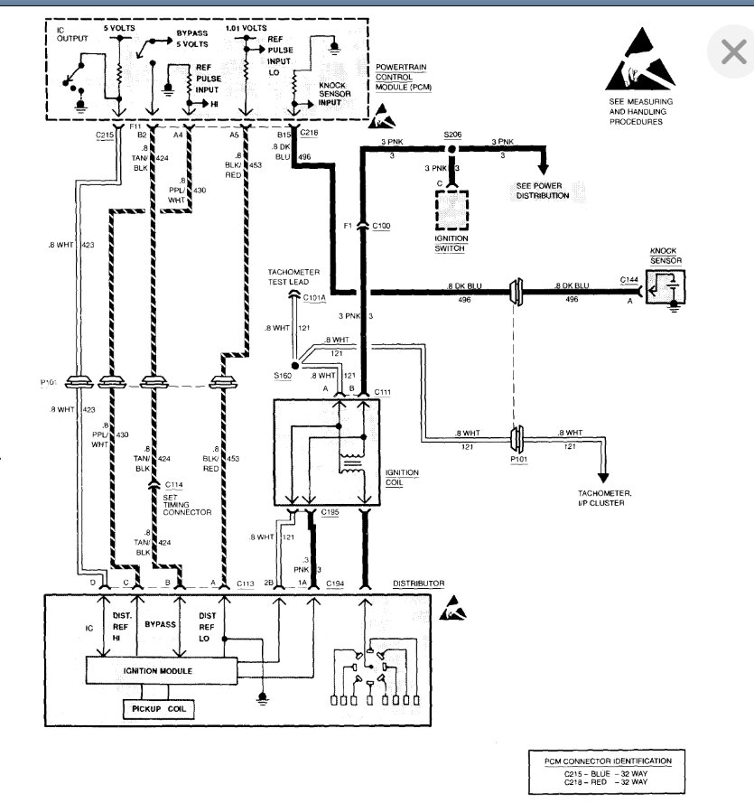
So after further reading it seems the crank shaft sensor is the culprit, would appreciate anyone's input on this as the case or what might else be the issue.
I am also trying to find the crank shaft sensor, I have found videos and everything else with similar models (GMC 1500, k1500 trucks, etc.) of people showing where there crankshaft sensor is, but I cannot find where mine is located or any documentation on where it might be located so I would very much appreciate any direction to such or such information.
Thank you!
I didn't have anymore problems until it rained a few days later. To which it would crank but would not start this happened a few more times and eventually started happening even when it was not wet outside and eventually just stopped cutting on at all with no crank.
I ended up replacing the wires, distributor cap, rotor, and ignition coil. The distributor cap was in pretty rough shape so I thought that might do it but I've had no improvement.
So after further reading it seems the crank shaft sensor is the culprit, would appreciate anyone's input on this as the case or what might else be the issue.
I am also trying to find the crank shaft sensor, I have found videos and everything else with similar models (GMC 1500, k1500 trucks, etc.) of people showing where there crankshaft sensor is, but I cannot find where mine is located or any documentation on where it might be located so I would very much appreciate any direction to such or such information.
Thank you!
Apr 18, 2020 at 9:11 AM










