Engine cranks, just does not start?

2001 LINCOLN TOWN CAR
115,000 MILES • V8 • AUTOMATIC
Avatar
CHEVY__88
  • MEMBER
  • 102 POSTS
Engine cranks, just does not start. had some coil issues that i worked on last week. it was jumping around forty mph when you tried to gas it. i parked it and now it will not start. seems like it is not getting fuel? so i started small and changed the fuel filter and it was pretty clogged. maybe the fuel pump? or the relay?
Nov 4, 2017 at 3:44 PM
Advertisement
Avatar
PATENTED_REPAIR_PRO
  • CERTIFIED EXPERT
  • 1,853 POSTS
Listen if the fuel pump runs (hums) for the first two seconds after you first turn the key to run, before you turn the key to start.
Let me know if you do not hear the fuel pump run.
Nov 4, 2017 at 4:40 PM
Avatar
PATENTED_REPAIR_PRO
  • CERTIFIED EXPERT
  • 1,853 POSTS
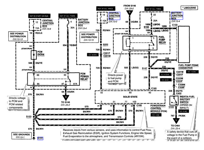
The fuse and relay are both in the battery junction block. Below is that wiring diagram.
If the fuel pump does not run, put your finger tips on that fuel pump relay and feel if it clicks or not when someone else turns the key to run.
Nov 4, 2017 at 4:43 PM
Advertisement
Avatar
PATENTED_REPAIR_PRO
  • CERTIFIED EXPERT
  • 1,853 POSTS
I see this also has an inertia shut off switch so make sure it is not tripped.
Nov 4, 2017 at 4:44 PM
Avatar
CHEVY__88
  • MEMBER
  • 102 POSTS
well i just now replaced the filter and the relay. i took off the incoming hose to the filter and had someone try to start the car and no fuel was coming out. i do not think i have ever heard the pump before. but, no i cannot hear anything.
Nov 4, 2017 at 4:44 PM
Avatar
CHEVY__88
  • MEMBER
  • 102 POSTS
i have checked that as well and the button is pushed in.
Nov 4, 2017 at 4:45 PM
Avatar
PATENTED_REPAIR_PRO
  • CERTIFIED EXPERT
  • 1,853 POSTS
Also, that fuel pump relay gets its power on the other side from the PCM power relay. so check those fuses too and if that relay clicks or not. It is in the same wiring diagram and A from the PCM relay goes into B of the fuel pump relay.
Nov 4, 2017 at 4:47 PM
Avatar
CHEVY__88
  • MEMBER
  • 102 POSTS
Yes, i felt them click when the key was switched.
Nov 4, 2017 at 4:55 PM
Avatar
PATENTED_REPAIR_PRO
  • CERTIFIED EXPERT
  • 1,853 POSTS
Try a new fuel pump relay. Or better yet swap one into that spot from something that is not important, like a horn relay, etc. Did you check that number 22 fuse yet though?
Nov 4, 2017 at 5:13 PM
Avatar
PATENTED_REPAIR_PRO
  • CERTIFIED EXPERT
  • 1,853 POSTS
If you did check that number 22 fuse and it is okay, make sure the power is reaching the fuel pump relay, so remove the relay and test those spots in the empty fuel pump relay socket. One spot should be hot all the time, that comes from that number 22 fuse. If it is hot, try a swap or new relay.
Nov 4, 2017 at 5:15 PM
Avatar
CHEVY__88
  • MEMBER
  • 102 POSTS
i bought a brand new relay earlier today.
Nov 4, 2017 at 5:24 PM
Avatar
CHEVY__88
  • MEMBER
  • 102 POSTS
AC or DC volt?
Nov 4, 2017 at 5:30 PM
Avatar
CHEVY__88
  • MEMBER
  • 102 POSTS
i have a fluke volt meter.
Nov 4, 2017 at 5:32 PM
Avatar
PATENTED_REPAIR_PRO
  • CERTIFIED EXPERT
  • 1,853 POSTS
DC volts.
Nov 5, 2017 at 4:13 AM
Avatar
CHEVY__88
  • MEMBER
  • 102 POSTS
Is it possible to siphon out the gas out of the tank? Since it is a newer model? I had filled it up last week when it quit running or did I just waste a full tank of gas?
Nov 5, 2017 at 6:10 AM
Avatar
CHEVY__88
  • MEMBER
  • 102 POSTS
I have also heard you could loosen the exhaust pipes to get to the fuel pump? Or do I have to drop the whole tank?
Nov 5, 2017 at 6:12 AM
Avatar
PATENTED_REPAIR_PRO
  • CERTIFIED EXPERT
  • 1,853 POSTS
You should still be able to siphon out the gas as long as whatever you stick in there is thin enough to get past the flap or hole in the gas tank filler neck, but why are you assuming you need to replace the fuel pump already? did you confirm yet that the fuel pump is getting voltage and a ground?
Did you check that fuse number 22 yet?
Nov 5, 2017 at 8:06 AM
Avatar
CHEVY__88
  • MEMBER
  • 102 POSTS
So one lead goes into one of the slots and the other lead on the negative post on the battery? or both leads in the slots after i take the relay out? not very savvy on car electrical stuff.
Nov 5, 2017 at 8:29 AM
Avatar
CHEVY__88
  • MEMBER
  • 102 POSTS
Fuse 22 is good.
Nov 5, 2017 at 8:59 AM
Avatar
PATENTED_REPAIR_PRO
  • CERTIFIED EXPERT
  • 1,853 POSTS
When using a voltmeter or twelve volt test light you want to use a metal ground for the ground test lead, or if it will reach, back to the negative battery post. then use the positive test lead to test whatever you want to test for power/voltage.
Nov 5, 2017 at 9:26 AM
Avatar
CHEVY__88
  • MEMBER
  • 102 POSTS
and test every slot?
Nov 5, 2017 at 9:53 AM
Avatar
CHEVY__88
  • MEMBER
  • 102 POSTS
So i was getting like 9.0 DC on the number 22 fuse, and the same thing on the PCM relay. but nothing where the fuel relay was at, with the key turned.
Nov 5, 2017 at 10:10 AM
Avatar
CHEVY__88
  • MEMBER
  • 102 POSTS
We rechecked it and there is power going to everything.
Nov 5, 2017 at 10:50 AM
Avatar
PATENTED_REPAIR_PRO
  • CERTIFIED EXPERT
  • 1,853 POSTS
Every slot of what?
Nov 5, 2017 at 11:06 AM
Avatar
PATENTED_REPAIR_PRO
  • CERTIFIED EXPERT
  • 1,853 POSTS
I thought you were testing that fuse?
Nov 5, 2017 at 11:06 AM
Avatar
PATENTED_REPAIR_PRO
  • CERTIFIED EXPERT
  • 1,853 POSTS
Okay, 9.0 volts is not enough. Is the battery low on charge?
Nov 5, 2017 at 11:07 AM
Avatar
CHEVY__88
  • MEMBER
  • 102 POSTS
I pulled the fuse out and tested where it plugs into.
Nov 5, 2017 at 11:07 AM
Avatar
CHEVY__88
  • MEMBER
  • 102 POSTS
Yeah, had the key off this time and it was showing 11 DC. have the charger on the battery. could not get a hose down far enough to siphon the gas out.
Nov 5, 2017 at 12:08 PM
Avatar
CHEVY__88
  • MEMBER
  • 102 POSTS
i tried jumping the car off and still did not start.
Nov 5, 2017 at 12:09 PM
Avatar
PATENTED_REPAIR_PRO
  • CERTIFIED EXPERT
  • 1,853 POSTS
Charge the battery overnight at 4 amps or for two hours at 10 amps, then check if the fuel pump runs when you first turn the key to run, for about two seconds. Do not bother cranking the starter over and draining the battery just yet until you are sure the fuel pump is working. Test if the fuel pump is getting twelve volts that first two seconds the key is turned to start or not. If not, replacing the fuel pump probably will do no good at all, cause the new pump will not work either until you find out why the fuel pump relay is not delivering voltage to the fuel pump.
Nov 5, 2017 at 12:15 PM
Avatar
CHEVY__88
  • MEMBER
  • 102 POSTS
So how long does the fuel pump last? like 100,000 miles or what?
Nov 5, 2017 at 12:27 PM
Avatar
PATENTED_REPAIR_PRO
  • CERTIFIED EXPERT
  • 1,853 POSTS
It depends. I have heard of fuel pumps that people constantly have almost an empty gas tank, the fuel pumps burn up quicker because the gasoline also helps keep the fuel pump lubricated and with little or no gas, the pump is not getting proper lubrication but it is normal for a fuel pump to last 100,000 miles if properly lubricated.
A good sign of it going out is a loud whining noise when it does run.
Nov 5, 2017 at 1:18 PM
Avatar
CHEVY__88
  • MEMBER
  • 102 POSTS
Yeah, I have never heard it before because of my air suspension pumping when I turn the key over.
Nov 5, 2017 at 1:19 PM
Avatar
PATENTED_REPAIR_PRO
  • CERTIFIED EXPERT
  • 1,853 POSTS
Disconnect the harness back near the fuel pump and jump twelve volts to the pink/light blue wire going to the fuel pump and make sure you also ground the black wire spot and see if the fuel pump runs or not. At least then you will know if it is the fuel pump or not.
Nov 5, 2017 at 1:22 PM
Avatar
CHEVY__88
  • MEMBER
  • 102 POSTS
so i ended up just taking out the fuel pump. the strainer was pretty brown/black color. would you normally replace the entire thing or just the pump part? and the float is kinda deterated a little. would it still be able to use?
Nov 6, 2017 at 4:13 PM
Avatar
PATENTED_REPAIR_PRO
  • CERTIFIED EXPERT
  • 1,853 POSTS
I would replace it. If the float gets a hole in it if it's hollow and metal, it will drop when the tank is full and make the gauge wrong. Plus, if you cannot get the strainer clean, replace it, but if it's all covered with rust, dirt, grime, etc, I would also clean out or replace the gas tank as well. If you decide to clean it with water it's going to be really hard to get all the water out unless you remove it and turn it upside down.
Nov 6, 2017 at 4:48 PM
Avatar
CHEVY__88
  • MEMBER
  • 102 POSTS
Well I replaced the pump, not the whole assembly, and I actually heard it kick on for a few seconds. Turned the key on and off a few times to help prime it or whatever. Cranked right up on the first time. Cruised it for a couple miles and seemEd fine
Nov 7, 2017 at 6:58 PM
Avatar
PATENTED_REPAIR_PRO
  • CERTIFIED EXPERT
  • 1,853 POSTS
Glad to hear that. Good job!
Nov 8, 2017 at 4:32 AM
Avatar
CHEVY__88
  • MEMBER
  • 102 POSTS
Thanks. You were a big help as well.
Nov 8, 2017 at 4:37 AM
Avatar
HTPCLACE
  • MEMBER
  • 1 POST
This up-to-date earth online map covers all continents and address. May be useful for you to explore the world, everyone will definitely like it.

Interested in Africa? Online map of all the is available for free. Satellite map includes Nigeria, South Africa, Ethiopia, Morocco, Ghana, Tanzania, also Malawi, Algeria, Rwanda, Uganda, Kenya satellites, and Angola, Egypt, Cote d'Ivoire, Botswana, Namibia, Mozambique, Liberia, Libya sandy expanses and oases. There is also an updated map of Congo, Zambia, Central African Republic, Tunisia, Cameroon.

Eurasia countries map includes live views of Georgia, Armenia, Belarus, Tajikistan, Kazakhstan, Kyrgyzstan, Ukraine, Uzbekistan, Azerbaijan, Turkmenistan, also every town of Mongolia, Russia, Cyprus, China, Israel, India, Indonesia, Yemen, Japan.

You can see boundary and address of North and South America countries.

North America consists of Cayman Islands, Antigua and Barbuda, Aruba, Barbados, Belize, Bermuda, British Virgin Islands, Canada maps. Every region and state is open for research.

South America consists of Trinidad and Tobago, Argentina, Bolivia, Brazil, Chile, Colombia, Ecuador, Guyana, Paraguay, Peru, Suriname, Uruguay, Venezuela, Ascension Island, Falkland Islands, South Sandwich Islands, French Guiana, the ABC islands, South Georgia, Panama maps.

Every town of exotic Australia and white expanses of Antarctica shown on live satellite map.


Satellites.Pro map Zambia: Map Of the Eritrea and its cities
Oct 2, 2023 at 2:13 PM
Avatar
PGYAGELS
  • MEMBER
  • 0 POST
Going on vacation or a business trip? Find out up-to-date data for live forecast about the weather on this webpage. Every city or town is easy of access.

See the weather in Bangkok, Paris, London, Dubai, Singapore, Kuala Lumpur, New York, Istanbul, Tokyo, Antalya, Seou, Osaka, Makkah, Phuket, Pattaya, Milan, Barcelona, Palma De Mallorca, Bali, Hong Kong or any other city using the world satellite modern measurements.

For example, look for Mexico City or Tokyo in search filter and you will see current weather forecast: wind, pressure, humidity, temperature.

Use satellites.pro website to know the most up-to-date data for today, tomorrow and long ahead. Save this site.

Weather all country - satellites.pro: Weather in Sudan and its cities
Oct 19, 2023 at 2:15 AM