My car will not start when I turn it over there is no click no nothing?

2006 FORD FIVE HUNDRED
122,000 MILES • 6.0L • V6 • 4WD • AUTOMATIC
Avatar
SQUIRREL69
  • MEMBER
  • 3 POSTS
My car will not start when I turn it over there's no click no nothing, I've checked all the fuses or replaced all the fuses batteries good I'm getting battery amperage back but still doesn't start if I cross the start a relay under the hood it'll start though.
Oct 14, 2023 at 2:37 PM
Advertisement
Avatar
STRAILER
  • CERTIFIED EXPERT
  • 53,854 POSTS
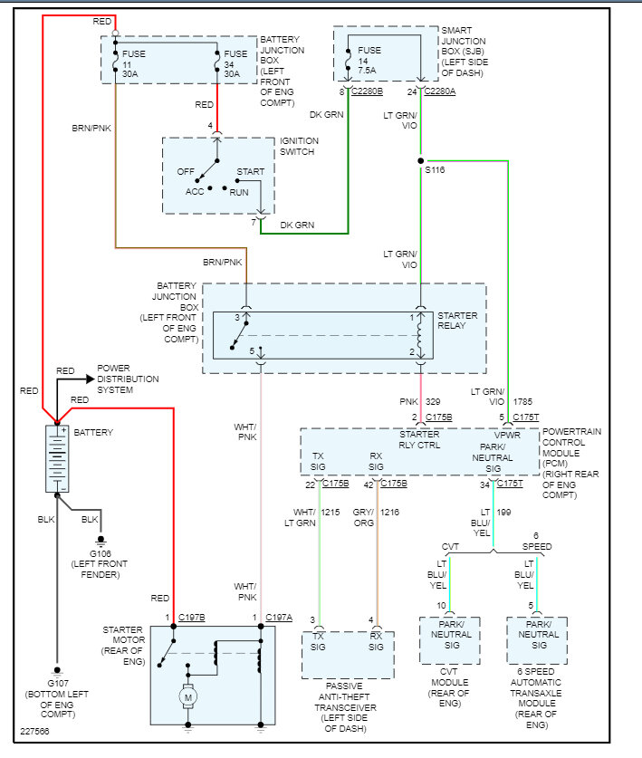
It sounds like a bad starter motor, to be sure let's use a test light on the trigger wire when the key is in the crank position, here is a guide to help and I have included the starter wiring diagrams so you can see how the starter system works.

https://www.2carpros.com/articles/starter-not-working-repair

I have also included how to change the starter motor out in case you need it. Check out the images (below). Please let us know what happens.
Oct 14, 2023 at 5:54 PM
Avatar
SQUIRREL69
  • MEMBER
  • 3 POSTS
When I take out the starter relay and use the wire crossover it starts just fine but otherwise it won't start with the key.
Oct 14, 2023 at 7:08 PM
Advertisement
Avatar
STRAILER
  • CERTIFIED EXPERT
  • 53,854 POSTS
Okay, let's check fuse #14 inside the SJB (fuse panel on the left side of the dash). Also, is the security light flashing?

https://www.2carpros.com/articles/how-to-check-a-car-fuse

Please go over this guide and get back to us.
Oct 15, 2023 at 10:04 AM
Avatar
SQUIRREL69
  • MEMBER
  • 3 POSTS
Okay, here's a problem I'm having my car, will start if cross the starter solenoid relay but when I drive it the picture on the dashboard the picture shows that a wrench and power traction control light what is the problem. also, my car won't shift and when I first turn it on the fan will come on and not shut off, I'm not talking about the A/C fan.
Oct 16, 2023 at 12:42 PM
Avatar
STRAILER
  • CERTIFIED EXPERT
  • 53,854 POSTS
It sounds like the SJB is shorted out, but to be sure let's do a CAN scan. You can get a CAN scanner (Controller Area Network) which will work on most cars from Amazon.

Here is a video to show you how:


https://youtu.be/u-4syLc-ifQ


Here is how to change the SJB out in case a code is stored for it. Check out the images (below). Please let us know what happens. These modules have problems and cause these kinds of issues.
Oct 17, 2023 at 9:32 AM