Not charging

2000 DODGE NEON
280,000 MILES • 2.0L • 4 CYL
Avatar
TROPHYTRUCK001
  • MEMBER
  • 1 POST
I just replaced engine, wire harness and crank sensor. when I bought it it was not running so I cannot be sure if it we are charging before it has been sitting for thirty days. once I installed harness it fired right up runs good, but battery light came on. what should I do first? I think to figure things out without replacing anything just yet.
Dec 24, 2017 at 11:02 PM
Advertisement
Avatar
PATENTED_REPAIR_PRO
  • CERTIFIED EXPERT
  • 1,853 POSTS
If you are not that far from an auto-parts store that bench tests alternators, either drive it there and have them test the charging system or just remove the alternator and take it into them to be bench tested.
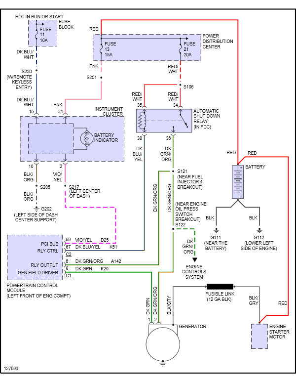
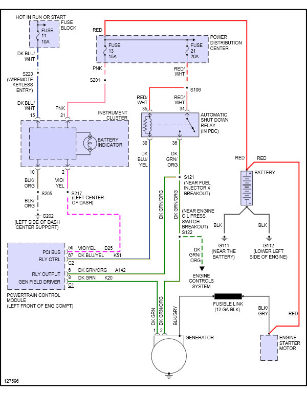
There are a few fuses you can check first though. A fuse #11 in the fuse block, hot in run. Fuses #13 and #21 both in the PDC, both hot all the time.
Dec 25, 2017 at 6:31 AM