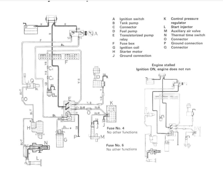
The car listed above is a 240 DL. The car was parked for a few months due to a brake caliper leak. After the winter passed, I decided to get to work on it. Replaced battery as it was old. Car cranks but will not start. Do not hear pumps turn on. Replaced fuel pump relay under dash still no power to pumps. Checked and cleaned fuse #4 on driver side fuse box still no power to pumps. Replaced fuse assembly near coil as it was pretty weathered still no power to pumps. With cranking engine, I forced power to pumps using bridge on #4 and #6 fuses and car starts right up but dies once I remove bridge.
Just ordered crank position sensor yesterday and will try that today. Is it a possibility the crank sensor is not sending info to ECU therefore not releasing power to pumps? Or my last option is the ECU not grounding for fuel pumps therefore not sending power to pumps?
I have tried to work my way from least complicated and expensive to most as I was going to replace these at some point anyway.
Any ideas?
Just ordered crank position sensor yesterday and will try that today. Is it a possibility the crank sensor is not sending info to ECU therefore not releasing power to pumps? Or my last option is the ECU not grounding for fuel pumps therefore not sending power to pumps?
I have tried to work my way from least complicated and expensive to most as I was going to replace these at some point anyway.
Any ideas?
Mar 7, 2023 at 10:16 AM











