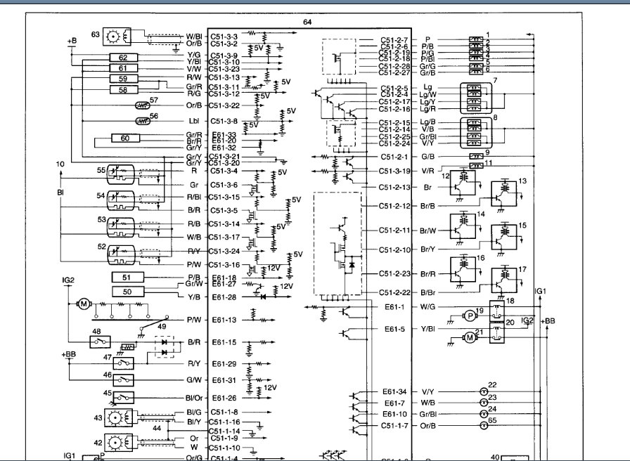
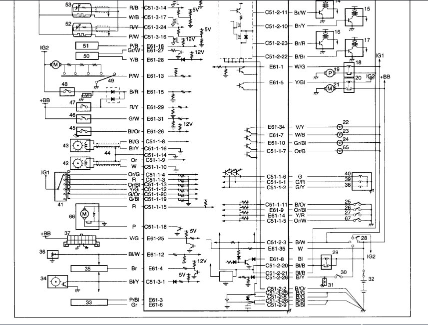
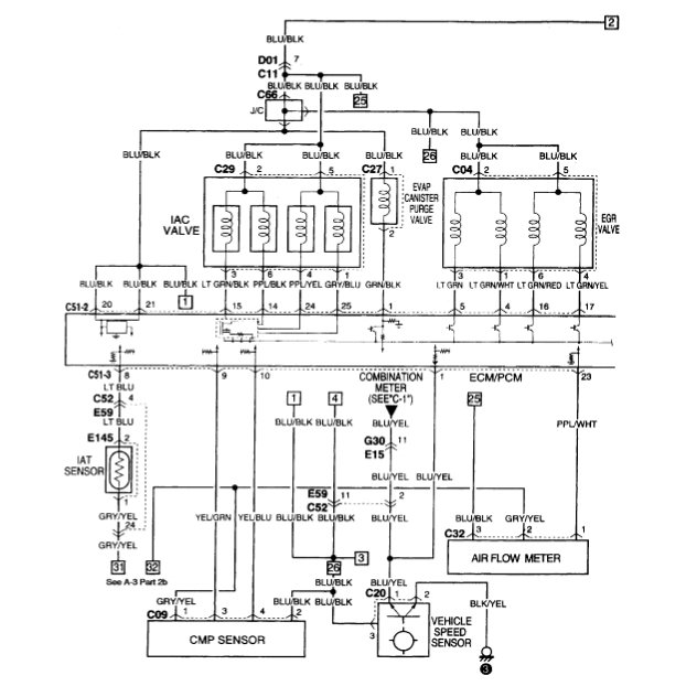
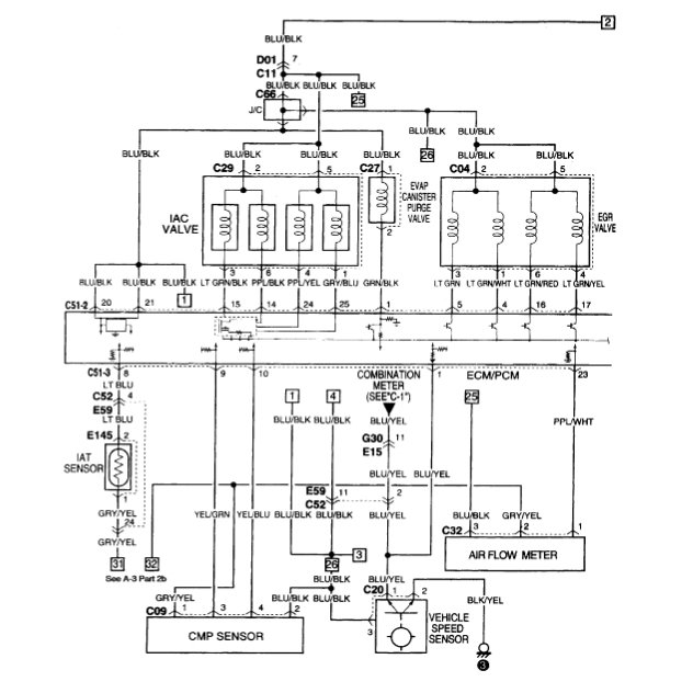
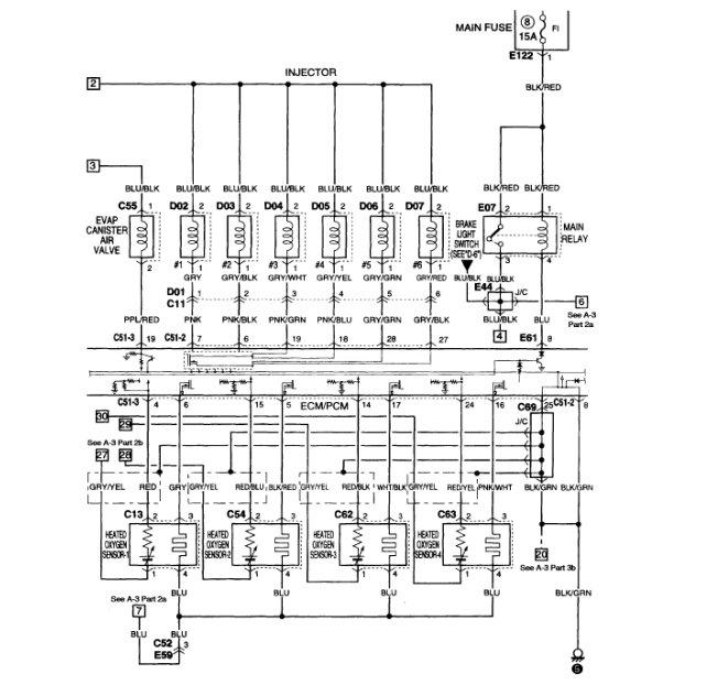
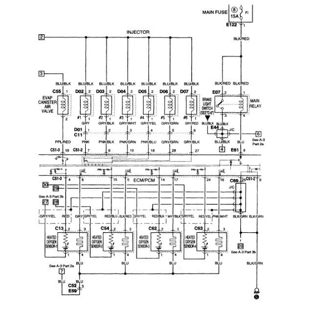
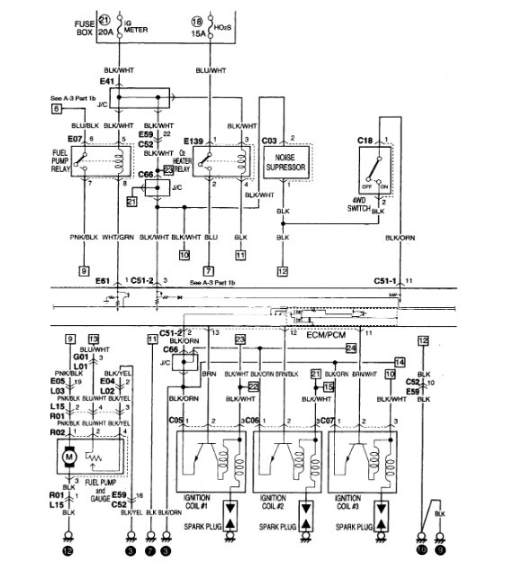
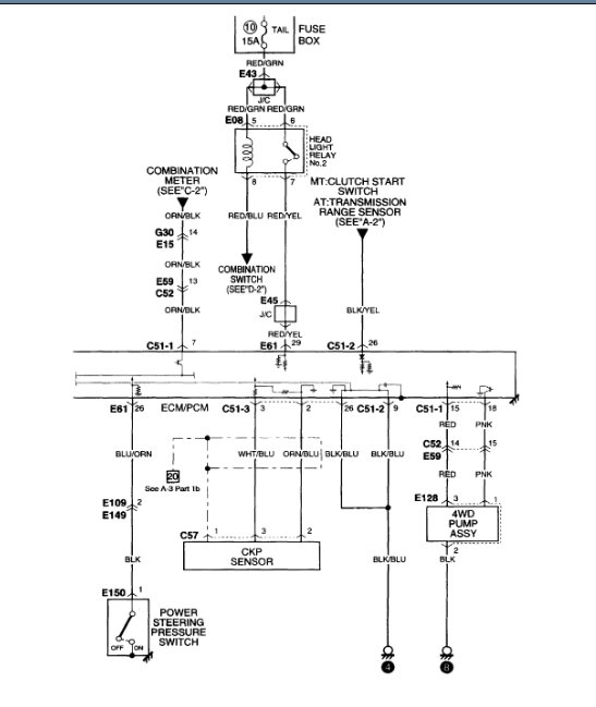
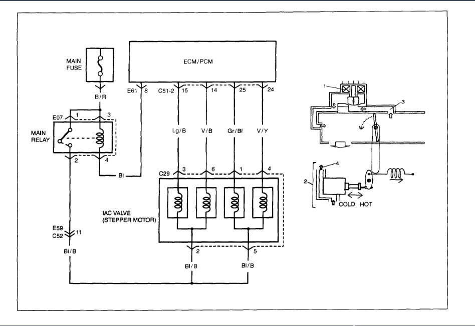
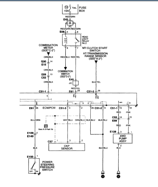
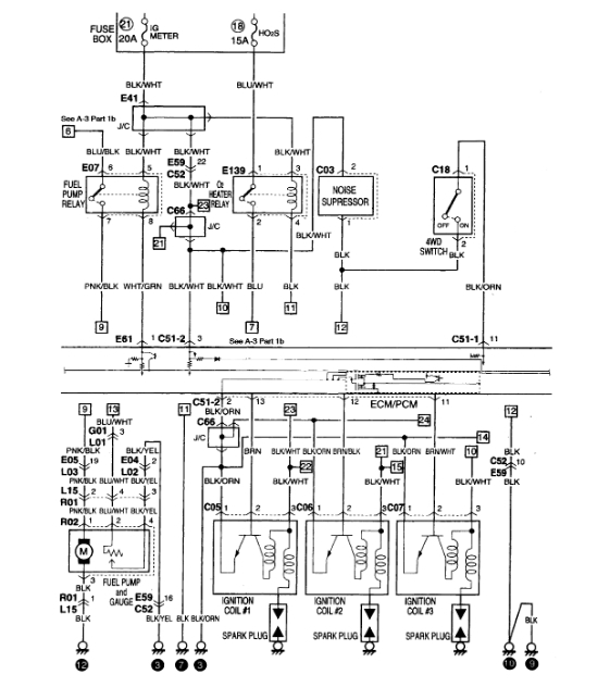
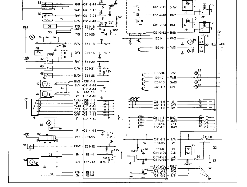
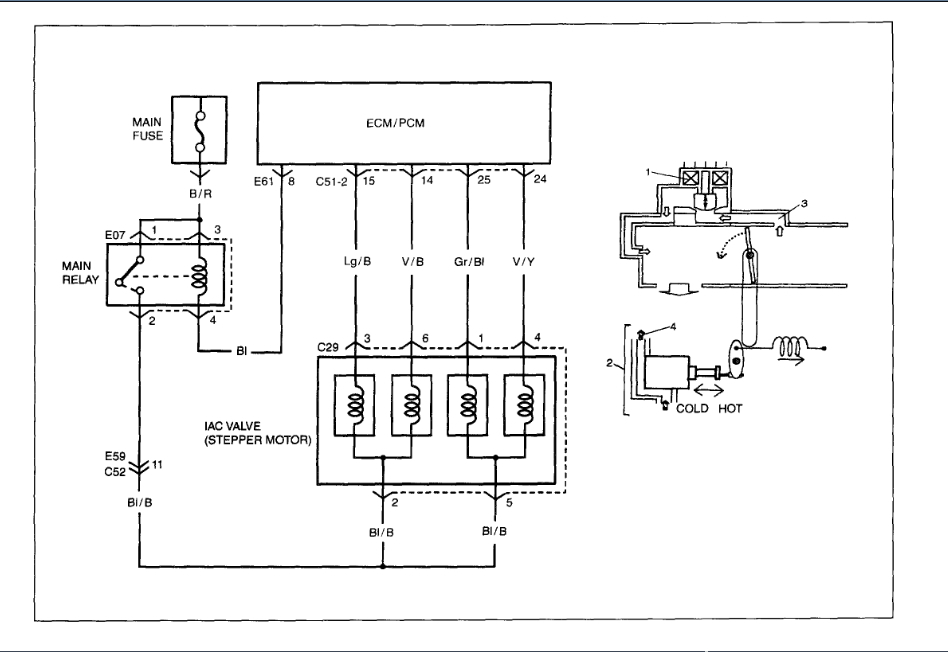
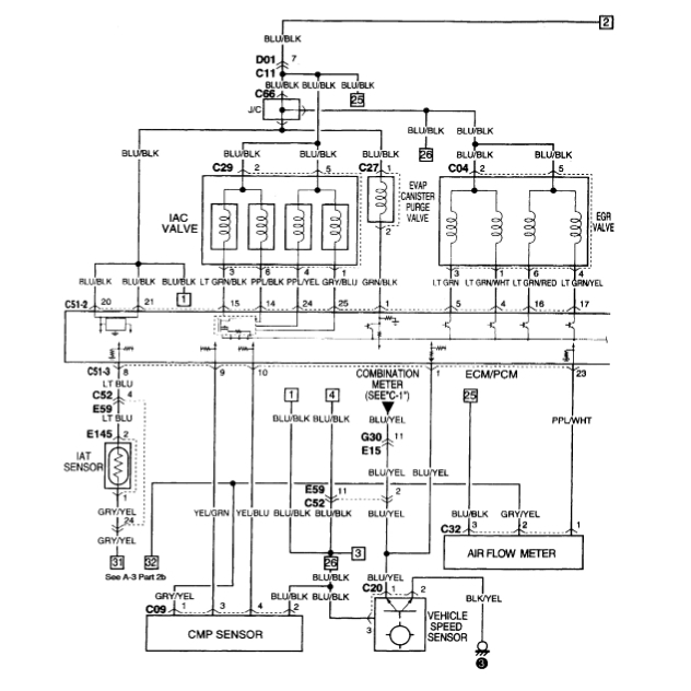
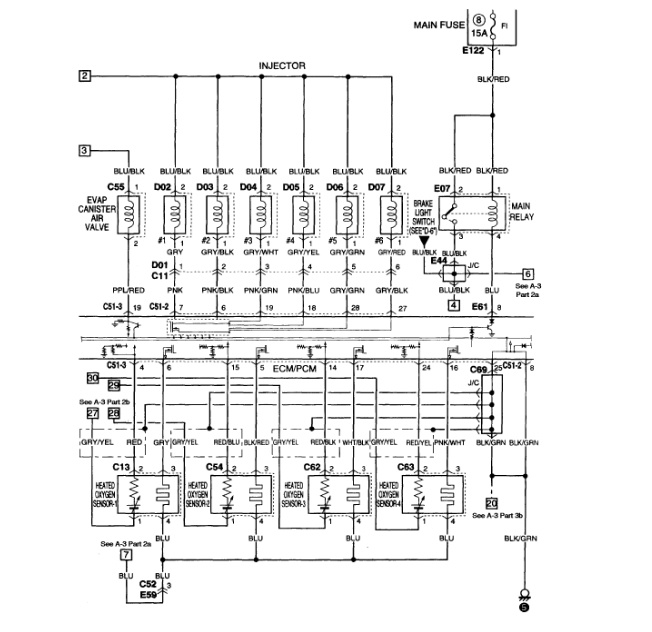
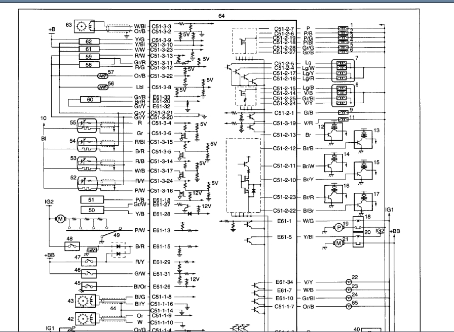
When ignition is turned on, almost all relays start clicking, power light in dash comes and goes, car swings bot does not start. If you try to scan the car, as soon as it begins the engine diagnostics, all relays start clicking and power to the car shuts off and on repeatedly.
Oct 13, 2019 at 8:58 AM

















