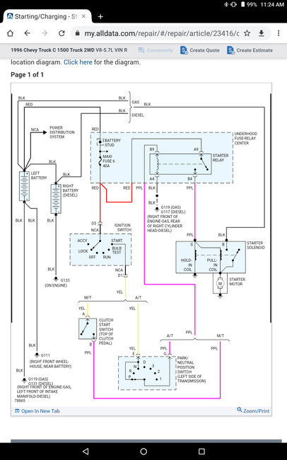
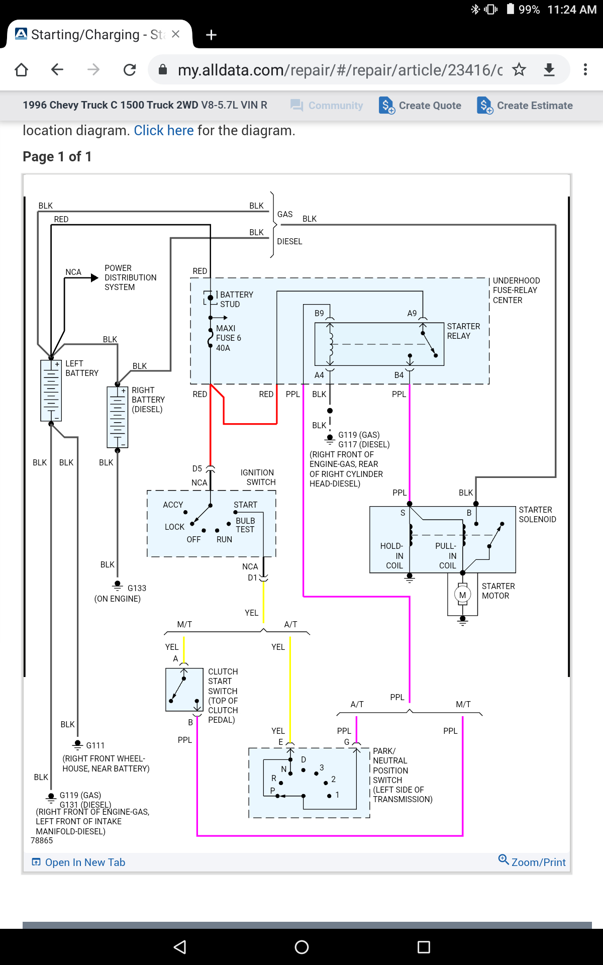
Hi, original owner of this truck, has been maintained - no issues ever aside basic maintenance. Went to leave work wouldn't start, jumped off another vehicle instantly. Following morning same issue except tried to jump from a jumper box (no cables) and nothing.
This is what I have done thus far:
New Battery (no change)
New Starter (no change)
Turned camshaft (turns fine)
New Starter Relay (sometimes it will make a slow to want to crank but sounds drained attempt and nothing)
Replaced Ignition Switch (no change)
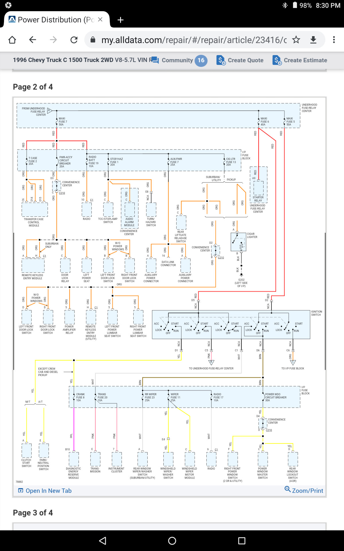
Replaced Every Mini and Maxi in and out of car (no change)
Every start attempt has had a jumper box connected to it.
This is what I have done thus far:
New Battery (no change)
New Starter (no change)
Turned camshaft (turns fine)
New Starter Relay (sometimes it will make a slow to want to crank but sounds drained attempt and nothing)
Replaced Ignition Switch (no change)
Replaced Every Mini and Maxi in and out of car (no change)
Every start attempt has had a jumper box connected to it.
Mar 16, 2021 at 5:05 PM








