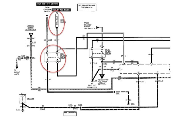
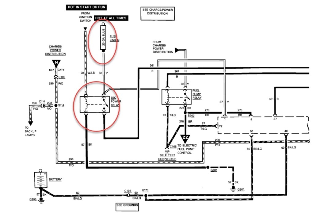
truck cranks, has spark, 39 pounds fuel pressure.
fires when spray ether in air cleaner hose.
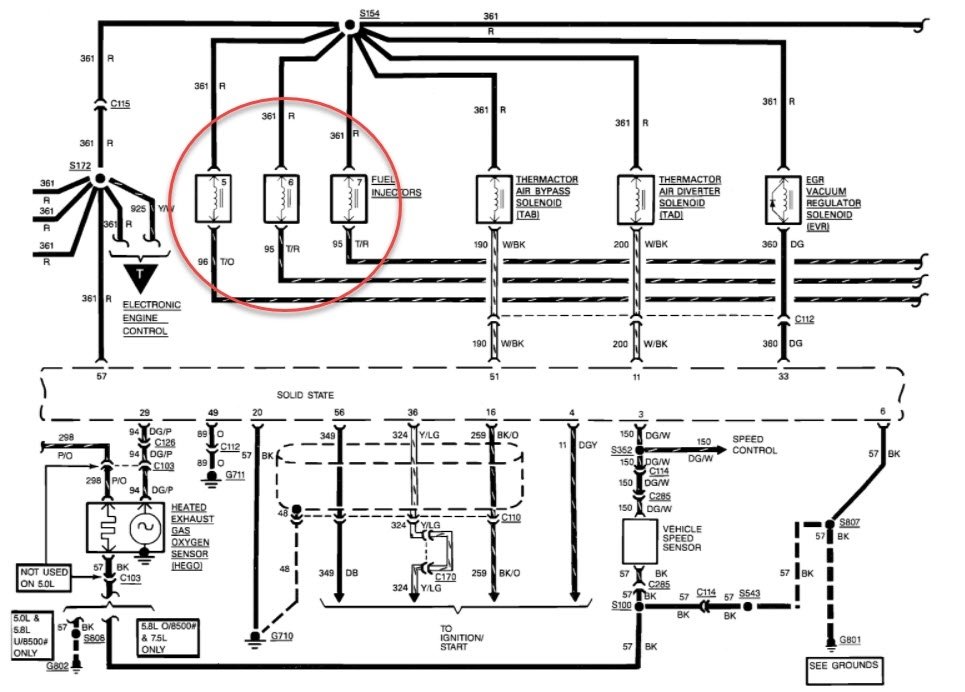
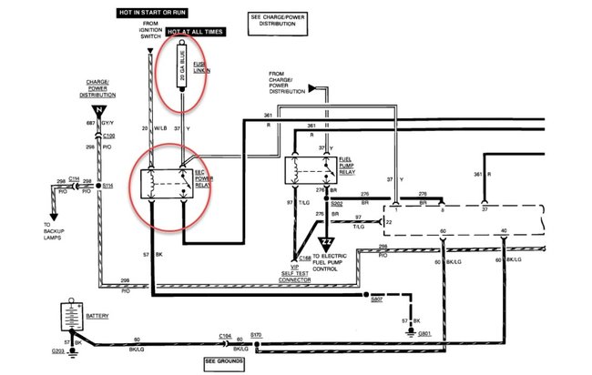
is there a relay that controls fuel injectors? is so where is it and how to identify?
fires when spray ether in air cleaner hose.
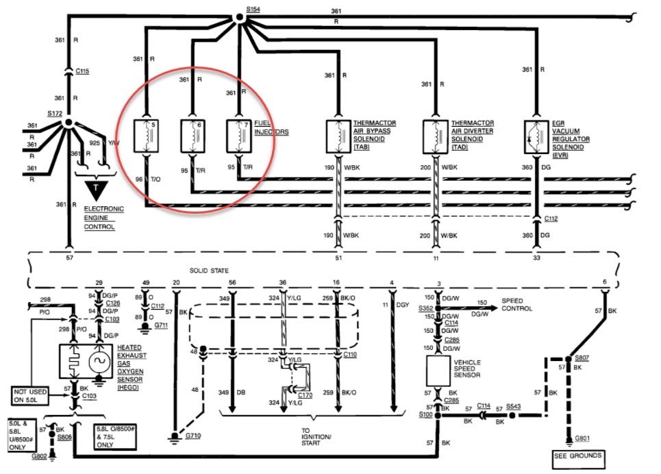
is there a relay that controls fuel injectors? is so where is it and how to identify?
Nov 30, 2020 at 8:07 AM



